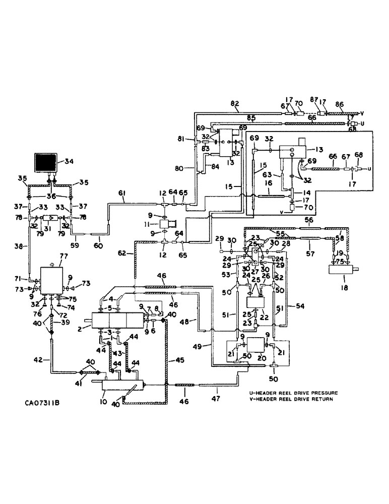
Запчасти Case IH 1470 (10-29) - HYDRAULICS, HYDRAULIC DIAGRAM, HEADER AND REEL DRIVE, SERIAL NOS. 10001 THROUGH 20000 (07) - HYDRAULICS

Схема запчастей Case IH 1470 - (10-29) - HYDRAULICS, HYDRAULIC DIAGRAM, HEADER AND REEL DRIVE, SERIAL NOS. 10001 THROUGH 20000 (07) - HYDRAULICS
35
77
28
8
46
21
49
37
43
40
24
69
46
13
9
32
5
24
40
2
61
23
16
70
86
30
40
9
68
50
35
24
68
10
44
15
33
29
70
79
7
71
78
48
42
17
12
83
54
72
40
82
15
60
57
30
31
51
12
23
14
17
85
69
76
29
53
44
73
9
29
4
33
69
25
20
52
84
13
67
69
44
6
78
26
37
73
25
65
58
32
34
9
55
47
65
66
19
41
17
74
51
67
32
39
32
63
81
18
32
22
36
50
25
46
56
64
11
79
87
80
44
9
62
64
17
66
38
32
50
45
21
59
30
75
30
32
9
3
27
75
9
9
50
FIT
1:1
100%

Артикул

Название

Примечание

Количество

1

1304966V1

ELBOW, 90 deg

2шт.

301844R1

FLANGE

split clamp

4шт.

180175

BOLT,Hex, 1/2" - 13 x 1 1/4", Gr 5

1/2 x 1-1/4 type 5

1шт.

120384

WASHER,1/2"

LOCK, 1/2"

1шт.

2

PUMP ASSY, header and reel drive, refer to this group under pump assy, header and reel drive

1шт.

3

343921R1

O-RING,0.139" Thk x 1.859" ID, -225, Cl 6, 90 Duro

1-7/8 x 2-1/8 class 6

2шт.

4

1304968C1

ELBOW

45 deg

2шт.

877949C2

CLAMP

FLANGE, split clamp

4шт.

180124

BOLT,Hex, 3/8" - 16 x 1 1/4", Gr 5

3/8 x 1-1/4 type 5

1шт.

120382

LOCK WASHER,Helical Spring, 3/8"

WASHER, LOCK, 3/8"

1шт.

5

343906R1

O-RING,0.139" Thk x 1.296" ID, -219, Cl 6, 90 Duro

1-5/16 x 1-9/16 class 6

2шт.

6

195731C1

CONNECTOR, ELEC

CONNECTOR, 1-1/16-12 x 1 in.

1шт.

7

9410205

HYD CONNECTOR,1 1/16"-12, 37 Degree x 1 1/16"-12, O-Ring

CONNECTOR, 3/4 C-Z hyd fld short swivel

1шт.

8

9410283

ELBOW,90 Degree, 1 1/16"-12, 37 Degree x 1 1/16"-12, 37 Degree Fem Sw

3/4 C-Z hyd fld 90D swivel

1шт.

9

368269R1

O-RING,0.116" Thk x 0.924" ID, -912, Cl 6, 90 Duro

3/4 in. OD class 6

9шт.

10

1304678C1

MANIFOLD

ASSY

1шт.

180124

BOLT,Hex, 3/8" - 16 x 1 1/4", Gr 5

3/8 x 1-1/4 type 5

1шт.

482256R1

BEARING LOCK NUT,Flg, USR, 3/8"-16

3/8 flange lock

1шт.

11

1304232C91

VALVE

ASSY, reel by-pass

1шт.

Ref #11 - No repair kit ever released, Not enough demand. 10/19/95

1шт.

482256R1

BEARING LOCK NUT,Flg, USR, 3/8"-16

3/8 flange lock

1шт.

541313R1

BOLT,Hex Serr Flg, 3/8" - 16 x 3/4"

SCREW, 3/8 x 3/4 hex-hd flange

1шт.

12

9411120

TEE,1 1/16"-12, 37 Degree x 1 1/16"-12, O-Ring Br

3/4 C-Z hyd fld tube adj

2шт.

13

1310868C92

VALVE

ASSY, flow divider and reel drive, order package, 1324364C91

1шт.

Ref #13 - SB 031-87 Reel Drive Valve Pkg.

1шт.

138842C1

CABLE

solenoid ground

1шт.

14

1310804C1

TEE

flow control valve, Serial Range: -12000

1шт.

15

1310845C1

TUBE ASSY.

TUBE, flow valve pressure, Serial Range: -12000

1шт.

15

1314125C1

HYD TUBE

TUBE, flow valve pressure, Start Serial: 12001

1шт.

Also required when mounting rock trap on machines with S/N 10001 thru 12001

1шт.

16

1310844C1

TUBE ASSY.

TUBE, flow valve return, Serial Range: -12000

1шт.

17

364885R1

O-RING,0.097" Thk x 0.755" ID, -910, Cl 6, 90 Duro

5/8 in. OD class 6

3шт.

18

MOTOR ASSY, header drive, refer to group 33 under feed beater

1шт.

19

380633R1

HYD CONNECTOR,1 1/16"-12, 37 Degree x 1 5/16"-12, O-Ring

CONNECTOR, 1-1/16-12 37 deg

2шт.

20

1304231C91

VALVE

ASSY, relief

1шт.

21

153619C91

ELBOW,90 Degree, 1 5/16"-12, 37 Degree x 1 1/16"-12, O-Ring

D-Z hyd fld adj 1 to 3/4 90D

2шт.

22

1304234C91

VALVE

ASSY, flow control

1шт.

23

472755R1

HYD CONNECTOR,1 5/16"-12, 37 Degree x1 3/16"-12, O-Ring

CONNECTOR, C-Z hyd fld 1 to 7/8 sht

4шт.

24

533566R1

ELBOW,90 Degree, 1 5/16"-12, 37 Degree x 1 3/16"-12, O-Ring

C-Z hyd fld adj 1 to 7/8 90D

3шт.

25

297459R1

O-RING,0.116" Thk x 1.048" ID, -914, Cl 6, 90 Duro

7/8 class 6

7шт.

26

9410285

ELBOW,90 Degree, 1 5/16"-12, 37 Degree x 1 5/16"-12, 37 Degree Fem Sw

1 C-Z hyd fld 90D swivel

1шт.

27

1304243C91

VALVE

ASSY, selector

1шт.

189304

BOLT,Hex, 3/8" - 16 x 3 1/4", Gr 5

3/8 x 3-1/4 type 5

1шт.

482256R1

BEARING LOCK NUT,Flg, USR, 3/8"-16

3/8 flange lock

1шт.

28

394955R1

HYD CONNECTOR,9/16"-18, 37 Degree x 7/16"-20, O-Ring

CONNECTOR, C-Z hyd fld 3/8 to 1/4 sht

1шт.

29

9410356

PLUG

1/4 C-Z str thd o-ring boss

3шт.

30

369751R1

O-RING,0.072" Thk x 0.351" ID, -904, Cl 6, 90 Duro

4-1, 90 Duro, .351" ID x .072" Thk, 1/4 OD tube, class 6

4шт.

31

1304236C1

VALVE

ASSY, check

1шт.

32

570828R1

O-RING,0.087" Thk x 0.644" ID, -908, Cl 6, 90 Duro

1/2 in. OD class 6

6шт.

33

1304639C1

REDUCER

CONNECTOR

2шт.

34

COOLER, hydraulic oil, refer to this group under hydraulic oil cooler , 536349R1

1шт.

35

171939C1

HOSE ASSY.

HOSE, oil cooler

2шт.

36

122316R91

HOSE CLAMP,#12, 0.69/1.25 Type F Worm

CLAMP, cooler hose

4шт.

37

1304923C1

TUBE ASSY.

TUBE ASSY, cooler to relief valve

2шт.

38

1304835C1

TUBE ASSY.

TUBE ASSY, reservoir to relief valve

1шт.

39

198302C1

HYDRAULIC HOSE,1.00" ID x 18.50", SAE 100R4 Class 4, SAE 100R3 Class 5

1.00" ID x 18.50", SAE 100R4 Class 4, SAE 100R3 Class, Manifold Suction

1шт.

40

27724R1

HOSE CLAMP,#24, 1.06/2.00 Type F Worm, W/liner

CLAMP, manifold and pump suction

6шт.

41

198302C1

HYDRAULIC HOSE,1.00" ID x 18.50", SAE 100R4 Class 4, SAE 100R3 Class 5

1.00" ID x 18.50", SAE 100R4 Class 4, SAE 100R3 Class, Manifold Suction

6шт.

42

1304856C1

TUBE ASSY.

TUBE ASSY, Serial Range: reservoir-manifold

1шт.

43

1304293C1

HOSE,31.75 mm ID x 177.80 mm

Flexible, , Header Pump Suction 31.75 mm ID x 177.80 mm

2шт.

44

279027R91

CLAMP,#28, 1.31/2.25 Type F Worm

pump sucton hose

4шт.

45

1304977C1

HOSE,1.00" ID x 4.50", SAE 100R4

CLASS 4, Pump Suction 1.00" ID x 4.50", SAE 100R4

1шт.

46

1304261C1

HYDRAULIC HOSE,1.00" ID x 20.00", SAE 100R2

- Pump pressure 1.00" ID x 20.00", SAE 100R2, Serial Range: -12000

3шт.

46

1304261C1

HYDRAULIC HOSE,1.00" ID x 20.00", SAE 100R2

- Pump pressure 1.00" ID x 20.00", SAE 100R2, Start Serial: 12001

3шт.

46

1314089C1

HOSE ASSY.,25.40 mm ID x 535.90, SAE 100R2

HOSE ASSY, 25.4 mm ID x 535.90 mm, SAE 100R2, Pump Pressure, Serial Range: 12001-20000

3шт.

Also required when mounting rock trap on machines with S/N 10001 thru 12001

1шт.

47

1304905C1

TUBE ASSY.,1" OD, 20.5, 13.3" Length

TUBE ASSY, header drive return

1шт.

48

1304906C1

HYD TUBE,1" OD, 37.5, 14.3, 4" Length

TUBE ASSY, drive pressure

1шт.

49

1304907C1

TUBE ASSY.

TUBE ASSY, drive pressure

1шт.

50

9410311

TEE,37 Degree, 1 5/16"-12 x 1 5/16"-12 Fem Sw Br

1 C-Z hyd fld tube swivel

4шт.

51

1304912C1

HYD TUBE

TUBE ASSY, drive return

2шт.

52

1304853C1

TUBE ASSY.

TUBE ASSY, drive pressure

1шт.

53

1304854C1

TUBE ASSY.,1" OD, 74, 1.8" Length

TUBE ASSY, drive return

1шт.

54

1304855C1

TUBE

ASSY, pilot pressure

1шт.

55

1304267C2

HOSE

ASSY, header drive

2шт.

Also required when mounting rock trap on machines with S/N 10001 thru 12001

1шт.

56

1304849C1

TUBE ASSY.,1" OD, 45.81, 10.87" Length

TUBE ASSY, drive

1шт.

57

1304897C1

TUBE ASSY.,1" OD, 45.87, 9.5" Length

TUBE ASSY, drive

1шт.

58

1304263C1

HOSE

ASSY, drive

2шт.

59

1304831C1

TUBE ASSY.

TUBE ASSY, reel drive return

1шт.

60

1304830C1

TUBE ASSY.,0.75" OD, 54, 7.6" Length

TUBE ASSY, reel drive return

1шт.

61

1304829C1

TUBE ASSY.,0.75" OD, 23.8, 4.3" Length

TUBE ASSY, drive return

1шт.

62

1304279C1

HOSE

ASSY, drive pressure

1шт.

63

1310842C1

TUBE ASSY.

TUBE, reel speed valve drain, Serial Range: -12000

1шт.

64

9403405

REDUCER,37 Degree, 5/8" x 3/8" Tube

FITTING, 3/4 x 1/2

2шт.

Also required when mounting rock trap on machines with S/N 10001 thru 12001

1шт.

65

9403530

TUBE NUT,37 Degree, 1 1/16"-12, Type B

NUT, 3/4

2шт.

Also required when mounting rock trap on machines with S/N 10001 thru 12001

1шт.

66

1314106C2

HOSE ASSY.

HOSE, drive pressure, replaces 1310502C1

1шт.

67

481352R1

HYD CONNECTOR,3/4"-16, 37 Degree x 7/8"-14, O-Ring

CONNECTOR, 7/8-14 x 3/4-16 37 deg

1шт.

68

395149R1

QUICK MALE COUPLING

COUPLING, self sealing female

1шт.

69

9410977

ELBOW,90 Degree, 3/4"-16, 37 Degree x 3/4"-16, O-Ring

3/4 C-Z hyd fld adj 90D

1шт.

70

395150R91

COUPLING, QUICK, FEM

COUPLING, self sealing female

1шт.

71

9410979

ELBOW,90 Degree, 1 1/16"-12, 37 Degree x 1 1/16"-12, O-Ring

3/4 C-Z hyd fld adj 90D

1шт.

72

180182C1

FITTING

1 in. port, 1 in. bead tube

1шт.

73

9410361

PLUG

3/4 C-Z str thd o-ring boss

2шт.

74

9410363

PLUG

1 C-Z str thd o-ring boss

1шт.

75

296247R1

O-RING,16-1, 90 Duro, 1.171" ID x .116" Thk

1 in. OD class 6

4шт.

76

9410359

PLUG

1/2 C-Z str thd o-ring boss

1шт.

77

RESERVOIR, hydraulic oil, refer to this group under oil reservoir, RH side

1шт.

78

9410309

TEE,37 Degree, 1 1/16"-12 x 1 1/16"-12, Fem Sw Br

3/4 hyd fld tube

2шт.

79

587577R1

CONNECTION,1 1/16"-12, 37 Degree x 3/4"-16, O-Ring

CONNECTOR, 3/4 to 1/2 sht

2шт.

80

1314126C1

HYD TUBE

TUBE, reel drive lower return, Start Serial: 12001

1шт.

Also required when mounting rock trap on machines with S/N 10001 thru 12001

1шт.

81

9410307

TEE,37 Degree, 3/4"-16 x 3/4"-16, Fem Sw Br

1/2 C-Z hyd fld tube swivel, Start Serial: 12001

1шт.

Also required when mounting rock trap on machines with S/N 10001 thru 12001

1шт.

82

1314129C1

HYD TUBE

TUBE, reel drive upper return, Start Serial: 12001

1шт.

Also required when mounting rock trap on machines with S/N 10001 thru 12001

1шт.

83

9410203

HYD CONNECTOR,3/4"-16, 37 Degree x 3/4"-16, O-Ring

CONNECTOR, 1/2 C-Z hyd fld short swivel, Start Serial: 12001

1шт.

Also required when mounting rock trap on machines with S/N 10001 thru 12001

1шт.

84

1314127C1

HYD TUBE,0.25" OD, 127, 92.5 mm Length

TUBE, reel speed valve drain, Start Serial: 12001

1шт.

Also required when mounting rock trap on machines with S/N 10001 thru 12001

1шт.

85

1314128C1

HYD TUBE

TUBE, reel drive pressure, Start Serial: 12001

1шт.

Also required when mounting rock trap on machines with S/N 10001 thru 12001

1шт.

86

1314106C2

HOSE ASSY.

HOSE ASSY, reel drive return

1шт.

For assembly on header

1шт.

87

395149R1

QUICK MALE COUPLING

COUPLING, self sealing male

1шт.

For assembly on header

1шт.

1324364C91

LOCK VALVE

PACKAGE, reel drive service, for replacement of valve assy, 1310868C91, consists of

1шт.

1282369C91

VALVE

ASSY, flow divider

1шт.

413-548

BOLT,Hex, 5/16" - 18 x 3", Gr 5

5/16 x 3 znd type 5

2шт.

938017R1

FLANGE NUT,Flg, USR, 5/16"-18

5/16 flange lock

2шт.

120393

BEARING WASHER,5/16", SAE

WASHER, .344 x .688 x .051

2шт.

936450R91

ELBOW,90 Degree, 3/4"-16, 37 Degree x 7/8"-14, O-Ring

C-Z hyd fld adj 5/8 to 1/2 90D

1шт.

9410978

ELBOW,90 Degree, 7/8"-14, 37 Degree x 7/8"-14, O-Ring

5/8 C-Z hyd fld adj 90D

1шт.

9410281

ELBOW,90 Degree, 3/4"-16, 37 Degree x 3/4"-16, 37 Degree Fem Sw

1/2 C-Z hyd fld 90D swivel

1шт.

9410334

TEE,37 Degree, 7/8"-14 x 7/8"-14, Fem Sw Run

5/8 C-Z hyd fld tube swivel

1шт.

66895C1

FITTING

UNION, 5/8 in. special

1шт.

386624R1

REDUCER,37 Degree, 7/8"-14, Fem x 3/4"-16 Male

ADAPTOR, reducer

1шт.

364885R1

O-RING,0.097" Thk x 0.755" ID, -910, Cl 6, 90 Duro

5/8 OD tube class 6

3шт.

84151C1

HARNESS

ASSY, reel speed motor adaptor

1шт.

1301176C1

SWITCH

ASSY

1шт.

156664

SCREW,Cross Oval Hd, #6 - 32 x 5/8"

2шт.

570828R1

O-RING,0.087" Thk x 0.644" ID, -908, Cl 6, 90 Duro

1/2 OD tube class 6, instructions, installing (NSS)

1шт.

Refer to 1460 book Group 10 Page 19 for reel return lines used on some 1470 Combines 10/19/95

1шт.

Выбрано товаров: 135