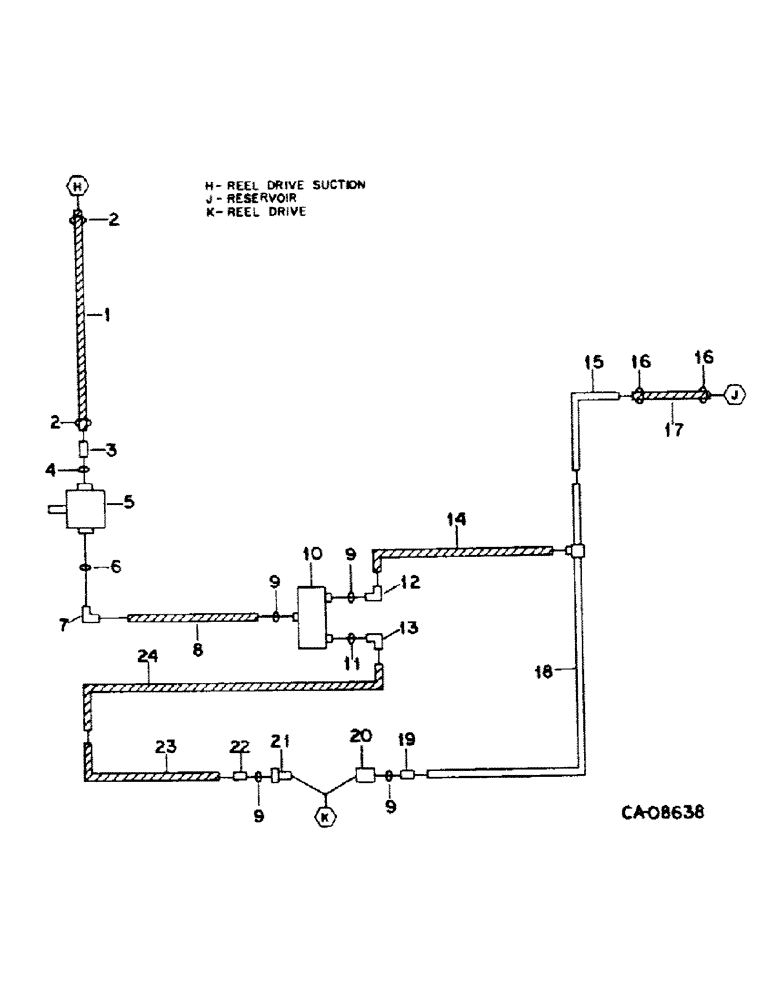
Запчасти Case IH 1440 (10-18) - HYDRAULICS, REEL DRIVE DIAGRAM, SERIAL NO. 50001 AND ABOVE (07) - HYDRAULICS

Схема запчастей Case IH 1440 - (10-18) - HYDRAULICS, REEL DRIVE DIAGRAM, SERIAL NO. 50001 AND ABOVE (07) - HYDRAULICS
3
21
2
9
23
9
18
22
9
17
5
20
13
4
19
15
11
16
12
6
24
9
16
8
7
10
14
2
1
FIT
1:1
100%

Артикул

Название

Примечание

Количество

1

198303C1

HYDRAULIC HOSE,1.00" ID x 40.00", SAE 100R4 Class 4

Reel Drive Suction 1.00" ID x 40.00", SAE 100R4 Class 4

1шт.

2

333710R91

HOSE CLAMP,#16, 0.81/1.50 Type F Worm

SWITCH MOUNTING, no. 16 type F hose

2шт.

3

1282383C1

FITTING,1-5/8" - 12 ORB x

CONNECTOR, 1-5/8-12 x 1 flared

1шт.

Ref.3, P/N 1282383C1 shoud read 'beaded' instead of 'flared'.

1шт.

4

307915R1

O-RING,0.118" Thk x 1.475" ID, -920, Cl 6, 90 Duro

1-1/4 OD tube class 6

1шт.

5

PUMP, reel drive, refer to this group under reel drive pump, Cessna

1шт.

6

368269R1

O-RING,0.116" Thk x 0.924" ID, -912, Cl 6, 90 Duro

3/4 OD tube class 6

1шт.

7

633460R91

ELBOW,90 Degree, 7/8"-14, 37 Degree x 1 1/16"-12, O-Ring

3/4 to 5/8 hyd fld adj. 90 deg.

1шт.

8

1315460C1

HOSE,12.7mm ID x 900mm L, SAE 100R7

pump to reel drive valve

1шт.

9

364885R1

O-RING,0.097" Thk x 0.755" ID, -910, Cl 6, 90 Duro

5/8 OD tube class 6

4шт.

10

VALVE ASSY, reel drive, refer to this group under reel drive valve

1шт.

11

570828R1

O-RING,0.087" Thk x 0.644" ID, -908, Cl 6, 90 Duro

1/2 OD tube class 6

1шт.

12

9410978

ELBOW,90 Degree, 7/8"-14, 37 Degree x 7/8"-14, O-Ring

5/8 C-Z hyd fld adj 90 deg.

1шт.

13

9410977

ELBOW,90 Degree, 3/4"-16, 37 Degree x 3/4"-16, O-Ring

1/2 C-Z hyd fld adj 90 deg.

1шт.

14

1317073C1

HOSE

ASSY, pump return, 25 in., 635 mm

1шт.

15

196746C1

HYD TUBE

TUBE, reel drive return

1шт.

16

995218R1

CLAMP

no. 12 type F hose

2шт.

17

HOSE, return to reservoir, furnish 18 in. of 5/8 ID hose marked S118576

1шт.

18

1301509C1

HYD TUBE

TUBE, reel drive return

1шт.

19

9410204

HYD CONNECTOR,7/8"-14, 37 Degree x 7/8"-14, O-Ring

CONNECTOR, 5/8 C-Z hyd fld short swivel

1шт.

20

395150R91

COUPLING, QUICK, FEM

COUPLING, self sealing, female

1шт.

21

395149R1

QUICK MALE COUPLING

COUPLING, self sealing, male

1шт.

22

481352R1

HYD CONNECTOR,3/4"-16, 37 Degree x 7/8"-14, O-Ring

CONNECTOR, 5/8 x 1/2 C-Z hyd fld short

1шт.

23

196878C1

HOSE

ASSY, reel drive, 56 in., 1422 mm

1шт.

24

1317169C1

HOSE

TUBE ASSY, reel drive pressure, 27 in., 685.8 mm

1шт.

Выбрано товаров: 25