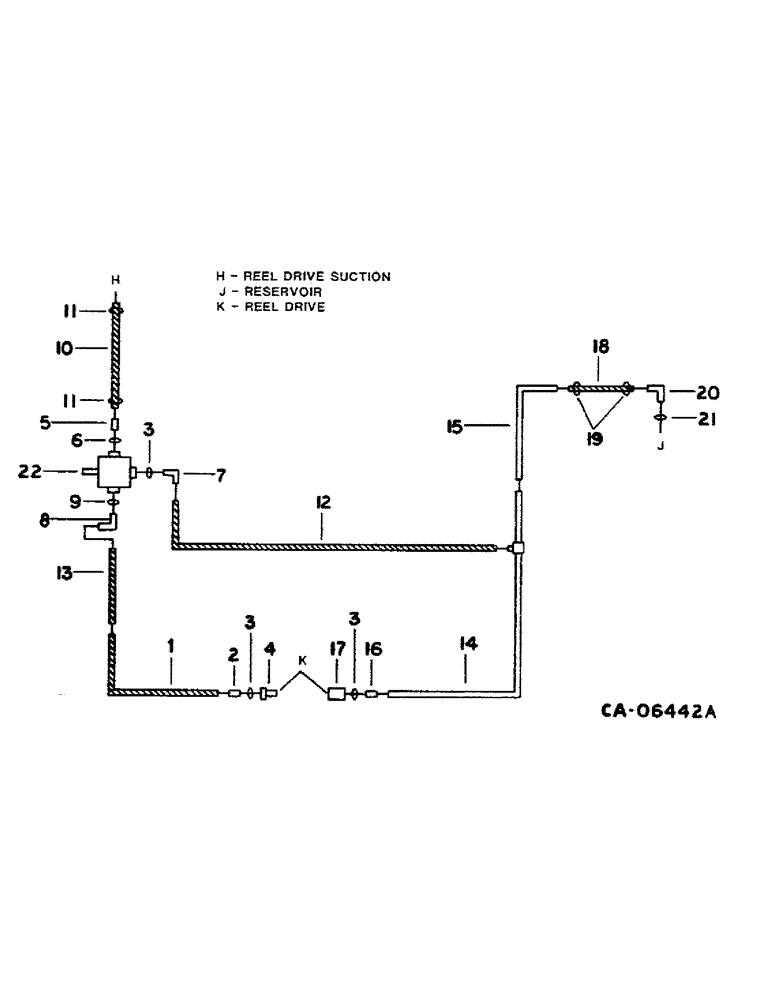
Запчасти Case IH 1460 (10-18) - HYDRAULICS, REEL DRIVE DIAGRAM, S/N 22001 THRU 52000 (07) - HYDRAULICS

Схема запчастей Case IH 1460 - (10-18) - HYDRAULICS, REEL DRIVE DIAGRAM, S/N 22001 THRU 52000 (07) - HYDRAULICS
3
2
3
20
14
15
9
18
4
22
13
11
8
6
12
10
1
5
11
17
7
3
16
19
21
FIT
1:1
100%

Артикул

Название

Примечание

Количество

1

196878C1

HOSE

ASSY, reel drive priority, 56 in.

1шт.

2

481352R1

HYD CONNECTOR,3/4"-16, 37 Degree x 7/8"-14, O-Ring

CONNECTOR, 7/8-14 x 3/4-16 37 deg hyd

1шт.

3

364885R1

O-RING,0.097" Thk x 0.755" ID, -910, Cl 6, 90 Duro

for 5/8 OD tube

3шт.

4

395149R1

QUICK MALE COUPLING

COUPLING ASSY, reel drive male

1шт.

5

195731C1

CONNECTOR, ELEC

CONNECTOR, 1-5/16-12 x 1 in. flared

1шт.

6

368269R1

O-RING,0.116" Thk x 0.924" ID, -912, Cl 6, 90 Duro

OD tube class

6шт.

7

9410978

ELBOW,90 Degree, 7/8"-14, 37 Degree x 7/8"-14, O-Ring

7/8-14 37 deg flared

1шт.

8

9410977

ELBOW,90 Degree, 3/4"-16, 37 Degree x 3/4"-16, O-Ring

1/2 C-Z hyd fld adj 90D

1шт.

9

570828R1

O-RING,0.087" Thk x 0.644" ID, -908, Cl 6, 90 Duro

for 3/4 in. tube

1шт.

10

198303C1

HYDRAULIC HOSE,1.00" ID x 40.00", SAE 100R4 Class 4

Reel Drive Suction 1.00" ID x 40.00", SAE 100R4 Class 4

1шт.

11

681896C1

HOSE CLAMP,#20, .81/1.75 Type F Worm, W/liner

CLAMP, reel drive suction hose

2шт.

12

1317073C1

HOSE

ASSY, pump return, 25 in.

1шт.

13

1301588C1

TUBE

ASSY, reel drive pressure, Serial Range: 22001-42000

1шт.

13

1317169C1

HOSE

TUBE ASSY, reel drive pressure, Serial Range: 42001-52000

1шт.

18780R1

BOLT,Hex, 3/8"-16 x 1 3/4", G2

3/8 x 1-3/4 type 1

1шт.

482256R1

BEARING LOCK NUT,Flg, USR, 3/8"-16

3/8 flange lock

1шт.

14

1301509C1

HYD TUBE

TUBE ASSY, reel drive return

1шт.

541313R1

BOLT,Hex Serr Flg, 3/8" - 16 x 3/4"

SCREW, 3/8 x 3/4 hex-hd flange

1шт.

482256R1

BEARING LOCK NUT,Flg, USR, 3/8"-16

3/8 flange lock

1шт.

87716

BOLT,1/4"-20 x 1-1/4", Cl 5

1шт.

938016R1

FLANGE NUT,Flg, USR, 1/4"-20

1/4 flange lock

1шт.

15

196746C1

HYD TUBE

TUBE ASSY, reel drive return

1шт.

180050

BOLT,Hex, 1/4" - 20 x 2 3/4", Gr 5

1/4 x 2-3/4 type 5

1шт.

16

9410204

HYD CONNECTOR,7/8"-14, 37 Degree x 7/8"-14, O-Ring

CONNECTOR, 7/8-14 37 deg hyd

1шт.

17

395150R91

COUPLING, QUICK, FEM

COUPLING ASSY, self-sealing female

1шт.

18

HOSE, reel drive return, use 18 in. of 5/8 ID hose marked S118576

1шт.

19

995218R1

CLAMP

return to reservoir hose

2шт.

20

217-363

FITTING,90 Degree Elbow, 5/8" Hose Barb x 1-1/16" - 12 Male ORB

ELBOW, 90°, 5/8" Hose x 1 1/16"-12 ORB Beaded, Rear drive return

1шт.

21

368269R1

O-RING,0.116" Thk x 0.924" ID, -912, Cl 6, 90 Duro

1шт.

22

PUMP ASSY, reel drive, refer to this group under reel drive pump

1шт.

Выбрано товаров: 30