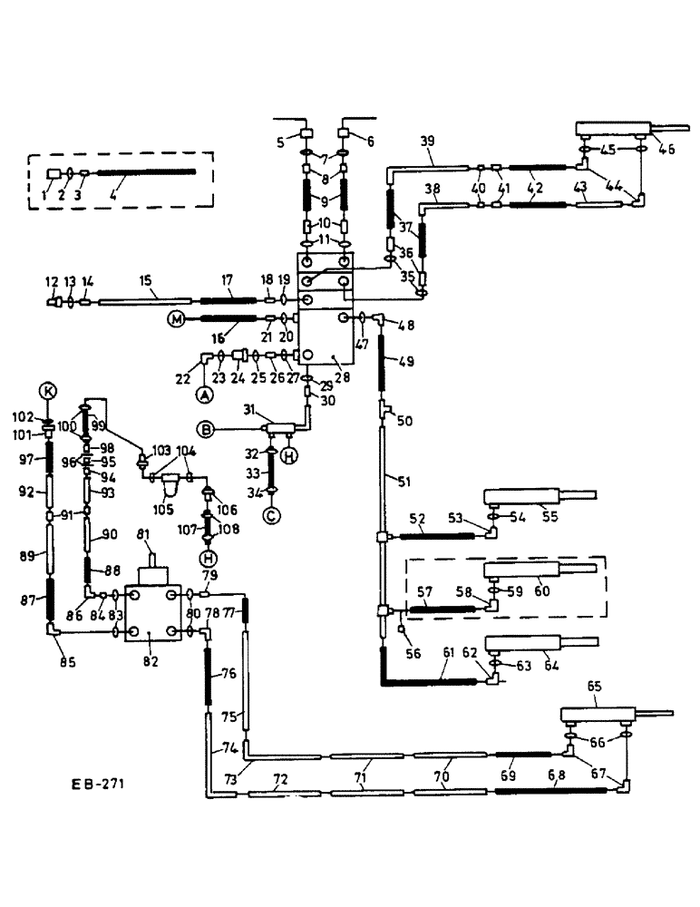
Запчасти Case IH 1460 (10-021) - HEADER LIFT REEL CONTROL STEERING AND SWING CYLINDER, GERMAN REGULATIONS (07) - HYDRAULICS

Схема запчастей Case IH 1460 - (10-021) - HEADER LIFT REEL CONTROL STEERING AND SWING CYLINDER, GERMAN REGULATIONS (07) - HYDRAULICS
61
96
88
53
35
103
84
7
56
43
91
82
5
50
107
70
75
10
87
58
48
32
60
39
9
83
95
45
76
55
89
23
15
21
74
34
19
66
28
101
18
14
71
77
65
47
98
72
4
80
30
54
100
25
26
69
37
46
86
20
59
6
12
92
63
78
38
90
79
40
2
1
42
97
85
68
104
51
52
13
62
73
93
31
44
106
27
81
67
36
57
24
3
94
11
102
64
41
16
29
8
49
33
22
105
17
108
FIT
1:1
100%

Артикул

Название

Примечание

Количество

*

ARTWORK LEGEND FOR A - M

1шт.

a

CONTROL VALVE PRESSURE

1шт.

b

CONTROL VALVE RETURN

1шт.

c

FOOT-N-INCH RETURN

1шт.

h

STEERING RETURN

1шт.

k

STEERING PUMP PRESSURE

1шт.

m

FLOW DIVIDER RETURN

1шт.

1

187563C1

COUPLING, QUICK, FEM

ASSY, FEMALE - REEL LIFT HOSE

1шт.

2

364839R1

O-RING,0.078" Thk x 0.468" ID, -906, Cl 6, 90 Duro

3/8 OD tube

1шт.

3

9410202

HYD CONNECTOR,9/16"-18, 37 Degree x 9/16"-18, O-Ring

CONNECTOR, 3/8 HYD FLARED SWIVEL C-Z

1шт.

4

196856C1

HOSE ASSY.

SPARE PART REEL LIFT - 47 IN. FEEDER

1шт.

4

178962C1

HOSE ASSY.

REEL LIFT - 47 IN. FEEDER W/ROCK TRAP

1шт.

5

187563C91

COUPLING, MALE

1шт.

6

187562C91

COUPLING

FEMALE

1шт.

7

364839R1

O-RING,0.078" Thk x 0.468" ID, -906, Cl 6, 90 Duro

3/8 OD tube

2шт.

8

9410202

HYD CONNECTOR,9/16"-18, 37 Degree x 9/16"-18, O-Ring

CONNECTOR, 3/8 HYD FLARED SWIVEL C-Z

2шт.

9

1301350C1

HOSE ASSY.

REEL - 3048 MM

2шт.

26613R1

CLAMP,1 7/8", Insul, 1/2" Bolt

1.875 DIA CLOSED ZN

2шт.

3179016R1

BOLT,Hex Flange, M8 x 1.25 x 12mm, Steel

2шт.

86505868

SERRATED NUT,Hex, M8 x 1.25, Cl 8

Lock

2шт.

10

587639R1

HYD CONNECTOR,9/16"-18, 37 Degree x 3/4"-18, O-Ring

ADAPTER, 9/16-18 X 3/4-16

2шт.

11

570828R1

O-RING,0.087" Thk x 0.644" ID, -908, Cl 6, 90 Duro

1/2 OD TUBE

2шт.

12

187562C1

QUICK MALE COUPLING

MALE

1шт.

13

364839R1

O-RING,0.078" Thk x 0.468" ID, -906, Cl 6, 90 Duro

3/8 OD tube

1шт.

14

9410202

HYD CONNECTOR,9/16"-18, 37 Degree x 9/16"-18, O-Ring

CONNECTOR, 3/8 HYD FLARED SWIVEL C-Z

1шт.

15

1312410C1

HYD TUBE

REEL LIFT

1шт.

165601C1

CLAMP

1шт.

165602C1

CLAMP

1шт.

163490C1

RUBBER INSULATOR

STRIP, CLAMP

2шт.

3179269R1

BOLT,Hex Flange, M8 x 1.25 x 30mm, Steel

1шт.

86505868

SERRATED NUT,Hex, M8 x 1.25, Cl 8

Lock

1шт.

16

155309C1

HOSE, FLOW DIVIDER RETURN - USED WITH VALVE 187505C91

1шт.

16

187696C1

HOSE

FLOW DIVIDER RETURN - USED WITH VALVE 1301171C91

1шт.

17

155309C1

HOSE, REEL LIFT

1шт.

18

394955R1

HYD CONNECTOR,9/16"-18, 37 Degree x 7/16"-20, O-Ring

9/16-18 X 7/16-20 37 DEG

1шт.

19

369751R1

O-RING,0.072" Thk x 0.351" ID, -904, Cl 6, 90 Duro

1/4 OD tube

1шт.

20

364839R1

O-RING,0.078" Thk x 0.468" ID, -906, Cl 6, 90 Duro

3/8 OD tube

1шт.

21

9410976

ELBOW,90 Degree, 9/16"-18, 37 Degree x 9/16"-18, O-Ring

3/8 HYD FLARED 90 DEG ADJ C-Z

1шт.

22

9410978

ELBOW,90 Degree, 7/8"-14, 37 Degree x 7/8"-14, O-Ring

5/8 HYD FLARED 90 DEG ADJ C-Z

1шт.

23

364885R1

O-RING,0.097" Thk x 0.755" ID, -910, Cl 6, 90 Duro

5/8 OD TUBE

1шт.

24

1267150C91

FILTER ASSY

1шт.

25

364885R1

O-RING,0.097" Thk x 0.755" ID, -910, Cl 6, 90 Duro

5/8 OD TUBE

1шт.

26

1267158C1

CONNECTOR, ELEC

CONNECTOR

1шт.

27

364885R1

O-RING,0.097" Thk x 0.755" ID, -910, Cl 6, 90 Duro

5/8 OD TUBE

1шт.

28

1267171C91

VALVE ASSY, CONTROL

1шт.

88574

BOLT,Hex, 5/16" - 18 x 1/2", Gr 5, Full Thd

3шт.

80681

LOCK WASHER,5/16"

3шт.

29

364885R1

O-RING,0.097" Thk x 0.755" ID, -910, Cl 6, 90 Duro

5/8 OD TUBE

1шт.

30

574479R1

HYD CONNECTOR,1 1/16"-12, 37 Degree x 7/8"-14, O-Ring

CONNECTOR, REDUCER 3/4 TO 5/8 C-Z

1шт.

31

1310757C1

TUBE

HEADER LIFT AND STRG RETURN

1шт.

32

183699C1

CLAMP,#6, 0.44/0.78 Type M Worm

HOSE

1шт.

33

1310760C1

HOSE, STEERING RETURN

1шт.

34

183699C1

CLAMP,#6, 0.44/0.78 Type M Worm

HOSE

1шт.

35

57828R1

O-RING, 1/2 OD TUBE

2шт.

36

629349R1

HYD CONNECTOR,7/16"-20, 37 Degree x 3/4"-16, O-Ring

CONNECTOR, 7/16-20 X 3/4-16 37 DEG FLARE

2шт.

37

183883C1

HOSE ASSY.

UNLOADER SWING CYLINDER

2шт.

38

196799C1

TUBE

UNLOADER TUBE SWING UPPER

1шт.

183824C1

CLAMP

UNLOADER TUBES

1шт.

3179270R1

BOLT, M6 X 25 HEX FLANGE HD

1шт.

3174964R1

LOCK NUT

M6 FLANGE LOCK

1шт.

39

196751C1

UNLOADING TUBE

TUBE ASSY, UNLOADER TUBE SWING LOWER

1шт.

183824C1

CLAMP

UNLOADER TUBES

1шт.

3179270R1

BOLT, M6 X 25 HEX FLANGE HD

1шт.

3174964R1

LOCK NUT

M6 FLANGE LOCK

1шт.

40

9403291

BHD LOCK NUT,Blkhd, 7/16"-20

1/4 BULKHEAD UNION LOCK

2шт.

41

9403252

FITTING,Blkhd, 7/16"-20, 37 Degree x 7/16"-20, 37 Degree

1/4 HYD FLARED

2шт.

42

195604C1

HOSE ASSY.

UNLOADER SWING CYLINDER 15 INCH

2шт.

43

196800C1

HYD TUBE

UNLOADER SWING CYLINDER

1шт.

279038R91

HOSE CLAMP,#32, 1.56/2.50 Type F Worm

1шт.

163489C1

STRIP

CLAMP

1шт.

44

9410974

ELBOW,90 Degree, 7/16"-20, 37 Degree x 7/16"-20, O-Ring

1/4 HYD FLARED 90 DEG

1шт.

45

369751R1

O-RING,0.072" Thk x 0.351" ID, -904, Cl 6, 90 Duro

1/4 OD tube

1шт.

46

1139600C1

SEE UNLOADER SWING CYLINDER

1шт.

47

364885R1

O-RING,0.097" Thk x 0.755" ID, -910, Cl 6, 90 Duro

5/8 OD TUBE

1шт.

48

9410978

ELBOW,90 Degree, 7/8"-14, 37 Degree x 7/8"-14, O-Ring

5/8 HYD FLARED 90 DEG ADJ C-Z

1шт.

49

155225C1

HOSE ASSY, HEADER LIFT 29 IN.

1шт.

50

TEE, SEE ACCUMULATOR

1шт.

51

196785C1

HYD TUBE

HEADER LIFT CYLINDER

1шт.

165601C1

CLAMP

HEADER LIFT TUBE

2шт.

934299R1

BOLT,Hex, M8 x 1.25 x 45mm, Cl 8.8

2шт.

86505868

SERRATED NUT,Hex, M8 x 1.25, Cl 8

Lock

2шт.

163492C1

RUBBER INSULATOR

STRIP, CLAMP

2шт.

52

567582R91

HOSE ASSY, HEADER LIFT CYLINDER

1шт.

53

9410977

ELBOW,90 Degree, 3/4"-16, 37 Degree x 3/4"-16, O-Ring

3/4-16 37 DEG FLARED 90 DEG

1шт.

54

570828R1

O-RING,0.087" Thk x 0.644" ID, -908, Cl 6, 90 Duro

1/2 OD TUBE

1шт.

55

127779C92

CYLINDER

HEADER LIFT - SEE HEADER LIFT CYLINDER

1шт.

55

127779C94R

REMAN-HYD CYLINDER

1460 INTERNATIONAL HARVESTER COMBINE (EUROPE), Header Lift (1/77-12/84), Reman for New PN 127779C92

1шт.

55

127779C94C

CORE-HYD CYLINDER

Return Number

1шт.

56

9403372

CAP,37 Degree, 3/4"-16

TUBE 3/4-16

1шт.

57

587582R91

HOSE ASSY.

AUX. LIFT CYLINDER

1шт.

58

9410977

ELBOW,90 Degree, 3/4"-16, 37 Degree x 3/4"-16, O-Ring

3/4-16 37 DEG FLARE 90 DEG

1шт.

59

570828R1

O-RING,0.087" Thk x 0.644" ID, -908, Cl 6, 90 Duro

1/2 OD TUBE

1шт.

60

127779C92

CYLINDER

AUX. HEADER LIFT - SEE HEADER LIFT CYLINDER

1шт.

60

127779C94R

REMAN-HYD CYLINDER

1460 INTERNATIONAL HARVESTER COMBINE (EUROPE), Header Lift (1/77-12/84), Reman for New PN 127779C92

1шт.

60

127779C94C

CORE-HYD CYLINDER

Return Number

1шт.

61

196822C1

HOSE

HEADER LIFT CYLINDER

1шт.

62

9410977

ELBOW,90 Degree, 3/4"-16, 37 Degree x 3/4"-16, O-Ring

3/4-16 37 DEG FLARE 90 DEG

1шт.

63

570828R1

O-RING,0.087" Thk x 0.644" ID, -908, Cl 6, 90 Duro

1/2 OD TUBE

1шт.

64

127779C92

CYLINDER

HEADER LIFT

1шт.

64

127779C94R

REMAN-HYD CYLINDER

1460 INTERNATIONAL HARVESTER COMBINE (EUROPE), Header Lift (1/77-12/84), Reman for New PN 127779C92

1шт.

64

127779C94C

CORE-HYD CYLINDER

Return Number

1шт.

65

548247R91

CYLINDER ASSY.,Double Acting, 22.35mm Rod, 228.6mm Stroke

STEERING

1шт.

66

364839R1

O-RING,0.078" Thk x 0.468" ID, -906, Cl 6, 90 Duro

3/8 OD tube

2шт.

67

9410976

ELBOW,90 Degree, 9/16"-18, 37 Degree x 9/16"-18, O-Ring

2шт.

68

178962C1

HOSE ASSY.

60 IN - STR CYL - USED WITH FIXED AXLE

1шт.

68

183920C1

HOSE ASSY.

77 IN-STR CYLINDER - USED WITH ADJUSTABLE AXLE

1шт.

69

178961C1

HOSE,7.9 mm ID x 1270.00 mm, SAE 100R1

Steering Cylinder - Used with Fixed Axle

1шт.

69

179202C1

HOSE,7.94mm ID x 1727.2mm L, SAE 100R1

68 IN-STR CYLINDER - USED WITH ADJUSTABLE AXLE

1шт.

70

196791C1

HYD TUBE,0.375" OD

STRG REARWARD UPPER AND LOWER

2шт.

71

196790C2

HYD TUBE

STRG INTERMEDIATE REARWARD UPPER AND LOWER

2шт.

72

196788C1

HYD TUBE

STRG INTERMEDIATE FORWARD UPPER

1шт.

73

196789C1

HYD TUBE

STRG INTERMEDIATE FORWARD LOWER

1шт.

74

1301541C1

HYD TUBE

STRG FORWARD UPPER

1шт.

75

1301540C1

TUBE ASSY.

SPARE PART STRG FORWARD LOWER

1шт.

76

183694C1

HOSE ASSY.

STRG HAND PUMP RH

1шт.

77

1301418C1

HOSE ASSY.

HAND PUMP LH

1шт.

78

1322041C1

CONNECTION

ELBOW, 9/16-18 X 3/8 37 DEG FLARE 90 DEG

1шт.

79

1322040C1

UNION

9/16-18 X 3/8 37 DEG FLARE

1шт.

80

352221R1

O-RING,0.103" Thk x 0.549" ID, -113, Cl 5, 75 Duro

2шт.

81

1272799C91

SHAFT ASSY.

POST CPTE, STEERING - SEE STEERING COLUMN HYDROSTATIC PUMP

1шт.

82

1272798C91

CONTROL VALVE

PUMP ASSY, STEERING HAND - SEE/VOIR/SIEHE STEERING COLUMN

1шт.

83

252707R1

O-RING,0.103" Thk x 0.75" ID, -116, Cl 5, 75 Duro

2шт.

84

1322039C1

CONNECTOR, ELEC

CONNECTOR

1шт.

85

1322042C1

ELBOW

1шт.

86

9410281

ELBOW,90 Degree, 3/4"-16, 37 Degree x 3/4"-16, 37 Degree Fem Sw

1/2 37 DEG HYD FLARE 90 DEG C-Z

1шт.

87

1310762C1

HOSE

ASSY, PRESSURE - STRG HAND PUMP

1шт.

88

1310761C1

HOSE ASSY.

RETURN - STRG HAND PUMP

1шт.

89

1311052C1

LINE

TUBE ASSY, FEEDING

1шт.

90

1311053C1

TUBE ASSY.

RETURN - LOWER

1шт.

91

1406055R1

NIPPLE, LUBE

NIPPLE COUPLING

2шт.

92

1322030C1

TUBE ASSY.

FEEDER UPPER

1шт.

93

1322029C1

TUBE ASSY.

FEEDER LOWER

1шт.

94

1407370R1

CONNECTOR, ELEC

CONNECTOR

1шт.

95

1322038C1

NUT

CONNECTOR

1шт.

96

3171671R1

SEAL

2шт.

97

1406071R1

HOSE ASSY, FEEDING

1шт.

98

794659R1

CONNECTOR, ELEC

CONNECTOR

1шт.

99

3156680R1

HOSE

1шт.

100

122316R1

CLAMP

HOSE

2шт.

101

1406523R91

CONNECTOR, ELEC

CONNECTOR ADAPTOR ASSY, PRESS STRG PUMP, WITH 790569C1

1шт.

790569C1

SPARE PART BUSHING

1шт.

790570C1

NUT, HYD M18 X 50

1шт.

933833R1

LOCK WASHER,M6

4шт.

930638R1

SCREW,M6 x 20mm

4шт.

102

364885R1

O-RING,0.097" Thk x 0.755" ID, -910, Cl 6, 90 Duro

5/8 OD TUBE

2шт.

103

470420R11

FITTING

1шт.

104

368269R1

O-RING,0.116" Thk x 0.924" ID, -912, Cl 6, 90 Duro

3/4 OD TUBE

2шт.

105

137938C91

HYDRAULIC OIL FILTER

FILTER, OIL ASSY, HYD

1шт.

9635884

BOLT,Hex, 5/16" - 18 1", Full Thd, Gr 5

3шт.

80681

LOCK WASHER,5/16"

3шт.

106

470420R11

FITTING

1шт.

107

1867555R1

HOSE ASSY.

SPARE PART RETURN

1шт.

108

122316R91

HOSE CLAMP,#12, 0.69/1.25 Type F Worm

HOSE

2шт.

Выбрано товаров: 153