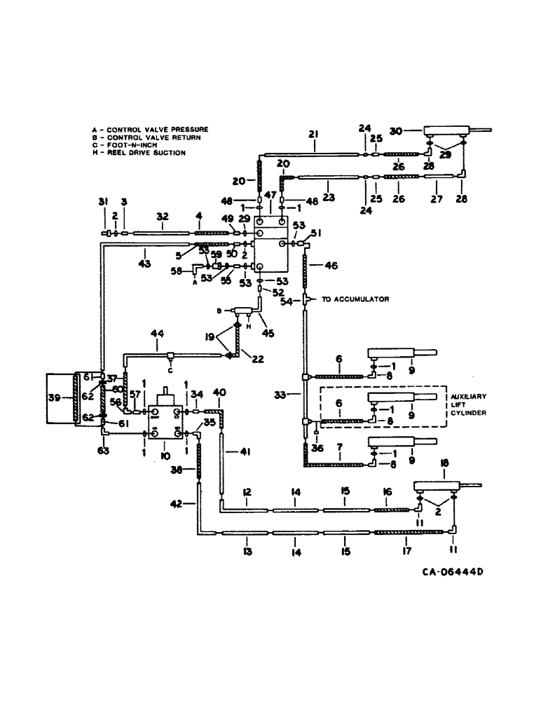
Запчасти Case IH 1480 (10-11) - HYD, HEADER LIFT, STEERING & UNLOADER SWING CYL DIAGRAM, S/N 24001 AND ABOVE (07) - HYDRAULICS

Схема запчастей Case IH 1480 - (10-11) - HYD, HEADER LIFT, STEERING & UNLOADER SWING CYL DIAGRAM, S/N 24001 AND ABOVE (07) - HYDRAULICS
20
44
1
23
55
3
8
53
6
9
36
12
49
20
24
31
48
18
53
8
39
6
11
11
61
63
41
25
35
52
1
26
62
32
14
60
1
28
1
53
53
19
17
1
2
8
16
7
28
61
53
33
15
13
9
15
40
10
57
30
2
58
4
43
27
21
29
46
29
58
25
1
47
14
59
1
24
2
62
5
51
9
42
38
50
48
1
26
34
54
37
FIT
1:1
100%

Артикул

Название

Примечание

Количество

1

570828R1

O-RING,0.087" Thk x 0.644" ID, -908, Cl 6, 90 Duro

1/2 OD tube

9шт.

2

364839R1

O-RING,0.078" Thk x 0.468" ID, -906, Cl 6, 90 Duro

6-1, 90 Duro, .468" ID x .078" Thk, 3/8 tube

1шт.

3

3410202

CONNECTOR, 9/16-18 37 deg flared

1шт.

4

155309C91

HYDRAULIC HOSE,0.31" ID x 20.00", SAE 100R1

Reel Lift 0.31" ID x 20.00", SAE 100R1

1шт.

5

187696C1

HOSE

ASSY, steering pressure, 30 in., 762.0mm, Serial Range: 24001-34000

1шт.

5

1310755C1

HOSE ASSY.

HOSE ASSY, steering pressure, 30 in., 762.0mm, Start Serial: 34001

1шт.

6

144140C1

HOSE,9.53mm ID x 787.4mm L, SAE 100R1

ASSY, header lift cylinder, replaces 587582R91, 31 in., 787.4mm, 1 used w/o third cylinder, 2 used w/third cylinder

1шт.

7

813610C1

HOSE

ASSY, header lift cylinder, 50 in., 1270mm, replaces 347186R91 and 1317976C1

1шт.

8

9411105

ELBOW,45 Degree, 3/4"-16, 37 Degree x 3/4"-16, O-Ring

3/4-16 37 deg hyd tube 45 deg

3шт.

9

127779C94

CYLINDER,57.07mm Rod, 520.7mm Stroke

header lift

1шт.

9

127779C94R

REMAN-HYD CYLINDER

1480 CASE IH AXIAL-FLOW COMBINE, S/N 24001 AND ABOVE, header lift (1/78-12/84)

1шт.

9

127779C94C

CORE-HYD CYLINDER

Return Number

1шт.

224718C92

SEAL KIT

KIT, cylinder service, refer to this group under header lift cylinder and cyl-1 section A

1шт.

10

PUMP, steering hand, refer to this group under steering hand pump

1шт.

11

9410976

ELBOW,90 Degree, 9/16"-18, 37 Degree x 9/16"-18, O-Ring

9/16-18 37 deg hyd tube 90 deg

2шт.

12

1301557C1

HYD TUBE

TUBE ASSY, steering upper intermediate rear

1шт.

13

1301558C1

HYD TUBE

TUBE ASSY, steering intermediate forward upper

1шт.

14

196790C2

HYD TUBE

TUBE ASSY, steering intermediate rearward upper and lower, w/o feeder reverser

2шт.

14

1321959C1

HYD TUBE

TUBE ASSY, steering intermediate, w/feeder reverser

2шт.

15

187825C1

TUBE

ASSY, steering rearward upper and lower

2шт.

16

178961C1

HOSE,7.9 mm ID x 1270.00 mm, SAE 100R1

Steering Cylinder, For use w/68, 88 in. axle 7.9 mm ID x 1270.00 mm, SAE 100R1

1шт.

16

179202C1

HOSE,7.94mm ID x 1727.2mm L, SAE 100R1

ASSY, steering rear, 68 in., 1727.2mm, for use w/92-120 in. axle

1шт.

17

178962C1

HOSE ASSY.

HOSE ASSY, steering cylinder, 60 in., 1524.0mm, for use w/68, 88 in. axle

1шт.

17

183920C1

HOSE ASSY.

HOSE ASSY, steering cylinder, 77 in., 1955.8mm, for use w/92-120 in. axle

1шт.

18

548247R91

CYLINDER ASSY.,Double Acting, 22.35mm Rod, 228.6mm Stroke

CYLINDER ASSY, steering, w/o power guide wheels

1шт.

548357R91

SEAL KIT

cylinder service

1шт.

18

127913C92

CYLINDER

ASSY, steering, with power guide wheels

1шт.

73661C92

SEAL KIT

KIT, cylinder service, refer to this group under steering cylinder and to cyl-1 section B

1шт.

19

28085R1

HOSE CLAMP,#08, 0.50/0.91 Type F Worm

CLAMP, hose

2шт.

20

66880C1

HOSE,6.35mm ID x 508mm L, SAE 100R1

Unloader Swing Valve, Replaces 183883C1 0.25" ID x 20.00", SAE 100R1

2шт.

21

196751C1

UNLOADING TUBE

TUBE ASSY, unloader tube swing lower

1шт.

22

HOSE, steering return, use 26 in. of 1/2 ID hose form 50 ft. roll marked S118466

1шт.

23

196751C1

UNLOADING TUBE

TUBE ASSY, unloader swing cylinder, replaces 196799C1

2шт.

24

9403291

BHD LOCK NUT,Blkhd, 7/16"-20

NUT, 1/4 znd bulkhead union

2шт.

25

9403252

FITTING,Blkhd, 7/16"-20, 37 Degree x 7/16"-20, 37 Degree

UNION, 1/4 znd bulkhead

2шт.

26

195604C1

HOSE ASSY.

HOSE ASSY, unloader swing cylinder, 15 in., 381.0mm

2шт.

27

196800C1

HYD TUBE

TUBE ASSY, unloader swing cylinder

1шт.

28

9410974

ELBOW,90 Degree, 7/16"-20, 37 Degree x 7/16"-20, O-Ring

7/16-20 37 deg hyd tube

2шт.

29

369751R1

O-RING,0.072" Thk x 0.351" ID, -904, Cl 6, 90 Duro

4-1, 90 Duro, .351" ID x .072" Thk, 1/4 OD tube

3шт.

30

113960C93

CYLINDER ASSY.,Double Acting, 19.05mm Rod, 381mm Stroke

CYLINDER, unloader swing

1шт.

62240C92

SEAL KIT

KIT, cylinder service, for service parts refer to cyl-1 section B

1шт.

137185

COTTER PIN,1/8" x 1"

PIN, SPLIT (COTTER), 1/8" x 1"

1шт.

22754R1

CLEVIS PIN,5/8" x 1.844"

PIN, CLEVIS, 5/8" x 1.844"

1шт.

28196R1

SPLIT PIN/SAFETY PIN

PIN, 5/8 x 2.250 clevis

1шт.

31

187562C1

QUICK MALE COUPLING

COUPLING ASSY, reel lift hose self-sealing male

1шт.

32

187821C1

HYD TUBE,.375" OD, 24.2, 10, 7.6" Length

TUBE ASSY, reel lift

1шт.

33

196785C1

HYD TUBE

TUBE ASSY, header lift cylinder, w/o feeder reverser

1шт.

33

1321493C2

HYD TUBE

TUBE ASSY, header lift cylinder, w/feeder reverser

1шт.

34

9410203

HYD CONNECTOR,3/4"-16, 37 Degree x 3/4"-16, O-Ring

CONNECTOR, 1/2 C-Z hyd fld short swivel

1шт.

35

9410977

ELBOW,90 Degree, 3/4"-16, 37 Degree x 3/4"-16, O-Ring

1/2 C-Z hyd fld adj 90D

1шт.

36

9403372

CAP,37 Degree, 3/4"-16

3/4-6 37 deg hyd tube

1шт.

37

183693C1

HOSE

ASSY, hand pump return, 43.3 in., 1000mm, Serial Range: -34000

1шт.

37

1310761C1

HOSE ASSY.

HOSE ASSY, hand pump return, 43.3 in., 1100mm, used with Ross pump, Serial Range: 34001-54000

1шт.

37

1317939C1

HOSE

ASSY, hand pump return, 44.29 in., 1125mm, used with Danfoss pump, Start Serial: 54001

1шт.

38

183694C1

HOSE ASSY.

HOSE ASSY, steering hand pump RH, 41.3 in., 1049.0mm, used with Ross pump, Serial Range: -54000

1шт.

38

1317971C1

HOSE ASSY.

HOSE ASSY, steering hand pump RH, 43.3 in., 1100mm, used with Danfoss pump, Start Serial: 54001

1шт.

39

1301415C1

HOSE

ASSY, hand pump pressure, 38.4 in., 975 mm, Serial Range: 24001-34000

1шт.

39

1316829C1

HOSE

ASSY, hand pump pressure, replaces 1310762C1, 38.4 in., 975mm, Serial Range: 34001-34497

1шт.

40

1301418C1

HOSE ASSY.

HOSE ASSY, steering hand pump LH, 39.4 in., 1000.8mm, used with Ross pump, Serial Range: -54000

1шт.

40

1317940C1

HOSE

ASSY, steering hand pump LH, 41.33 in., 1051mm, used with Danfoss pump, Start Serial: 54001

1шт.

41

1301555C2

HYD TUBE

TUBE ASSY, steering lower, w/o feeder reverser

1шт.

41

1321970C1

HYD TUBE

TUBE ASSY, steering lower, w/feeder reverser

1шт.

42

1301556C2

HYD TUBE

TUBE ASSY, steering forward upper, w/o feeder reverser

1шт.

42

1321969C1

HYD TUBE

TUBE ASSY, steering forward upper, w/feeder reverser

1шт.

43

1310759C2

HYD TUBE,0.5" OD, 635, 483 mm Length

TUBE ASSY, steering pressure

1шт.

44

1310758C2

HYD TUBE,0.5" OD, 635, 355 mm Length

TUBE ASSY, steering return

1шт.

45

1310757C1

TUBE

ASSY, header lift and reel drive suction

1шт.

46

1310862C1

HOSE

ASSY, header lift, 29 in., 736.6mm, replaces 155225C91

1шт.

47

VALVE ASSY, control, refer to this group under control valve

1шт.

88574

BOLT,Hex, 5/16" - 18 x 1/2", Gr 5, Full Thd

1шт.

80681

LOCK WASHER,5/16"

WASHER, LOCK, 5/16"

1шт.

48

629349R1

HYD CONNECTOR,7/16"-20, 37 Degree x 3/4"-16, O-Ring

UNION, 7/16-20 x 3/4-16 37 deg

2шт.

49

394955R1

HYD CONNECTOR,9/16"-18, 37 Degree x 7/16"-20, O-Ring

UNION, 9/16-18 x 7/16-20 37 deg hyd tube

1шт.

50

9410204

HYD CONNECTOR,7/8"-14, 37 Degree x 7/8"-14, O-Ring

UNION, 7/16-14 37 deg hyd, Serial Range: -24000

1шт.

50

324273R1

HYD CONNECTOR,3/4"-16, 37 Degree x 9/16"-18, O-Ring

CONNECTOR, 9/16-18 x 3/4-16 37 deg. fld, Start Serial: 24001

1шт.

51

9410204

HYD CONNECTOR,7/8"-14, 37 Degree x 7/8"-14, O-Ring

UNION, 7/8-14 37 deg hyd

1шт.

52

574479R1

HYD CONNECTOR,1 1/16"-12, 37 Degree x 7/8"-14, O-Ring

UNION, 7/8-14 37 deg hyd

1шт.

53

364885R1

O-RING,0.097" Thk x 0.755" ID, -910, Cl 6, 90 Duro

5/8 OD tube

5шт.

54

TEE, refer to this group under accumulator

1шт.

55

9410202

HYD CONNECTOR,9/16"-18, 37 Degree x 9/16"-18, O-Ring

CONNECTOR, 3/8 C-Z hyd fld short swivel, Serial Range: -34497

1шт.

55

1267158C1

CONNECTOR, ELEC

UNION, 7/8-14 o-ring, Start Serial: 34498

1шт.

56

9410281

ELBOW,90 Degree, 3/4"-16, 37 Degree x 3/4"-16, 37 Degree Fem Sw

1/2 hyd fld 90 deg swivel

1шт.

57

587639R91

CONNECTOR, 3/4-16 x 9/16-18 hyd, Serial Range: -34000

1шт.

57

587639R1

HYD CONNECTOR,9/16"-18, 37 Degree x 3/4"-18, O-Ring

CONNECTOR, 3/4-16 37 deg hyd flared, (Replaces 9410203), Start Serial: 34001

1шт.

58

9410978

ELBOW,90 Degree, 7/8"-14, 37 Degree x 7/8"-14, O-Ring

5/8 C-Z hyd fld adj 90 deg, Start Serial: 34498

1шт.

59

1267150C91

FILTER ASSY

valve line pressure, Start Serial: 34498

1шт.

60

1267031C1

HOSE ASSY.

HOSE ASSY, steering hand pump pressure, 38.39 in., 975.1mm, used with Ross pump, Serial Range: 34498-54000

1шт.

60

1327580C1

HOSE

ASSY, steering hand pump pressure, replaces 1279318C1 and 1317941C1, 41 in., 1040mm, used with Danfoss pump, Start Serial: 54001

1шт.

61

9403399

REDUCER,37 Degree, 1/2" x 1/4" Tube

FITTING, 1/2 x 1/4 C-Z hyd fld tube, used with Ross pump, Serial Range: 34498-54000

1шт.

62

9403528

TUBE NUT,37 Degree, 3/4"-16, Type B

NUT, 1/2 C-Z hyd fld tube style B, used with Ross pump, Serial Range: 34498-54000

2шт.

63

9410977

ELBOW,90 Degree, 3/4"-16, 37 Degree x 3/4"-16, O-Ring

1/2 C-Z hyd fld adj 90 deg

1шт.

63

1272100C1

ELBOW

inlet to hand pump orifice reducer, for correction of steering chatter, Serial Range: -34000

1шт.

63

1272099C1

ELBOW

inlet to hand pump orifice, for correction of steering chatter, Start Serial: 34001

1шт.

1272043C1

KIT

pressure valve filter, for use with 1267150C91, consists of bronze element (NSS), spring (NSS), o-ring (NSS), gasket (NSS)

1шт.

Выбрано товаров: 94