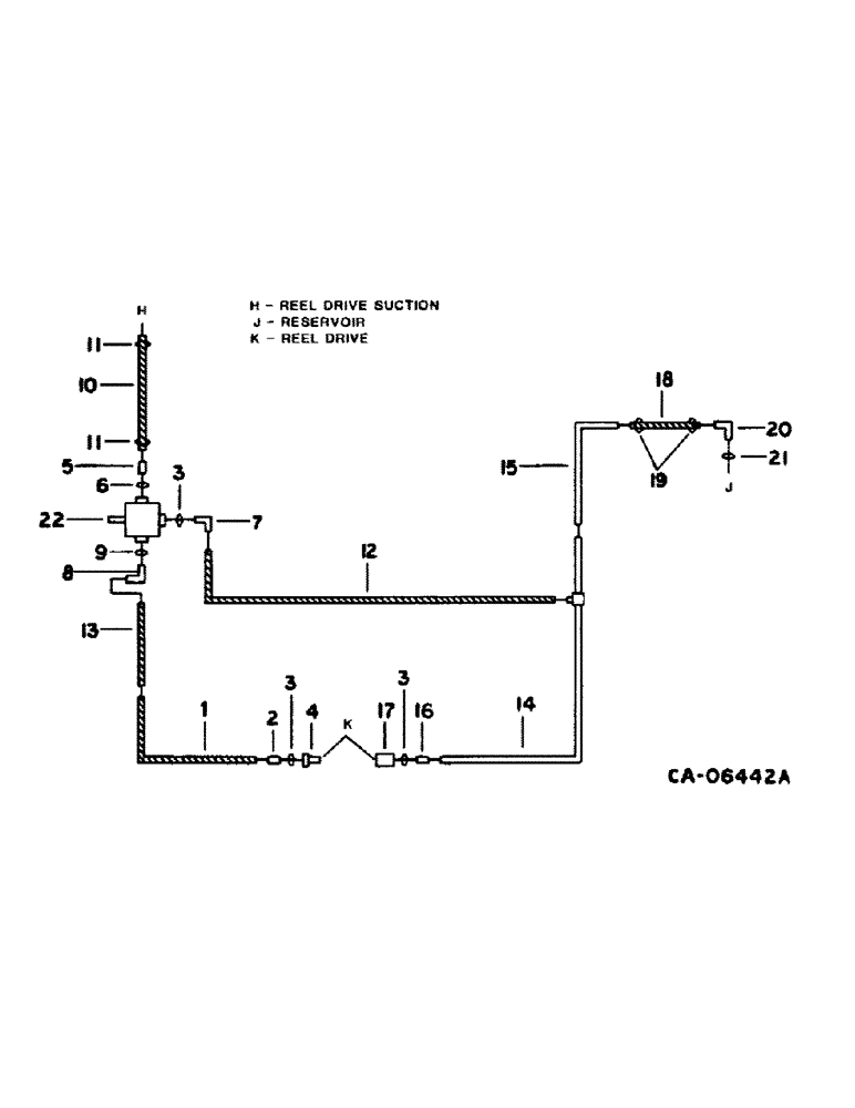
Запчасти Case IH 1480 (10-17) - HYDRAULICS, REEL DRIVE DIAGRAM, SERIAL NO. 24001 THRU 54000 (07) - HYDRAULICS

Схема запчастей Case IH 1480 - (10-17) - HYDRAULICS, REEL DRIVE DIAGRAM, SERIAL NO. 24001 THRU 54000 (07) - HYDRAULICS
3
17
10
15
1
13
11
20
12
9
8
11
14
6
5
2
3
7
18
22
4
3
21
16
19
FIT
1:1
100%

Артикул

Название

Примечание

Количество

1

196878C1

HOSE

ASSY, reel drive priority, 56 in., 1422.4mm, for 54.5 in. feeder w/o rock trap

1шт.

1

179411C1

HOSE

ASSY, reel drive priority, 61 in., 1549.4mm, for 54.5 in. feeder w/rock trap, for 60 in. feeder w/o rock trap

1шт.

1

165678C91

HOSE

ASSY, reel drive priority, 66.5 in., 1689.1mm, for 60 in. feeder w/rock trap

1шт.

2

481352R1

HYD CONNECTOR,3/4"-16, 37 Degree x 7/8"-14, O-Ring

CONNECTOR, 7/8-14 x 3/4-16 37 deg hyd

1шт.

3

364885R1

O-RING,0.097" Thk x 0.755" ID, -910, Cl 6, 90 Duro

for 5/8 OD tube

3шт.

4

395149R1

QUICK MALE COUPLING

COUPLING ASSY, reel drive male

1шт.

5

195731C1

CONNECTOR, ELEC

CONNECTOR, 1-5/16-12 x 1 in. flared

1шт.

6

368269R1

O-RING,0.116" Thk x 0.924" ID, -912, Cl 6, 90 Duro

3/4 OD tube class 6

1шт.

7

9410978

ELBOW,90 Degree, 7/8"-14, 37 Degree x 7/8"-14, O-Ring

7/8-14 37 deg flared

1шт.

8

9410977

ELBOW,90 Degree, 3/4"-16, 37 Degree x 3/4"-16, O-Ring

1/2 hyd fld 90 deg

1шт.

9

570828R1

O-RING,0.087" Thk x 0.644" ID, -908, Cl 6, 90 Duro

for 3/4 in. tube

1шт.

10

198303C1

HYDRAULIC HOSE,1.00" ID x 40.00", SAE 100R4 Class 4

Reel Drive Suction 1.00" ID x 40.00", SAE 100R4 Class 4

1шт.

11

681896C1

HOSE CLAMP,#20, .81/1.75 Type F Worm, W/liner

CLAMP, reel drive suction hose

2шт.

12

1317073C1

HOSE

ASSY, pump return, 25 in, 635.0mm

1шт.

13

1301588C1

TUBE

ASSY, reel drive pressure, Serial Range: -44094

1шт.

13

1317169C1

HOSE

TUBE ASSY, pressure, Start Serial: 44095

1шт.

14

1301510C1

TUBE

ASSY, reel drive return front

1шт.

15

187830C1

HYD TUBE

TUBE ASSY, reel drive return rear

1шт.

16

9410204

HYD CONNECTOR,7/8"-14, 37 Degree x 7/8"-14, O-Ring

CONNECTOR, 7/8-14 37 deg hyd

1шт.

17

395150R91

COUPLING, QUICK, FEM

COUPLING ASSY, self-sealing female

1шт.

18

HOSE, reel drive return to reservoir, use 24 in. of 5/8 ID hose marked S118576

1шт.

19

995218R1

CLAMP

return to reservoir hose

2шт.

20

171949C1

ELBOW

reel drive return

1шт.

21

368269R1

O-RING,0.116" Thk x 0.924" ID, -912, Cl 6, 90 Duro

1шт.

22

PUMP ASSY, reel drive, refer to this group under reel drive pump, Ross or Cessna

1шт.

Выбрано товаров: 25