Запчасти Case IH 1660 (182) - ELECTRICAL SYSTEM (55) - ELECTRICAL SYSTEMS

Схема запчастей Case IH 1660 - (182) - ELECTRICAL SYSTEM (55) - ELECTRICAL SYSTEMS
32
6
37
31
39
10
16
13
14
28
30
17
26
5
11
33
38
24
19
34
21
35
18
7
4
20
29
36
12
22
15
1
27
25
23
2
3
FIT
1:1
100%

Артикул

Название

Примечание

Количество

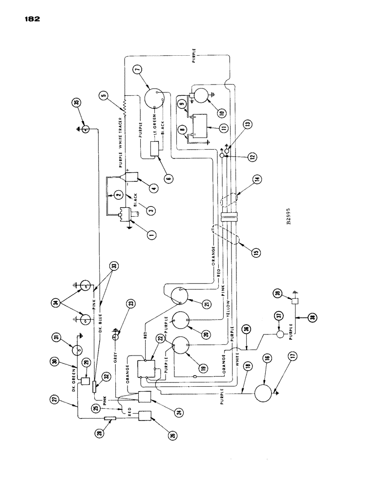
1

F87908

DISTRIBUTOR - ignition

1шт.

2

F87910

CABLE - ignition coil, secondary

1шт.

3

F86922

CABLE - ignition coil, primary

1шт.

4

F86920

COIL - ignition

1шт.

5

F86921

RESISTOR - ignition coil, pkg.

1шт.

6

F12687

REGULATOR

- voltage

1шт.

7

F88070

ALTERNATOR

- w/pulley assembly

1шт.

8

A7441

CABLE

- battery to ground (21")

1шт.

9

A20634

CABLE -, Serial Range: batter-starter

1шт.

10

F86743

MOTOR - starting

1шт.

11

D44175

DRY BATTERY

- 12 - volt

1шт.

12

F21200

TRANSMITTER

UNIT - sending, temperature (#8368001 and after)

1шт.

F13156

SENDER UNIT

UNIT - sending, temperature (Before #8368001)

1шт.

13

F12034

SENDER UNIT

UNIT - sending, oil pressure (Exh. stock then use A35031)

1шт.

A35031

SENDER UNIT

UNIT - sending, oil pressure (Replaced F12034 when exh.)

1шт.

14

F13860

HARNESS - electric cable, ending end

1шт.

PINK - temperature sending unit

1шт.

YELLOW - oil sending unit

1шт.

PURPLE - resistor to voltage regulator

1шт.

WHITE - starter selenoid

1шт.

BLACK - voltage regulator to alternator (ground)

1шт.

LIGHT GREEN - voltage regulator to alternator (field)

1шт.

PURPLE W/WHITE TRACER -, Serial Range: resistor-coil

1шт.

F13835

CLIP - wiring harness

1шт.

15

F14007

HARNESS - electric cable, insturment panel end

1шт.

ORANGE - ammeter to alternator, light switch to ignition switch

1шт.

RED - ammeter to starter, ignition, Serial Range: switch-ammeter

1шт.

PINK - temperature gauge

1шт.

YELLOW - oil gauge

1шт.

PURPLE - ignition switch, ignition switch to oil gauge, oil gauge to temperature gage WHITE - starter switch

1шт.

16

D39286

GAUGE

KIT - engine hour meter

1шт.

17

F39285

WIRE - lead (36" long) same as Ref. 18

1шт.

18

D39285

ELECTRICAL WIRE

WIRE - lead (36" long) same as Ref. 17

1шт.

19

F13116

SCREW

GAUGE - oil pressure

1шт.

20

F82423

GAUGE - temperature (#8368001 and after)

1шт.

F13117

GAUGE

- temperature (Before #8368001)

1шт.

21

F13118

AMMETER

1шт.

22

F91864

SWITCH

- ignition and starter

1шт.

23

A24087

LAMP BASE

LIGHT - instrument panel, with wire

1шт.

24

A10942

KIT

SWITCH - light

1шт.

25

F22240

WIRE - light switch to flasher switch

1шт.

26

F91851

SWITCH - flasher

1шт.

27

F87890

WIRE - flasher to flasher switch

1шт.

28

223-9

FUSE,9 Amp, Type SFE

- 9 amp

1шт.

29

A34867

FLASHER UNIT

FLASHER

1шт.

30

F22378

WIRE - flasher to flasher light

1шт.

31

A34853

LAMP

- flasher

1шт.

32

223-9

FUSE,9 Amp, Type SFE

- 9 amp. (see lighting attachment)

1шт.

33

F14025

WIRE - (see lighting attachment)

1шт.

34

F82077

LAMP BASE

LAMP - head (12-16 volt) see lighting attachment

2шт.

35

A20965

LAMP BASE

LAMP - combination flood and tail (see lighting attachment)

1шт.

36

F88356

WIRE - horn to oil pressure gauge FUSE - 9 amp.

1шт.

37

F88365

HORN

- (12 Volt) warning device

1шт.

38

F14832

WIRE -, Serial Range: horn-switch

1шт.

39

F14830

SWITCH - (12 Volt) horn

1шт.

Выбрано товаров: 55