Запчасти Case IH 2166 (4-22) - INSTRUMENT PANEL ASSEMBLY (06) - ELECTRICAL

Схема запчастей Case IH 2166 - (4-22) - INSTRUMENT PANEL ASSEMBLY (06) - ELECTRICAL
15
7
9
3
13
1
6
9
14
11
16
17
8a
2
8
FIT
1:1
100%

Артикул

Название

Примечание

Количество

254137A1

CLUSTER, INSTR.

PANEL ASSEMBLY - instrument (Replaces panel assemblies 113453A5 and 238144A1), Includes: Ref. 1 - 8B

1шт.

84221313R

REMAN-INSTR CLUSTER

2166 (1/95-12/97), Reman for New PN 254137A1

1шт.

84221313C

CORE-CLUSTER, INSTR

Return Number

1шт.

254137A1C

CORE-MODULE

Return Number, MODULE - for N.A. Only

1шт.

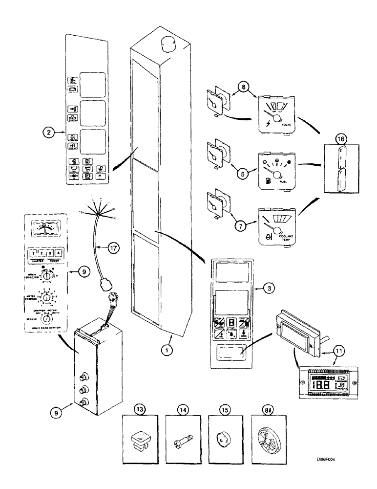
1

NSS

NOT SOLD SEPARAT

PANEL - instrument mounting, order panel assembly 254137A1

1шт.

2

238210A1

DECAL

- gauge and warning, shown on Figure 9H-42 (Replaces decal 139084A2)

1шт.

3

123716A1

DECAL

- keypad

1шт.

4

28628R1

BULB,C2F, #73, 14V

LAMP - type T-1-3/4, No. 73, 14 volt, not shown

1шт.

5

121615A1

LAMP SOCKET

SOCKET - lamp, Includes: bulb, not shown

6шт.

6

142825A1

FUEL GAUGE

GAUGE - fuel

1шт.

7

142824A1

GAUGE

- coolant temperature

1шт.

8

142828A1

VOLTMETER

GAUGE - voltmeter

1шт.

8a

195359A1

SHUTTER

- audible alarm

1шт.

8b

245854C1

BUZZER

- audible alarm, not shown

1шт.

9

110862A1

CONTROL MONITOR

MONITOR ASSEMBLY - grain scan, Includes: Ref. 10

1шт.

10

A48888

BULB

- lamp, not shown

1шт.

11

123715A1

DISPLAY

Monitor Assy, Height, Optional, Incl. Ref 12

1шт.

12

121615A1

LAMP SOCKET

SOCKET - lamp, Includes: bulb, not shown

2шт.

13

R53000

GROMMET

RETAINER - screw (Replaces push nut 19-5592)

2шт.

14

260-13524

SELF-TAP SCREW,Phillips Drive, Pan HD, #10 - 16 x 1-1/2"

SCREW - self-tapping, pan Phillips, No. 10-16 x 1-1/2 inch

2шт.

15

178876C1

SUPPRESSOR

- audible alarm, no longer used, order suppressor 195359A1, Ref. 8A

1шт.

16

1990257C1

SEALING STRIP

- foam, adhesive-backed, 20-1/4 inch (514 mm) long, cut from 187874C1 bulk seal, use with panel gauges, if used

3шт.

17

184899A1

HARNESS

- grain scan, cab

1шт.

187874C1

GASKET

SEAL - bulk, adhesive backed, 1/8 (3) x 3/8 (10) x 600 inch (15240 mm) long

1шт.

1546441C1

BUZZER

AUDIBLE ALARM

1шт.

18

200720002

KNOB

Control Monitor (Not Shown)

3шт.

Выбрано товаров: 26