Запчасти Case IH 715 (13-10) - SUPERSTRUCTURE, WIRING DIAGRAM, OPERATORS CAB (05) - SUPERSTRUCTURE

Схема запчастей Case IH 715 - (13-10) - SUPERSTRUCTURE, WIRING DIAGRAM, OPERATORS CAB (05) - SUPERSTRUCTURE
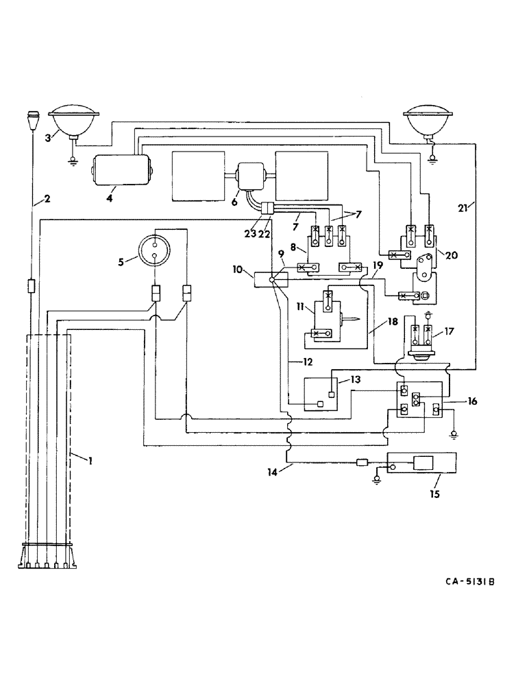
2
18
7
21
8
5
6
13
12
7
19
11
9
15
17
22
10
3
16
14
20
4
23
1
FIT
1:1
100%

Артикул

Название

Примечание

Количество

1

187585C1

HARNESS, wiring

1шт.

2

187871C1

CABLE ASSY, light outlet lower

1шт.

3

LIGHT ASSY, light, refer to group 8 under lights, mountings and brackets

1шт.

4

MOTOR ASSY, windshield wiper, refer to this group under windshield wiper

1шт.

5

SWITCH, low pressure, refer to this group under air conditioner and evaporator

1шт.

6

BLOWER ASSY, refer to this group under blower operators cab

1шт.

7

CABLE, blower, use 28.1 in. of 14 ga wire marked 995055R1

1шт.

197424H1

CONNECTION,ELECTRIC

TERMINAL W/SLEEVE

3шт.

8

168822C2

SWITCH

blower

1шт.

9

187587C1

CABLE, binding post to blower switch

1шт.

10

378336R91

BLOCK

BINDING POST

1шт.

11

109268C2

SWITCH

thermostat

1шт.

12

187587C1

CABLE, binding post to light switch

1шт.

13

168251C1

SWITCH

light

1шт.

14

187589C1

CABLE, binding post to dome light

1шт.

15

111397C2

LAMP

DOME LIGHT

1шт.

117940C1

LENS

1шт.

33686

BULB

no. 1141

1шт.

16

437882C1

RELAY

ASSY, lockout

1шт.

17

109369C91

LIGHT ASSY.

INDICATOR LIGHT

1шт.

18

187588C1

CABLE ASSY

1шт.

19

CABLE, binding post to wiper switch, refer to this group under windshield wiper

1шт.

20

SWITCH, wiper switch, refer to this group under windshield wiper

1шт.

21

187590C1

CABLE ASSY, night light

1шт.

22

188396R1

TERMINAL STRIP

TERMINAL, blower female

1шт.

23

377105R1

CONNECTOR, ELEC

CONNECTOR

1шт.

Выбрано товаров: 26