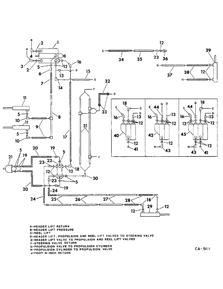
Запчасти Case IH 715 (10-05) - HYDRAULICS, HYDRAULIC DIAGRAM, HEADER LIFT AND STEERING SYSTEM (07) - HYDRAULICS

Схема запчастей Case IH 715 - (10-05) - HYDRAULICS, HYDRAULIC DIAGRAM, HEADER LIFT AND STEERING SYSTEM (07) - HYDRAULICS
35
33
41
9
16
23
32
38
18
42
12
12
41
12
8
12
21
13
39
7
44
12
19
45
37
44
12
22
12
10
20
11
3
5
18
13
5
12
30
19
2
24
43
18
13
13
23
26
12
14
31
5
34
16
11
15
16
12
19
12
2
5
29
12
28
10
17
1
24
5
6
27
5
25
23
36
4
16
18
12
20
43
12
40
FIT
1:1
100%

Артикул

Название

Примечание

Количество

1

VALVE ASSY, header lift, refer to this group under header lift valve, not for automatic header control

1шт.

2

364885R1

O-RING,0.097" Thk x 0.755" ID, -910, Cl 6, 90 Duro

5/8 in.

2шт.

3

9411106

ELBOW

45 deg. 7/8-14 37 deg flared

1шт.

4

387489R91

ELBOW

90 deg, 7/8-14 port

1шт.

5

570282R1

O-RING, 1/2 in.

8шт.

6

384539R1

HYD CONNECTOR,7/8"-14, 37 Degree x 3/4"-16, O-Ring

CONNECTOR, 3/4-16 x 7/8-14 37 deg flared

1шт.

7

196695C1

HINGE

HOSE ASSY, header lift cylinder

1шт.

8

190855C1

TUBE ASSY, header lift cylinder

1шт.

9

587582R91

HOSE ASSY.

HOSE ASSY, header lift cylinder

2шт.

10

9410977

ELBOW,90 Degree, 3/4"-16, 37 Degree x 3/4"-16, O-Ring

3/4-16 37 deg flared 90 deg

2шт.

11

CYLINDER ASSY, header lift, refer to this group under feeder lift cylinder

2шт.

12

364839R1

O-RING,0.078" Thk x 0.468" ID, -906, Cl 6, 90 Duro

6-1, 90 Duro, .468" ID x .078" Thk, 3/8 in.

24шт.

13

178036C1

CONNECTOR, ELEC

CONNECTOR, 9/16

18шт.

14

9410976

ELBOW,90 Degree, 9/16"-18, 37 Degree x 9/16"-18, O-Ring

90 deg 9/16-18 37 deg flared

1шт.

15

190858C1

TURN ASSY, propulsion pressure

1шт.

16

9411104

ELBOW,45 Degree, 9/16"-18, 37 Degree x 9/16"-18, O-Ring

45 deg 9/16-18 37 deg flared

1шт.

17

183733C1

HOSE ASSY, steering pressure

1шт.

18

9410976

ELBOW,90 Degree, 9/16"-18, 37 Degree x 9/16"-18, O-Ring

90 deg 9/16-18 flared

1шт.

19

9410203

HYD CONNECTOR,3/4"-16, 37 Degree x 3/4"-16, O-Ring

CONNECTOR, 3/4-26 37 deg flared

4шт.

20

195869C1

HOSE

ASSY, steering hand pump

2шт.

21

PUMP ASSY, steering hand, refer to this group under steering hand pump

1шт.

22

VALVE ASSY, steering, refer to this group under steering valve

1шт.

23

9410202

HYD CONNECTOR,9/16"-18, 37 Degree x 9/16"-18, O-Ring

CONNECTOR, 9/16-18 37 deg flared

3шт.

24

632455R91

HOSE

ASSY, steering valve

2шт.

25

190861C1

TUBE

ASSY, steering

2шт.

26

173877C1

TUBE ASSY, steering

2шт.

27

173588C1

TUBE ASSY, steering rear, not corn and bean

2шт.

27

171560C1

TUBE ASSY, steering rear, for corn and bean

2шт.

28

155309C91

HYDRAULIC HOSE,0.31" ID x 20.00", SAE 100R1

0.31" ID x 20.00", Steering Rear, for Rice, (1) Used Wide Adjustable Axle, (2) Used Except Wide Adjustable Axle

1шт.

28

632454R91

HYDRAULIC HOSE,0.31" ID x 30.00", SAE 100R1 Class B

HOSE ASSY, steering rear, not rice, (1) used wide adjustable axle

1шт.

29

CYLINDER ASSY, steering, refer to this group under steering cylinder

1шт.

30

935036R91

ELBOW

90 deg 3 4-16 x 9 16-18 37 deg flared

1шт.

31

190863C1

TUBE ASSY, steering and aux. valve return, belt drive

1шт.

31

190862C1

HYD TUBE

TUBE ASSY, steering and aux. valve return, hydrostatic drive

1шт.

32

HOSE, header lift or propulsion valve return, use 12.5 in. of 3/8 ID from bulk roll marked 180730C1

1шт.

33

244713R91

CLAMP, return hose

2шт.

34

632455R91

HOSE

reel lift

1шт.

35

190877C1

TUBE ASSY, reel lift

1шт.

36

187562C1

QUICK MALE COUPLING

COUPLING ASSY, self-sealing male

1шт.

37

190871C1

TUBE ASSY, propulsion valve, belt drive

1шт.

38

939480R91

HOSE

ASSY, propulsion cylinder, belt drive

2шт.

39

CYLINDER ASSY, propulsion control, belt drive, refer to this group under propulsion control cylinder

1шт.

40

VALVE ASSY, reel lift, hydrostatic drive, refer to group 33 under reel lift control

1шт.

41

9410358

PLUG

9/16-18

1шт.

42

VALVE ASSY, propulsion control, belt drive, refer to group 7 under propulsion control

1шт.

43

156264C91

ELBOW,90º, 7/16"-20, 37º x 9/16"-18, O-Ring

9/16-18 x 7/16-20 37 deg flared, belt drive

1шт.

44

157519C1

HYD CONNECTOR,7/16"-20, 37 Degree x 9/16"-18, O-Ring

CONNECTOR, 9/16-18 x 7/16-20 37 deg flared, belt drive

1шт.

45

VALVE ASSY, propulsion and reel lift, belt drive, refer to this group under propulsion and reel lift valve

1шт.

Выбрано товаров: 48