Запчасти Case IH 715 (12-07) - POWER, FUEL TANK, LINES AND PUMP Power

Схема запчастей Case IH 715 - (12-07) - POWER, FUEL TANK, LINES AND PUMP Power
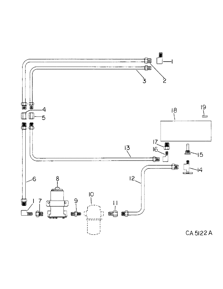
2
19
13
3
7
18
15
5
16
12
14
1
4
11
8
17
9
10
6
1
FIT
1:1
100%

Артикул

Название

Примечание

Количество

1

442412

ELBOW

fuel line upper and lower

2шт.

2

196964C2

TUBE

upper pressure

1шт.

3

196963C1

TUBE

upper return

1шт.

4

442338

UNION

pressure line

1шт.

5

442337

NUT

UNION, return line

1шт.

6

196966C1

TUBE, fuel, Serial Range: pump-engine

1шт.

7

444028

REDUCER,3/8"-18 NPTF x 1/4"-18 Fem NPTF

3/8 to 1/4 pump to line

1шт.

8

196503C1

PUMP

ASSY, electric fuel

1шт.

938017R1

FLANGE NUT,Flg, USR, 5/16"-18

5/16 flange lock

1шт.

161945C1

SERRATED SCREW,Sl Truss Hd, 5/16" - 18 x 1"

5/16 x 1 znp slt-truss-hd

1шт.

446363

WASHER,5/16"

.375 x .875 x .064

1шт.

9

443990

REDUCER,3/8"-18 NPTF x 1/4"-18 NPTF

3/8 to 1/4 pump to filter

1шт.

10

FILTER ASSY, refer to this group under fuel filter

1шт.

11

442323

CONNECTOR, ELEC

CONNECTOR, Serial Range: filter-line

1шт.

12

196962C1

TUBE, Serial Range: filter-tank

1шт.

13

196965C1

TUBE, lower return

1шт.

14

161707C1

VALVE,5/8" - 18 x 1/4" NPTF

VALVE ASSY, shut-off

1шт.

15

179381C1

SIEVE

STRAINER, fuel tank

1шт.

16

442411

ELBOW

tank to lower return line

1шт.

17

444026

REDUCER,3/8"-18 NPTF x 1/8"-27 Fem NPTF

3/8 x 1/8 tank to return line

1шт.

18

631754R91

TANK ASSY, fuel, includes ref. no. 19

1шт.

19

23995DC

FILLER CAP

CAP, filler

1шт.

180774C1

KIT

ASSY, electric fuel pump

1шт.

Выбрано товаров: 23