Запчасти Case IH 815 (13-10) - SUPERSTRUCTURE, OPERATORS CAB WIRING (05) - SUPERSTRUCTURE

Схема запчастей Case IH 815 - (13-10) - SUPERSTRUCTURE, OPERATORS CAB WIRING (05) - SUPERSTRUCTURE
1
1
8
5
2
3
7
6
8
FIT
1:1
100%

Артикул

Название

Примечание

Количество

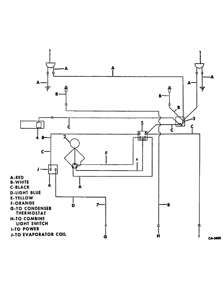
1

LIGHT ASSY, refer to group 8 under lights for unit listing

2шт.

2

MOTOR ASSY, blower, refer to this group under operators cab blower for unit listing

1шт.

3

SWITCH, blower, refer to this group under operators cab blower for unit listing

1шт.

4

LIGHT ASSY, dome, refer to this group under operators cab blower for unit listing

1шт.

5

SWITCH, blower, refer to this group under operators cab blower for unit listing

1шт.

6

SWITCH, thermostat, refer to this group under air conditioning and evaporator for unit listing

1шт.

7

WIRE, thermostat to condenser, use 88 in. of 16 ga wire from 100 ft. roll marked 995056R1, (1) type H1 terminal, (1) terminal 377279C1 and (2) heat-shrink sleeves 1 in. long

1шт.

8

WIRE, blower switch to thermostat, use 6 in. of 16 ga wire from 100 ft. roll marked 995056R1 (2) terminals 915073R1 and (2) heat- shrink sleeves 1 in. long

1шт.

Выбрано товаров: 8