Запчасти Case IH 1010 (222) - ELECTRICAL SYSTEM, CHRYSLER H-319-399 (55) - ELECTRICAL SYSTEMS

Схема запчастей Case IH 1010 - (222) - ELECTRICAL SYSTEM, CHRYSLER H-319-399 (55) - ELECTRICAL SYSTEMS
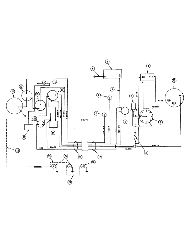
10
17
18
22
26
1
8
14
25
13
9
23
21
15
6
4
20
16
7
11
5
19
12
24
3
2
FIT
1:1
100%

Артикул

Название

Примечание

Количество

1

F13156

SENDER UNIT

UNIT - sending, temperature

1шт.

PLUG - 1/8" sq. hd. pipe (221-1)

1шт.

2

F12034

SENDER UNIT

UNIT - sending, oil pressure

1шт.

F10793

CABLE - ammeter to light switch, ammeter to ignition switch, ignition switch to starter switch, igniton switch to oil pressure gauge and oil pressure gauge to temperature gauge

5шт.

3

A20634

CABLE - battery to, Serial Range: starter-ammeter

1шт.

4

A7441

CABLE

-, Serial Range: battery-ground

1шт.

5

A11163

X

BATTERY - 12 volt DC

1шт.

6

F86743

MOTOR - starter

1шт.

7

F86920

COIL - ignition

1шт.

8

F86899

DISTRIBUTOR - ignition

1шт.

9

F12687

REGULATOR

- voltage

1шт.

10

F86746

ALTERNATOR - w/pulley assembly

1шт.

11

F86921

RESISTOR - ignition coil, pkg.

1шт.

12

F12696

HARNESS - electric cable, engine end

1шт.

GREEN WIRE - alternator

1шт.

BROWN WIRE - temperature sending unit

1шт.

WHITE WIRE - oil pressure sending unit

1шт.

BLACK WIRE - ignition coil and regulator

1шт.

YELLOW WIRE - starter and battery

1шт.

RED WIRE - starter

1шт.

PINK WIRE - ignition coil to voltage regulator

1шт.

BLUE WIRE - voltage regulator to alternator (Field)

1шт.

PURPLE WIRE - voltage regulator to alternator (Ground)

1шт.

F12300

CLIP - for F12696 wire harness

2шт.

13

F12859

HARNESS - electric cable, instrument panel end

1шт.

GREEN WIRE - ammeter

1шт.

BROWN WIRE - temperature gauge

1шт.

WHITE WIRE - oil pressure gauge

1шт.

BLACK WIRE - ignition switch

1шт.

YELLOW WIRE - ammeter

1шт.

RED WIRE - starter switch

1шт.

14

A7935

SWITCH

- ignition

1шт.

15

O3601AB1

X

AMMETER

1шт.

16

A7642

LAMP

- instrument panel

1шт.

17

F11954

GAUGE

- temperature

1шт.

18

A7761

METER

- hour

1шт.

19

F11953

GAUGE - oil pressure

1шт.

20

O9995AB

X

SWITCH - starter

1шт.

21

A7934

SWITCH

- light

1шт.

22

F11396

WIRE - light switch to outlet socket (See lighting attachment)

1шт.

FUSE - 9 amp (223-9)

1шт.

23

F11397

CABLE - outlet socket to lamps (56") See lighting attachment

1шт.

24

F8535

CABLE - head lights to tail light

1шт.

25

F82077

LAMP BASE

LAMP - head (12-16 volt) See lighting attachment

2шт.

26

A20965

LAMP BASE

LAMP - combination flood and tail (See lighting attachment)

1шт.

Выбрано товаров: 45