Запчасти Case IH 1010 (224) - ELECTRICAL SYSTEM, CASE A284G-F AND A284LP-F ENGINES (55) - ELECTRICAL SYSTEMS

Схема запчастей Case IH 1010 - (224) - ELECTRICAL SYSTEM, CASE A284G-F AND A284LP-F ENGINES (55) - ELECTRICAL SYSTEMS
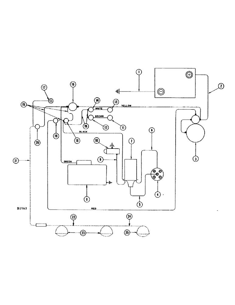
1
7
6
12
15
8
19
17
20
14
13
4
9
15
25
2
22
16
21
10
24
18
23
5
11
3
FIT
1:1
100%

Артикул

Название

Примечание

Количество

1

A7441

CABLE

CABLE - battery ground

1шт.

2

A21363

CABLE

CABLE - battery to starter solenoid

1шт.

3

A20873

SPARE PART STARTING MOTOR - 12 volt, spark ignition

1шт.

4

A24507

X

DISTRIBUTOR

1шт.

5

A29180

CABLE

WIRE - ignition, Serial Range: distributor-coil

1шт.

6

A28015

SPARE PART WIRE -, Serial Range: coil-distributor

1шт.

7

A24503

COIL

COIL - distributor

1шт.

8

A22684

SPARE PART GENERATOR - 12 volt

1шт.

8

104017A1R

REMAN-GENERATOR

Generator

1шт.

8

104017A1C

CORE-GENERATOR

Return Number

1шт.

9

F12099

CABLE - coil to fuel pump

1шт.

10

L11122

FUEL PUMP

PUMP - fuel, electric (Gas engine) #8243201 and after

1шт.

11

F12033

X

SENDING UNIT - temperature

1шт.

12

F11954

GAUGE

GAUGE - temperature

1шт.

13

F12034

SENDER UNIT

SENDER SENDING UNIT - oil pressure (60#)

1шт.

14

F11953

SPARE PART GAUGE - oil pressure

1шт.

15

F10793

SPARE PART CABLE - ammeter to light switch, ammeter to ignition switch, ignition switch to starter switch, ignition switch to oil pressure gauge and oil pressure gauge to temperature gauge.

5шт.

F12859

SPARE PART HARNESS - electric cable, instrument panel end

1шт.

.

GREEN WIRE - ammeter

1шт.

.

BROWN WIRE - temperature gauge

1шт.

.

WHITE WIRE - oil pressure gauge

1шт.

.

BLACK WIRE - ignition switch

1шт.

.

YELLOW WIRE - ammeter

1шт.

.

RED WIRE - starter switch

1шт.

F11199

SPARE PART HARNESS - electric cable, engine end

1шт.

.

GREEN WIRE - generator

1шт.

.

BROWN WIRE - temperature sending unit

1шт.

.

WHITE WIRE - oil pressure sending unit

1шт.

.

BLACK WIRE - coil and fuel pump

1шт.

.

YELLOW WIRE - battery

1шт.

.

RED WIRE - solenoid

1шт.

16

A26729

ELECTRICAL GAUGE

AMMETER

1шт.

17

A7642

LAMP

LAMP - instrument panel

1шт.

.

187-1007

SCREW

SCREW - #6 - 32 x 5/16" rhd. sheet metal type "F"

2шт.

18

A7935

SWITCH

SWITCH - ignition

1шт.

19

A30858

SWITCH

STARTING SWITCH - push button type

1шт.

20

A7934

SWITCH

SWITCH - light

1шт.

21

F11396

SPARE PART WIRE - light switch to outlet socket (See lighting attachment)

1шт.

223-9

FUSE,9 Amp, Type SFE

FUSE - 9 amp.

1шт.

22

F11397

CABLE - outlet socket to lamp (See lighting attachment)

1шт.

23

F82077

LAMP BASE

HEAD LAMP - (12-16 volt) See lighting attachment

2шт.

24

F12193

SPARE PART WIRE - head lamp to tail lamp (See lighting attachment)

1шт.

25

A20965

LAMP BASE

LAMP - combination flood and tail (See lighting attachment)

1шт.

Выбрано товаров: 43