Запчасти Case IH 1010 (226) - ELECTRICAL SYSTEM, HERCULES GO 298 ENGINE (55) - ELECTRICAL SYSTEMS

Схема запчастей Case IH 1010 - (226) - ELECTRICAL SYSTEM, HERCULES GO 298 ENGINE (55) - ELECTRICAL SYSTEMS
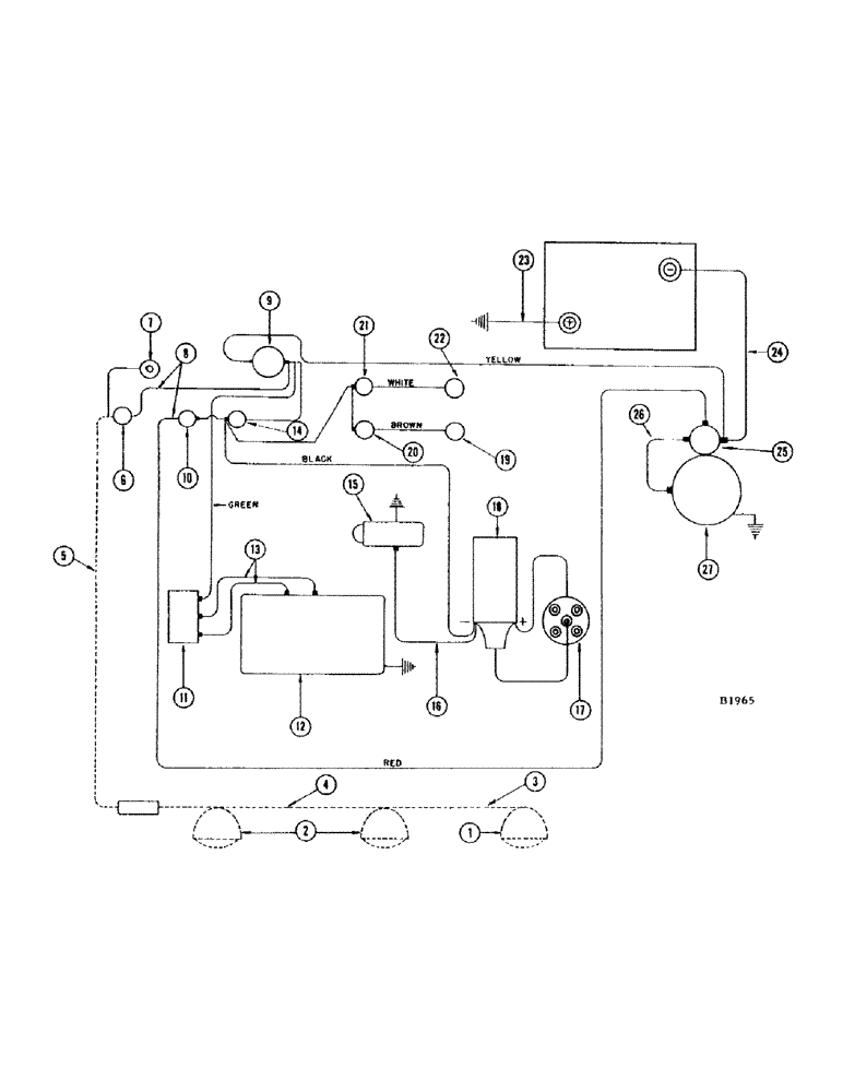
24
14
11
7
5
6
19
21
18
15
2
8
17
3
25
10
16
22
26
23
4
27
12
20
1
9
13
FIT
1:1
100%

Артикул

Название

Примечание

Количество

1

A20965

LAMP BASE

LAMP - combination flood and tail (See lighting attachment)

1шт.

2

F82077

LAMP BASE

HEAD LAMP - (12-16 volt) See lighting attachment

2шт.

3

F12193

WIRE - head lamp to tail lamp (See lighting attachment)

1шт.

4

F11397

CABLE - outlet socket to lamps (See lighting attachment)

1шт.

5

F11396

WIRE - light switch to outlet socket (See lighting attachment)

1шт.

223-9

FUSE,9 Amp, Type SFE

- 9 amp.

1шт.

6

A7934

SWITCH

- light

1шт.

7

A7642

LAMP

- instrument panel

1шт.

8

F10793

WIRE - light switch to ammeter, starter switch to ignition switch, ammeter to ignition switch, oil pressure gauge to temperature gauge and oil pressure gauge to ignition switch.

5шт.

9

A26729

ELECTRICAL GAUGE

AMMETER

1шт.

10

A30858

SWITCH

STARTING SWITCH - push button type

1шт.

11

F10770

REGULATOR - voltage

1шт.

12

F78942

GENERATOR

1шт.

87297310

REMAN-GENERATOR

Remanufactured GENERATOR - NA Only

1шт.

87297311

CORE-GENERATOR

Return No, GENERATOR - N.A. Only

1шт.

13

A26866

CABLE - regulator to generator field and regulator to generator arm

2шт.

14

A7935

SWITCH

- ignition

1шт.

F12859

HARNESS - electric cable, instrument panel end

1шт.

GREEN WIRE - ammeter

1шт.

BROWN WIRE - temperature gauge

1шт.

WHITE WIRE - oil pressure gauge

1шт.

BLACK WIRE - ignition switch

1шт.

YELLOW WIRE - ammeter

1шт.

RED WIRE - starter switch

1шт.

F11199

HARNESS - electric cable, engine end

1шт.

GREEN WIRE - generator

1шт.

BROWN WIRE - temperature sending unit

1шт.

WHITE WIRE - oil pressure sending unit

1шт.

BLACK WIRE - coil and fuel pump

1шт.

YELLOW WIRE - battery

1шт.

RED WIRE - solenoid

1шт.

15

F87898

PUMP - fuel, electric (Positive ground)

1шт.

16

F12099

CABLE - fuel, Serial Range: pump-coil

1шт.

17

F86413

DISTRIBUTOR

1шт.

18

F10711

COIL - ignition

1шт.

19

F12033

X

UNIT - sending, temperature

1шт.

20

F11954

GAUGE

- temperature

1шт.

21

F11953

GAUGE - oil pressure

1шт.

22

F12034

SENDER UNIT

UNIT - sending, oil pressure (60#)

1шт.

23

A21363

CABLE

- ground

1шт.

24

G44027

CABLE - battery to starting motor

1шт.

25

F10667

X

SOLENOID - starter

1шт.

26

F10683

CABLE - start, Serial Range: solenoid-starter

1шт.

27

F86518

MOTOR - starting (Replaces F78943)

1шт.

Выбрано товаров: 44