Запчасти Case IH 1010 (228) - ELECTRICAL SYSTEM, CASE A301D-F DIESEL ENGINE (55) - ELECTRICAL SYSTEMS

Схема запчастей Case IH 1010 - (228) - ELECTRICAL SYSTEM, CASE A301D-F DIESEL ENGINE (55) - ELECTRICAL SYSTEMS
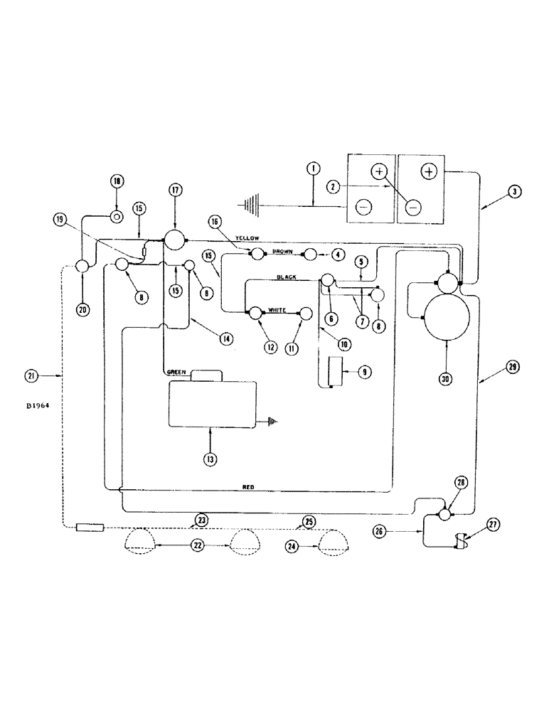
1
27
25
14
3
26
30
16
9
6
8
8
15
29
19
8
5
18
15
11
13
10
22
21
15
4
20
24
7
28
2
12
23
17
FIT
1:1
100%

Артикул

Название

Примечание

Количество

1

A7441

CABLE

- battery ground

1шт.

2

A7440

CABLE

-, Serial Range: battery-battery

1шт.

3

A21363

CABLE

- battery to starting motor solenoid

1шт.

4

F12033

X

UNIT - sending, temperature

1шт.

5

F5640

CABLE - pressure, Serial Range: switch-starter

1шт.

6

A27312

SWITCH

- pressure

1шт.

7

O10226AB

WIRE - pressure switch to pump switch (#8243201 and after)

2шт.

8

A30858

SWITCH

STARTING SWITCH - fuel pump, heater and ignition, push button type

3шт.

9

L11122

FUEL PUMP

PUMP - fuel, electric (#8243201 and after)

1шт.

10

G11107

WIRE - pump to switch (Use with L11122)

1шт.

F12860

WIRE - pump to switch (Early production)

1шт.

11

F12034

SENDER UNIT

UNIT - sending, oil pressure (60#)

1шт.

217-41

REDUCER,3/8"-18 NPTF x 1/8"-27 Fem NPTF

BUSHING - 3/8" x 1/8" NPT brass (#110B)

1шт.

12

F11953

GAUGE - oil pressure

1шт.

13

A22684

GENERATOR - (12 volt)

1шт.

14

F11955

CABLE - heater switch to heater solenoid

1шт.

15

F10793

CABLE - oil pressure gauge to temperature gauge, ammeter to light switch and starter switch to heater switch

3шт.

F12859

HARNESS - electric cable, instrument panel end

1шт.

GREEN WIRE - ammeter

1шт.

BROWN WIRE - temperature gauge

1шт.

WHITE WIRE - oil pressure gauge

1шт.

BLACK WIRE - ignition switch

1шт.

YELLOW WIRE - ammeter

1шт.

RED WIRE - starter switch

1шт.

F11199

HARNESS - electric cable, engine end

1шт.

GREEN WIRE - generator

1шт.

BROWN WIRE - temperature sending unit

1шт.

WHITE WIRE - oil pressure sending unit

1шт.

BLACK WIRE - pressure switch

1шт.

YELLOW WIRE - battery

1шт.

RED WIRE - solenoid

1шт.

16

F11954

GAUGE

- temperature

1шт.

17

A26729

ELECTRICAL GAUGE

AMMETER

1шт.

18

A7642

LAMP

- instrument panel

1шт.

19

F9909

CABLE -, Serial Range: ammeter-starter

1шт.

223-20

FUSE,20 Amp, Type SFE

- 20 amp.

1шт.

20

A7934

SWITCH

- light

1шт.

21

F11396

WIRE - light switch to outlet socket (See lighting attachment)

1шт.

223-9

FUSE,9 Amp, Type SFE

- 9 amp.

1шт.

22

F82077

LAMP BASE

HEAD LAMP - (12-16 volt) See lighting attachment

2шт.

23

F11397

CABLE - outlet socket to lamps (See lighting attachment)

1шт.

24

A20965

LAMP BASE

LAMP - combination flood and tail (See lighting attachment)

1шт.

25

F12193

WIRE - head lamp to tail lamp (See lighting attachment)

1шт.

26

F10142

CABLE

- heater, solenoid to manifold heater

1шт.

27

A24396

X

HEATER - manifold

1шт.

28

F10127

SOLENOID - heater

1шт.

29

F10141

CABLE - starter solenoid to heater solenoid

1шт.

30

A21281

STARTING MOTOR

- 12 volt

1шт.

Выбрано товаров: 48