Запчасти Case IH 1060 (232) - ELECTRICAL SYSTEM, CASE A284G-F AND A284LP-F ENGINES, BEFORE SERIAL NUMBER 8311400 (55) - ELECTRICAL SYSTEMS

Схема запчастей Case IH 1060 - (232) - ELECTRICAL SYSTEM, CASE A284G-F AND A284LP-F ENGINES, BEFORE SERIAL NUMBER 8311400 (55) - ELECTRICAL SYSTEMS
30
6
34
32
22
10
5
4
27
2
35
13
31
23
3
12
14
25
15
20
7
28
26
11
19
24
36
18
29
16
1
33
21
9
8
17
FIT
1:1
100%

Артикул

Название

Примечание

Количество

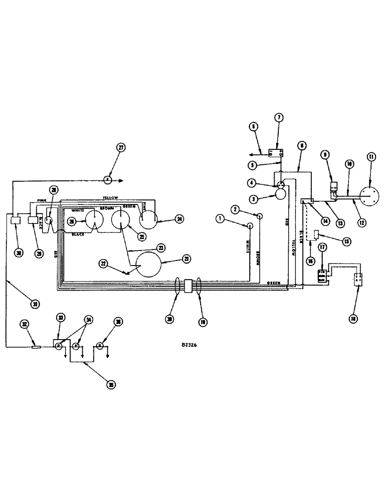
1

F12034

SENDER UNIT

SENDING UNIT - oil pressure (60#)

1шт.

2

F12033

X

SENDING UNIT - temperature

1шт.

3

A57092

X

STARTING MOTOR - (Replaces A20873) See page 426

1шт.

4

A21585

SWITCH

- solenoid, starter

1шт.

5

A21363

CABLE

- battery to starter solenoid

1шт.

6

A7441

CABLE

- battery to ground (21")

1шт.

7

M20389

X

BATTERY - (12 volt DC)

1шт.

8

A8743

WIRE - starter, Serial Range: solenoid-resistor

1шт.

9

A24503

COIL

- distributor

1шт.

10

A29180

CABLE

WIRE -, Serial Range: coil-distributor

1шт.

11

A24507

X

DISTRIBUTOR

1шт.

12

A28015

WIRE -, Serial Range: resistor-distributor

1шт.

13

A28015

WIRE -, Serial Range: resistor-coil

1шт.

14

A24504

RESISTOR

1шт.

15

L11122

FUEL PUMP

PUMP - fuel, electric (Gas) Replaces F86588

1шт.

16

F14438

CABLE - coil to fuel pump (Gas) Replaces F12099

1шт.

17

A20792

REGULATOR

- voltage

1шт.

18

A34126

GENERATOR ASSEMBLY - 12 volt (See P. 426 and 434)

1шт.

19

F13071

SCREW

HARNESS - electric cable engine end

1шт.

WHITE WIRE - oil pressure sending unit

1шт.

BROWN WIRE - temperature sending unit

1шт.

GREEN WIRE - voltage regulator

1шт.

YELLOW WIRE - starter solenoid

1шт.

BLACK WIRE - resistor

1шт.

RED WIRE - starter solenoid

1шт.

BLUE WIRE - (For diesel only) Not shown

1шт.

20

F13119

SCREW

HARNESS - electric cable instrument panel end

1шт.

WHITE WIRE - oil pressure gauge

1шт.

BROWN WIRE - temperature gauge

1шт.

GREEN WIRE - ammeter

1шт.

YELLOW WIRE - ammeter

1шт.

BLACK WIRE - ignition switch, ignition switch to starter switch, starter switch to oil pressure gauge, oil pressure gauge to temperature gauge

1шт.

RED WIRE - starter switch

1шт.

PINK WIRE - ammeter to ignition switch, ignition switch to light switch

1шт.

21

D39286

GAUGE

KIT - engine hour meter

1шт.

22

D39285

ELECTRICAL WIRE

WIRE - lead (36" long) Same as ref. 23

1шт.

23

D39285

ELECTRICAL WIRE

WIRE - lead (36" long) Same as ref. 22

1шт.

24

F13118

AMMETER

1шт.

25

F13117

GAUGE

- temperature

1шт.

26

F13116

SCREW

GAUGE - oil pressure

1шт.

27

A24087

LAMP BASE

LIGHT - instrument panel, with wire

1шт.

A22349

BULB

- (#1445)

1шт.

28

A30858

SWITCH

STARTING SWITCH - push button type

1шт.

29

A7935

SWITCH

- ignition

1шт.

30

A10942

KIT

SWITCH - light

1шт.

31

F11396

WIRE - light switch to outlet socket (57-1/2") See lighting attachment

1шт.

32

223-9

FUSE,9 Amp, Type SFE

- 9 amp, (See lighting attachment)

1шт.

33

F11397

CABLE - outlet socket to lamp (56") See lighting attachment

1шт.

34

F82077

LAMP BASE

HEAD LAMP - (12-16 volt) See lighting attachment

2шт.

35

F12193

WIRE - head lamp to tail lamp (See lighting attachment)

1шт.

36

A20965

LAMP BASE

LAMP - combination flood and tail (See lighting attachment)

1шт.

Выбрано товаров: 0