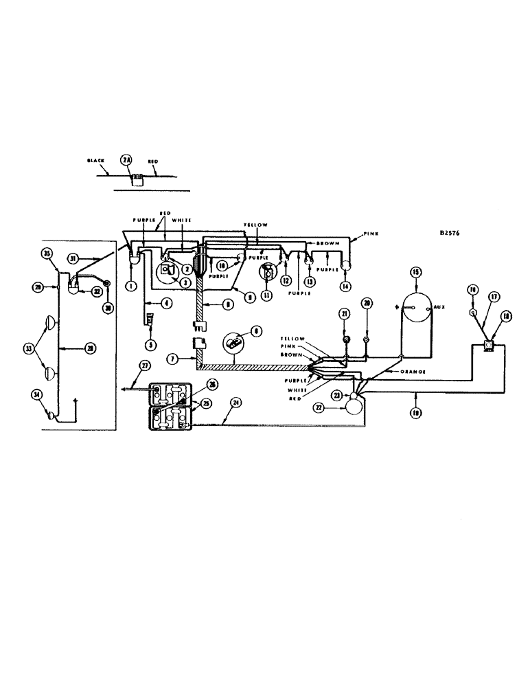
Запчасти Case IH 660 (344) - ELECTRICAL SYSTEM, DIESEL ENGINE, EQUIPPED WITH ALTERNATOR

Схема запчастей Case IH 660 - (344) - ELECTRICAL SYSTEM, DIESEL ENGINE, EQUIPPED WITH ALTERNATOR
11
29
4
13
25
2
10
2a
3
19
14
7
22
16
9
35
30
8
33
26
20
32
24
23
12
21
15
31
1
18
28
5
6
17
27
34
FIT
1:1
100%

Артикул

Название

Примечание

Количество

1

A7935

SWITCH

- ignition (Before #8309001)

1шт.

A7819

KNOB

- (Not shown)

1шт.

2

A30858

SWITCH

STARTING SWITCH - push button (Before #8309001)

1шт.

O10463AB

BOOT

- (Rubber) (Not shown)

1шт.

2a

F91864

SWITCH

- ignition and starter (#8309001 and after)

1шт.

F13869

X

KNOB - (Not shown)

1шт.

3

F14006

CLIP - under starter switch

1шт.

4

F22387

CABLE - ignition switch to fuel pump

1шт.

5

L11122

FUEL PUMP

PUMP - electric fuel (NOTE: On combines prior to #8314001, also use F91844 line kit)

1шт.

6

NLS

NO LONGER SERVICED

CLIP - engine portion, wire harness

1шт.

7

F22238

HARNESS - wire, engine portion

1шт.

ORANGE WIRE - starter solenoid to alternator plug terminal

1шт.

PINK WIRE - temperature sending unit

1шт.

PURPLE WIRE - heater switch solenoid

1шт.

RED WIRE - starter solenoid

1шт.

BROWN WIRE - alternator auxiliary terminal

1шт.

WHITE WIRE - starter solenoid

1шт.

YELLOW WIRE - oil pressure sending unit

1шт.

8

F22239

HARNESS - wire, instrument panel end

1шт.

YELLOW WIRE - oil pressure light

1шт.

WHITE WIRE - starter switch

1шт.

BROWN WIRE - battery warning light

1шт.

RED WIRE - ignition switch and starter switch

1шт.

PURPLE WIRE - temperature gauge

1шт.

PURPLE WIRE - battery warning light

1шт.

PURPLE WIRE - oil pressure light

1шт.

PURPLE WIRE - starter switch

1шт.

PURPLE WIRE - heater switch

1шт.

PINK WIRE - temperature gauge

1шт.

9

F22240

CABLE - ignition switch to heater switch

1шт.

10

A30858

SWITCH

- heater, push button

1шт.

O10463AB

BOOT

- (Rubber) (Not shown)

1шт.

11

F22229

CLIP - under oil light

1шт.

12

F82422

LIGHT - oil pressure warning

1шт.

F21950

BULB - red (Mfg. #431R)

1шт.

13

F84923

LIGHT - battery warning

1шт.

F21950

BULB - red (Mfg. #431R)

1шт.

14

F82423

GAUGE - temperature

1шт.

15

A41090

ALTERNATOR

- (55 amp.) less pulley and regulator (#8290011 and after)

1шт.

BOLT - 5/16" x 1" N.C. hex (13-516) L.W. (92-5) and fl. wshr. (195-21)

1шт.

BOLT - 3/8" x 3-1/4" N.C. hex (13-652) locknut (131-6)

1шт.

A41070

ALTERNATOR - (35 amp) less pulley and regulator (Field modification - before #8290011)

1шт.

16

A37775

HEATER

- manifold (Replaces A24396)

1шт.

NUT - 1/4" N.C. hex (129-101)

1шт.

17

A21483

CABLE

- heater solenoid to manifold heater

1шт.

NUT - 1/4" N.C. hex (129-101)

1шт.

18

A57069

SOLENOID

- heater switch

1шт.

BOLT - 1/4" x 1/2" N.C. hex (113-1) L.W. (193-60)

2шт.

19

A36896

CABLE PULLING GRIP

CABLE - starter solenoid to heater solenoid

1шт.

20

F21200

TRANSMITTER

UNIT - temperature sending

1шт.

BUSHING - 1/2" x 1/8" P.T. (221-54)

1шт.

21

F19683

UNIT - oil pressure sending

1шт.

22

A36583

STARTER MOTOR

MOTOR - starting

1шт.

BOLT - 3/8" x 2" N.C. hex (13-632) L.W. (92-6)

3шт.

23

G44891

SOLENOID

1шт.

24

F21065

CABLE - battery to starter solenoid

1шт.

NUT - 3/8" N.C. jam (129-143) L.W. (192-21)

1шт.

25

F53478

DRY BATTERY

- 6 volt

2шт.

26

A7440

CABLE

- jumper, Serial Range: battery-battery

1шт.

27

F21064

ELECTRICAL WIRE

CABLE - battery ground

1шт.

28

F22525

HARNESS - wire, for head lamp and tail lamp (#8334601 and after)

1шт.

F22342

HARNESS - wire, for head lamp and tail lamp (Before #8334601)

1шт.

29

223-14

FUSE,10 Amp, Type SFE

- 14 amp

1шт.

F53322

GROMMET - wire harness

2шт.

30

A24087

LAMP BASE

LAMP - dash (12 volt)

1шт.

SCREW - #6-32 x 5/16" rhd. self tapping (187-1007)

2шт.

31

F18726

CABLE

WIRE - (12" long) starter switch to light switch

1шт.

32

A10942

KIT

SWITCH - light

1шт.

A7817

KNOB

- (Not shown)

1шт.

33

F82077

LAMP BASE

LAMP - head (12-16 volt, 35 watt)

2шт.

NUT - 1/2" N.C. hex (129-105) L.W. (192-23)

2шт.

F21933

BRACKET - head lamp (Not shown)

2шт.

BOLT - 3/8" x 3/4" rhd. sq. nk. (111-340) nut (129-103)

2шт.

34

A20965

LAMP BASE

LAMP - combination flood and tail

1шт.

NUT - 1/2" N.C. hex (129-105) L.W. (192-23)

1шт.

A22349

BULB

- (Mfg. #1445)

1шт.

F21933

BRACKET - tail lamp (Not shown)

1шт.

BOLT - 5/8" x 3/4" rhd. sq. nk. (111-340) nut (129-103)

1шт.

35

F22523

WIRE - light switch to harness (#8334601 and after)

1шт.

Выбрано товаров: 79