Запчасти Case IH 800 (254) - HYDRAULIC SYSTEM (35) - HYDRAULIC SYSTEMS

Схема запчастей Case IH 800 - (254) - HYDRAULIC SYSTEM (35) - HYDRAULIC SYSTEMS
FIT
1:1
100%

Артикул

Название

Примечание

Количество

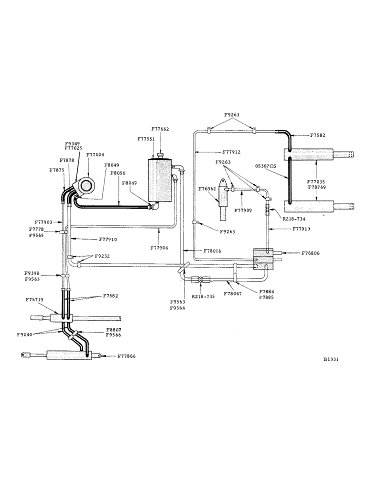
F7582

HOSE (1/4" I.D. x 30-1/4") hydraulic, from header lift ram to F77912 line

1шт.

F7582

HOSE (1/4" I.D. x 30-1/4") 1-from F75719 valve to F77903 line and 1-from F75719 valve to F77904 line (extra-power steering)

2шт.

Used only on machines equipped with power steering.

1шт.

F7778

CLIP - double, for lines F77903 and F77904 lines (power steering)

1шт.

Used only on machines equipped with power steering.

1шт.

1/4" x 1/2" N.F. hex. bolt w/hex. nut and lockwasher

1шт.

F7875

HOSE (1/4" I.D. x 14-1/4") from F77024 pump to F77903 line (power steering)

1шт.

Used only on machines equipped with power steering.

1шт.

F7878

HOSE (1/2" I.D. x 14-1/4") from hydraulic pump to F77910 line

1шт.

F7884

CLIP - double, for hydraulic lines F77910 and F78047

1шт.

1/4" x 1/2" N.F. hex. bolt w/hex. nut and lockwasher

1шт.

F7885

SUPPORT - for F7884 clip

1шт.

1/4" x 1/2" N.F. hex. bolt w/hex. nut and lockwasher

1шт.

F8049

COUPLING - for F8050 intake hose

1шт.

F8050

HOSE (28-1/4" braid) intake, from, Serial Range: reservoir-pump

1шт.

#11-1/2 hose clamp

2шт.

F8807

CLIP - double, for F9240 hose (power steering)

1шт.

Used only on machines equipped with power steering.

1шт.

1/4" x 3/4" N.F. hex. bolt w/hex. nut and lockwasher

1шт.

F9232

CLIP - single, for F77910 line

2шт.

F9240

HOSE,0.25" ID x 36.00", SAE 100R1

- Swivel end, From F75719 power steering valve to F77866 power steering cylinder 0.25" ID x 36.00", SAE 100R1

2шт.

Used only on machines equipped with power steering.

1шт.

F9263

CLIP - single, 3-F77912 line, 1-F77913 line and 2-F77909 line

6шт.

1/4" x 1/2" N.F. hex. bolt w/hex. nut and lockwasher

6шт.

F9349

PORT ADAPTER - for hydraulic pump (standard-used only when machines is not power steering equipped) see F77025

1шт.

F9398

CLIP - double, for F77903 and F77904 line (power steering)

1шт.

Used only on machines equipped with power steering.

1шт.

1/4" x 5/8" N.F. hex. bolt w/hex. nut and lockwasher

1шт.

F9563

STRIP - cushion, for F9564 clip and F9398

2шт.

F9564

CLIP - double, for F77910 and F78016 lines (where they cross)

1шт.

F9565

STRIP - cushion (4-3/4") for F7778 clips (power steering)

1шт.

Used only on machines equipped with power steering.

1шт.

F9566

COVER - canvas, for F8807 clip

1шт.

F75719

VALVE - power steering, complete

1шт.

Used only on machines equipped with power steering.

1шт.

1/4" N.F. pipe plug

4шт.

5/16" x 1-1/4" cap screw w/hex. nut and lockwasher

1шт.

F76806

VALVE - header lift and variable speed control

1шт.

F76962

CYLINDER - variable speed control, complete

1шт.

F77024

PUMP - power steering

1шт.

F77025

FLOW DIVIDER - priority, complete (power steering only) see F9349

1шт.

Used only on machines equipped with power steering.

1шт.

F77035

CYLINDER - header lift

2шт.

F77551

RESERVOIR - oil, hydraulic

1шт.

3/8" x 3/4" N.C. hex. bolt and lockwasher

4шт.

F77662

DIP STICK - oil reservoir gauge

1шт.

F77866

LOCK NUT

CYLINDER - power steering

1шт.

Used only on machines equipped with power steering.

1шт.

F77903

LINE - (3/8" O.D.) hydraulic pump to power steering hose (F7582) includes 2-F218-343 nut and 2-F218-363 sleeve

1шт.

Used only on machines equipped with power steering.

1шт.

R218-443 connector

2шт.

F77904

LINE - (3/8" O.D.) power steering valve hose to reservoir (includes 2-F218-343 nut and 2-F218-363 sleeve)

1шт.

Used only on machines equipped with power steering.

1шт.

R218-443 connector

2шт.

1/4" x 90deg. street ell

1шт.

F77909

LINE (3/8" O.D.) from F77913 line to variable speed cylinder (includes 2-F218-343 nut and 2-F218-363 sleeve)

1шт.

R218-734 union

1шт.

F77910

LINE (1/2" O.D.) hydraulic pump to f76806 control valve (includes 2-R2-8-344 nut and 2-F218-364 sleeve)

1шт.

Used only on machines equipped with power steering.

1шт.

R218-456 connector

2шт.

F77912

LINE - (3/8" O.D.) from F76806 valve to header lift cylinder hose (F7582) includes 2-F218-343 nut and 2-F218-363 sleeve)

1шт.

R218-1024 connector

2шт.

F77913

LINE - (3/8" O.D.) F76806 valve to F77909 line (includes 2-F218-343 nut and 2-F218-363 sleeve)

1шт.

R218-443 connector

1шт.

R218-1024 connector

1шт.

F78016

LINE - (1/2" O.D.) from F77014 line to F77551 reservoir (includes w-R218-344 nuts and 2-F218-364 sleeves)

1шт.

1/8"-90deg. street ell

1шт.

F78047

LINE - (1/2" O.D.) from F76806 valve to F78016 line (includes 2-R218-344 nuts and 2-R218-364 sleeves)

1шт.

R218-735 union

1шт.

05307CS

HOSE - (47-1/4" long) hydraulic, connecting header lift cylinders

1шт.

F218-343

NUT - for 3/8" O.D. hydraulic lines

1шт.

R218-344

NUT - for 1/2" O.D. hydraulic lines

1шт.

F218-363

SLEEVE - for 3/8" O.D. hydraulic lines

1шт.

F218-364

SLEEVE - for 1/2" O.D. hydraulic lines

1шт.

R218-443

CONNECTOR - for 3/8" O.D. hydraulic lines

1шт.

D218-456

CONNECTOR - for 1/2" O.D. hydraulic lines

1шт.

R218-734

UNION - for 3/8" O.D. hydraulic lines

1шт.

R218-735

UNION - for 1/2" O.D. hydraulic lines

1шт.

R218-1024

CONNECTOR - for 3/8" O.D. hydraulic lines

1шт.

Выбрано товаров: 79