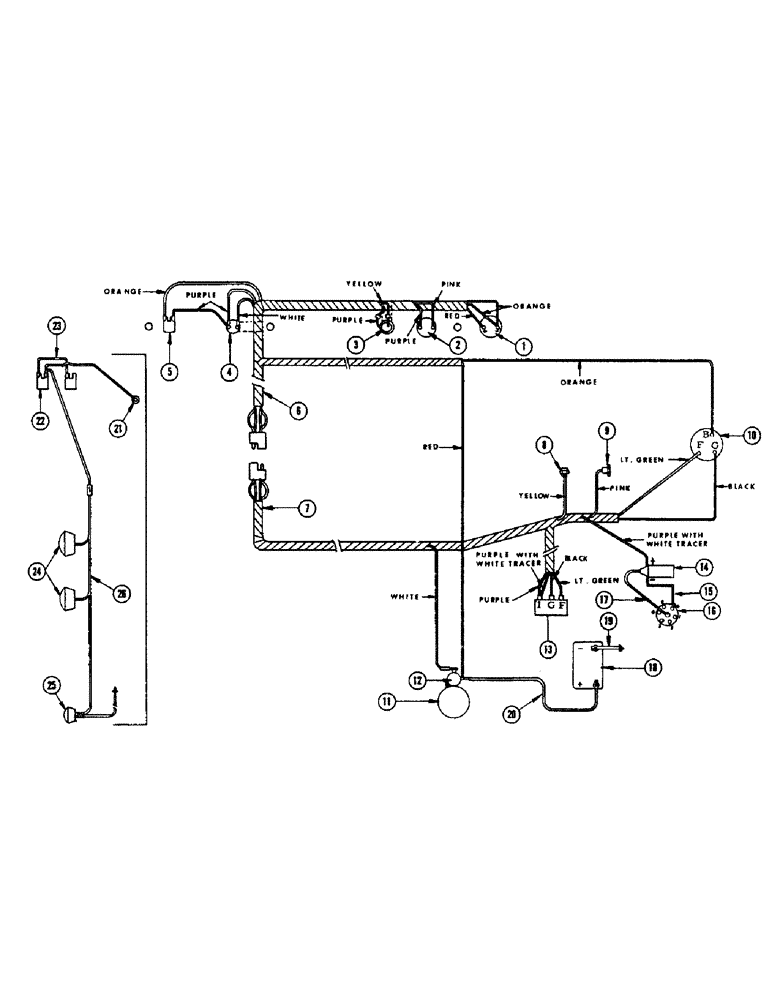
Запчасти Case IH 960 (254) - ALTERNATOR ELECTRICAL SYSTEM, NO. 8297316 THRU 8311399 (55) - ELECTRICAL SYSTEMS

Схема запчастей Case IH 960 - (254) - ALTERNATOR ELECTRICAL SYSTEM, NO. 8297316 THRU 8311399 (55) - ELECTRICAL SYSTEMS
19
1
24
13
12
5
21
18
15
25
7
3
22
6
23
16
26
8
4
9
2
20
17
14
10
11
FIT
1:1
100%

Артикул

Название

Примечание

Количество

1

F13118

GAUGE - ammeter

1шт.

2

F82423

GAUGE - temperature

1шт.

3

F82422

LIGHT - oil pressure warning

1шт.

4

A30858

SWITCH

STARTING SWITCH - push button type

1шт.

O10463AB

BOOT

- rubber, starting switch

1шт.

5

A7935

SWITCH

- ignition

1шт.

A7819

KNOB

- ignition switch

1шт.

6

F22227

HARNESS - wire, instrument panel end

1шт.

WHITE WIRE - to starter switch

1шт.

PURPLE WIRE - to starter switch, to ignition switch, to oil indicator light, to temp. gauge

1шт.

PINK WIRE - to temp. gauge

1шт.

YELLOW WIRE - to oil indicator light

1шт.

RED WIRE - from starter, Serial Range: solenoid-ammeter

1шт.

ORANGE WIRE - from alternator batt., Serial Range: term.-ammeter

1шт.

ORANGE WIRE - from ammeter to ignition switch

1шт.

F22228

CLIP - wire

1шт.

7

F22222

HARNESS - wire, engine end

1шт.

PURPLE WIRE - to regulator ign.

1шт.

WHITE WIRE - to starter solenoid

1шт.

YELLOW WIRE - to oil pressure sending unit

1шт.

PINK WIRE - to temperature sending unit

1шт.

LT. GREEN WIRE - regulator fld. terminal to alternator fld. terminal

1шт.

BLACK WIRE - regulator grd. terminal to alternator grd. terminal

1шт.

PURPLE WIRE W/WHITE TRACER - regulator ign. terminal to ignition coil

1шт.

8

F22412

UNIT - sending, oil pressure

1шт.

9

F21200

TRANSMITTER

UNIT - sending, temperature

1шт.

10

F91779

ALTERNATOR - w/dbl. pulley (Chrysler #2098850) (Replaced by F88070 when exhausted)

1шт.

F88070

ALTERNATOR

- w/pulley (Chrysler #2444599) (Replaces F91779 when exhausted)

1шт.

F22218

V-BELT

"V" BELT

1шт.

11

F82456

STARTER MOTOR - (Auto-Lite MDT7015)

1шт.

2

A20145

X

SOLENOID

1шт.

13

F12687

REGULATOR

- (Chrysler #2098300)

1шт.

14

F83899

COIL - (Auto-Lite 201532)

1шт.

15

F20512

WIRE -, Serial Range: coil-distributor

1шт.

16

F84107

DISTRIBUTOR - (Chrysler #244253)

1шт.

17

F20001

FITTING

WIRE - distributor primary

1шт.

18

D44176

BATTERY

- 12 volt

1шт.

19

F21247

CABLE - battery ground

1шт.

20

F21246

CABLE - battery to starter solenoid

1шт.

21

A24087

LAMP BASE

LAMP - dash (12V), lighting attachment

1шт.

A22349

BULB

- (#1445), lighting attachment

1шт.

22

A10942

KIT

SWITCH - light, lighting attachment

1шт.

A7817

KNOB

lighting attachment

1шт.

23

F18726

CABLE

WIRE - ignition switch to light switch, lighting attachment

1шт.

24

F82077

LAMP BASE

HEADLAMP - (12-16 volt, 35 watt), lighting attachment

2шт.

F21933

BRACKET - lamp, lighting attachment

3шт.

25

A20965

LAMP BASE

LAMP - combination tail and flood, lighting attachment

1шт.

26

F22342

HARNESS - wire, lighting attachment

1шт.

223-14

FUSE,10 Amp, Type SFE

- 14 amp., lighting attachment

1шт.

F53322

GROMMET, lighting attachment

2шт.

Выбрано товаров: 50