Запчасти Case IH 960 (255A) - ALTERNATOR TYPE ELECTRICAL SYSTEM, NO. 8311400 AND AFTER (55) - ELECTRICAL SYSTEMS

Схема запчастей Case IH 960 - (255A) - ALTERNATOR TYPE ELECTRICAL SYSTEM, NO. 8311400 AND AFTER (55) - ELECTRICAL SYSTEMS
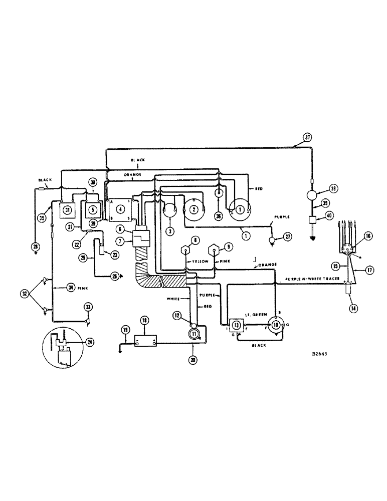
7
25
5
4
34
6
14
1
32
18
23
31
39
37
26
14
19
2
17
20
22
12
9
27
1
8
16
28
35
39
21
3
36
40
15
11
29
13
10
38
33
FIT
1:1
100%

Артикул

Название

Примечание

Количество

1

F13118

GAUGE - ammeter

1шт.

2

F82423

GAUGE - temperature

1шт.

3

F82422

LIGHT - oil pressure warning

1шт.

4

F91864

SWITCH

- ignition and starting

1шт.

F13869

X

KNOB - ignition and starting switch

1шт.

5

F91851

SWITCH - flasher

1шт.

F22376

KNOB - flasher switch

1шт.

6

F22227

HARNESS - wire, instrument panel end

1шт.

WHITE WIRE - to ignition - starter switch

1шт.

PURPLE WIRE - to ignition - starter switch, to oil indicator lamp, to temp. gauge

1шт.

PINK WIRE - to temperature gauge

1шт.

YELLOW WIRE - to oil indicator light

1шт.

RED WIRE - from starter, Serial Range: solenoid-ammeter

1шт.

ORANGE WIRE - from alternator batt., Serial Range: term.-ammeter

1шт.

ORANGE WIRE - from ammeter to ignition - starter switch

1шт.

F22228

CLIP - wire

1шт.

7

F22222

HARNESS - wire, engine end (See ref. 7 page 254)

1шт.

8

F22412

UNIT - sending oil pressure

1шт.

9

F21200

TRANSMITTER

UNIT - sending temperature

1шт.

10

F88070

ALTERNATOR

- (Chrysler #2444599)

1шт.

F22218

V-BELT

FAN BELT - for F88070 alternator

1шт.

F86743

STARTER MOTOR - (Chrysler #2095150) #8323348 and after

1шт.

11

F82456

STARTER MOTOR - (Auto-Lite MDT7015) Before #8323348

1шт.

12

A20145

X

SOLENOID - (For F82456)

1шт.

13

F12687

REGULATOR

- (Chrysler #2098300)

1шт.

14

F83899

COIL - (Auto-Lite #20152)

1шт.

15

F20512

WIRE -, Serial Range: coil-distributor

1шт.

16

F84107

DISTRIBUTOR - (Chrysler #2444-382) Before #8358004 (Gas engine only)

1шт.

F89239

DISTRIBUTOR - (Chrysler #2875-839) #8358004 and after (Gas engine only)

1шт.

17

F20001

FITTING

WIRE - distributor primary

1шт.

18

D44176

BATTERY

- 12 volt

1шт.

19

F21247

CABLE - battery, ground

1шт.

20

F21246

CABLE - battery to starter solenoid

1шт.

21

F22377

WIRE - flasher, Serial Range: switch-flasher

1шт.

22

223-9

FUSE,9 Amp, Type SFE

- 9 amp.

1шт.

23

A34867

FLASHER UNIT

FLASHER - 12 volt

1шт.

24

A34863

ADAPTER

- flasher with by-pass

1шт.

25

F22378

WIRE - flasher to flasher lamp

1шт.

26

A34853

LAMP

- flasher

1шт.

27

D35080

X

HOUR METER - (See page 230)

1шт.

28

A11066M

LAMP - warning (See page 266)

1шт.

29

F22240

WIRE - flasher switch to ignition - start switch

1шт.

30

F18726

CABLE

WIRE - light switch to flasher switch

1шт.

31

A10942

KIT

SWITCH - light

1шт.

A7817

KNOB

- light switch

1шт.

32

F82077

LAMP BASE

HEAD LAMP - (12-16 volt, 35 watt)

2шт.

F21933

BRACKET - lamp

3шт.

33

A20965

LAMP BASE

LAMP - combination tail and flood

1шт.

34

F22342

HARNESS - wire (Before #8334601)

1шт.

223-14

FUSE,10 Amp, Type SFE

- 14 amp.

1шт.

35

F22525

HARNESS - wire (#8334601 and after)

1шт.

F22523

WIRE - harness to light switch (Use with F22525)

1шт.

F53322

GROMMET

1шт.

36

A24087

LAMP BASE

LAMP - dash (12 volt)

1шт.

A22349

BULB

- (#1445)

1шт.

37

F88356

WIRE -, Serial Range: power-horn

1шт.

223-9

FUSE,9 Amp, Type SFE

- 9 amp

1шт.

38

F88365

HORN

- warning (12 volt)

1шт.

39

F14832

WIRE -, Serial Range: horn-switch

1шт.

40

F14830

SWITCH - warning, horn

1шт.

Выбрано товаров: 60