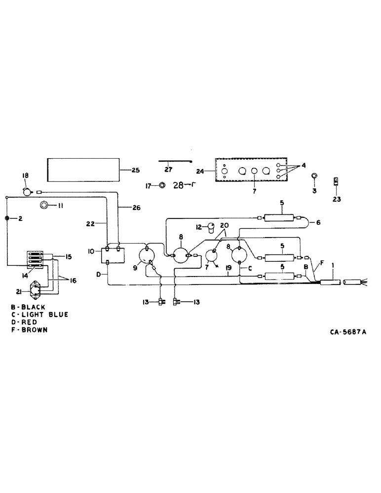
Запчасти Case IH 914 (08-4) - ELECTRICAL, WIRING DIAGRAM, FOR COMBINED WITH IH 86 SERIES TRACTORS, SERIAL NUMBER 19001 AND ABOVE (06) - ELECTRICAL

Схема запчастей Case IH 914 - (08-4) - ELECTRICAL, WIRING DIAGRAM, FOR COMBINED WITH IH 86 SERIES TRACTORS, SERIAL NUMBER 19001 AND ABOVE (06) - ELECTRICAL
5
2
23
1
13
5
27
4
8
12
6
16
9
21
10
19
15
13
8
11
5
28
3
18
14
7
22
7
17
25
20
24
26
FIT
1:1
100%

Артикул

Название

Примечание

Количество

180498C92

CONTROL

PANEL, electrical, parts accessory

1шт.

1

185571C1

HARNESS ASSY, Serial Range: socket-box

1шт.

2

127979

GROMMET,3/4" ID x 1 3/8" x .062", Diag Cut

rubber

1шт.

3

169851C1

GROMMET

BUSHING, switch box rear reinforcement

1шт.

4

376852R91

HOUSING

ASSY, fuse

3шт.

5

117142

FUSE,10 Amp, Type 3AG

10 amp type

3шт.

6

164423C91

CABLE ASSY, light switch to fuse, 6 in.

1шт.

19302R1

NUT

10-24 znd hex

1шт.

159920

SCREW,Cross Pan Hd, #10 - 24 x 1/2"

1шт.

120217

LOCK WASHER,#10

WASHER, LOCK, #10

1шт.

7

392441R91

LIGHT

warning

1шт.

19302R1

NUT

10-24 hex

1шт.

159920

SCREW,Cross Pan Hd, #10 - 24 x 1/2"

1шт.

120217

LOCK WASHER,#10

WASHER, LOCK, #10

1шт.

8

394771R92

SWITCH

ASSY, unloader control and light

2шт.

9

165466R91

SWITCH

ASSY, feeder clutch control

1шт.

120375

NUT,Hex, 1/4" - 20, Gr 5

1шт.

470-1258

SCREW,Slotted Pan Hd, 1/4"-20 x 1/2"

1/4 x 1/2 C-Z pan-hd mach

1шт.

492-11025

LOCK WASHER,1/4"

WASHER, LOCK, 1/4"

1шт.

10

241120R91

RELAY

ASSY, straw chopper warning horn

1шт.

11

167955C2

SEAL

PAD, wire tube seal

1шт.

12

9412348

BULB,C2B, #257, 14V

warning light flasher

1шт.

13

164030C91

CONDENSOR, unloader clutch, used only when combine is hooked to a tractor with positive ground electrical system

2шт.

120375

NUT,Hex, 1/4" - 20, Gr 5

1шт.

470-1258

SCREW,Slotted Pan Hd, 1/4"-20 x 1/2"

1/4 x 1/2 C-Z slt-pan-hd

1шт.

492-11025

LOCK WASHER,1/4"

WASHER, LOCK, 1/4"

1шт.

14

223-31

FUSE,10 Amp, Type 3AG

30 amp

1шт.

15

111323C1

CABLE

ASSY

1шт.

16

111322C1

CABLE

ASSY

2шт.

17

169852C1

BUSHING, switch box front reinforcement

1шт.

18

166166R91

HORN

ASSY, straw chopper warning

1шт.

19

164044C91

CABLE, feeder switch to fuse, 8 in.

1шт.

20

164051C91

CABLE, unloader switch

2шт.

21

107655C1

SOLENOID SWITCH

SWITCH ASSY, magnetic solenoid

1шт.

22

197573C2

CABLE ASSY, main power

1шт.

23

366460R1

CABLE CLIP

CLIP, wire

1шт.

135270

SERRATED SCREW,5/16" - 18 x 3/4"

5/16 x 3/4 znp slt-truss-hd

1шт.

938017R1

FLANGE NUT,Flg, USR, 5/16"-18

5/16 flange lock

1шт.

24

197566C2

BOX ASSY, switch

1шт.

25

169849C2

DOOR, switch box

1шт.

24231R1

SELF-TAP SCREW,Slotted Pan Hd, #8 x 1/2"

SCREW, SELF TAPPING, Slotted Pan Hd, #8 x 1/2"

1шт.

26

169991C1

CABLE

ASSY, relay to horn, 76 in.

1шт.

27

185572C1

SUPPORT, inner trim cover

1шт.

28

164056C1

SUPPORT, switch box

2шт.

938017R1

FLANGE NUT,Flg, USR, 5/16"-18

5/16 flange lock

1шт.

135270

SERRATED SCREW,5/16" - 18 x 3/4"

5/16 x 3/4 znp slt-truss-hd

1шт.

Выбрано товаров: 46