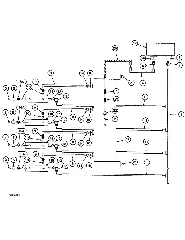
Запчасти Case IH 1400 (8-08) - HEIGHT CONTROL (07) - HYDRAULICS

Схема запчастей Case IH 1400 - (8-08) - HEIGHT CONTROL (07) - HYDRAULICS
14
10
1
18
8
18
9
20
16
4
3
5
11
16a
5
23
21
16a
12
14
9
16
6a
8
22
13
6
9
14
21
13
3
16a
3
5
16
7
16a
8
3
11
11
16
12
3
13
11
10
3
17
18
12
13
9
14
8
10
10
19
12
5
18
2
FIT
1:1
100%

Артикул

Название

Примечание

Количество

1

222337C1

TUBE

- unit lift valve return

1шт.

2

3002744R1

CONNECTOR - short reducer, 1-5/16 NF x 37 degree flared tube

1шт.

3

237-6010

O-RING,0.097" Thk x 0.755" ID, -910, Cl 6, 90 Duro

10-1, 90 Duro, .755" ID x .097" Thk (Replaces O-ring 364885R1)

6шт.

4

1260481C1

TUBE

- unit lift valve to flow divider

1шт.

5

1282338C91

COUPLING, QUICK, FEM

COUPLER - self-sealing female (Replaces coupler 395150R91)

4шт.

6

218-5107

90 ELBOW,90 Degree Elbow, 7/8" - 14 Male JIC x 7/8" - 14 Male ORB

- 90 degree, 7/8-14 inch flare x adjustable O-ring boss (Replaces connector 9410938)

1шт.

6a

238-6010

O-RING,0.07" Thk x 0.239" ID, -10, Cl 6, 90 Duro

- 3/4 ID x 3/32 inch wide

1шт.

7

202858C91

VALVE

- check, unit lift, with nylon ball

1шт.

8

222339C1

TUBE

- AHC valve center supply

4шт.

9

218-5059

HYD CONNECTOR,3/4"-16, 37 Degree x 3/4"-16, O-Ring

ADAPTER - straight, 3/4-16 inch flare x O-ring boss (Replaces connector 9410203)

4шт.

10

237-6008

O-RING,0.087" Thk x 0.644" ID, -908, Cl 6, 90 Duro

8-1, 90 Duro, .644" ID x .087" Thk (Replaces 570828R1)

4шт.

11

222341C1

TUBE - AHC valve return

4шт.

12

218-5117

ELBOW,90 Degree Elbow, 7/8" - 14 Male JIC x 3/4" - 16 Male ORB

- 90 degree, 7/8-14 flare x 3/4-16 inch adjustable O-ring boss (Replaces elbow 671942R1)

1шт.

13

237-6008

O-RING,0.087" Thk x 0.644" ID, -908, Cl 6, 90 Duro

8-1, 90 Duro, .644" ID x .087" Thk (Replaces 570828R1)

4шт.

14

218-5351

HYD CONNECTOR,3/4"-16, 37 Degree x 9/16"-18, O-Ring

ADAPTER - straight, 3/4-16 flare x 9/16-18 inch O-ring boss (Replaces connector 324273R1)

4шт.

16

218-5066

HYD CONNECTOR,7/8" - 14 Male JIC x 3/4" - 16 Male ORB

CONNECTOR, HYD., straight, 7/8-14 flare x 3/4-16 inch O-ring boss (Replaces connector 384539R1)

4шт.

16a

237-6008

O-RING,0.087" Thk x 0.644" ID, -908, Cl 6, 90 Duro

8-1, 90 Duro, .644" ID x .087" Thk

4шт.

17

128148C91

VALVE

- flow divider

1шт.

413-516

BOLT,Hex, 5/16" - 18 x 1", Gr 5

- hex, 5/16 NC x 1 inch (Replaces bolt 180079)

4шт.

231-5145

SERRATED NUT,Flg, USR, 5/16"-18

NUT - hex serrated flange, 5/16 inch NC (Replaces nut 938017R1)

4шт.

446363

WASHER,5/16"

- flat, 3/8 x 7/8 x 1/16 inch

4шт.

18

202067C91

VALVE

ASSEMBLY - height control, parts list page 8-35

4шт.

13-584

BOLT,Hex, 5/16" - 18 x 5-1/4", Gr 5

- hex, 5/16 NC x 5-1/4 inch (Replaces bolt 21104R1)

4шт.

425-105

NUT,5/16"-18, G5

- hex, 5/16 inch NC (Replaces nut 120376)

4шт.

492-11034

WASHER

- lock, 5/16 inch (Replaces washer 120214)

4шт.

495-81112

WASHER,.344" x 3/4" x .120"

- flat, 11/32 x 3/4 x 7/64 inch (Replaces washer 21496R1)

4шт.

19

137955C92

VALVE

ASSEMBLY - unit lift and basket, parts list page 8-23

1шт.

20

1260479C1

HOSE,15.88 mm ID x 254.00 mm, SAE 100R1

- flow divider valve to unit lift valve 15.88 mm ID x 254.00 mm, SAE 100R1

1шт.

21

1151182C1

PAD

ISOMOUNT - flow divider valve

4шт.

495-81116

WASHER,8.74mm ID x 25.4mm OD x 1.7mm Thk

- flat, 11/32 x 1 x 3/64 inch (Replaces washer 134238R1)

4шт.

22

371357R91

ELBOW

- flow divider valve

1шт.

23

218-5062

HYD CONNECTOR,7/8"-14, 37 Degree x 7/8"-14, O-Ring

ADAPTER - straight, 7/8-14 inch flare x O-ring boss (Replaces connector 9401204)

1шт.

15

237-6006

O-RING,0.078" Thk x 0.468" ID, -906, Cl 6, 90 Duro

6-1, 90 Duro, .468" ID x .078" Thk (Replaces O-ring 364839R1)

4шт.

Выбрано товаров: 33