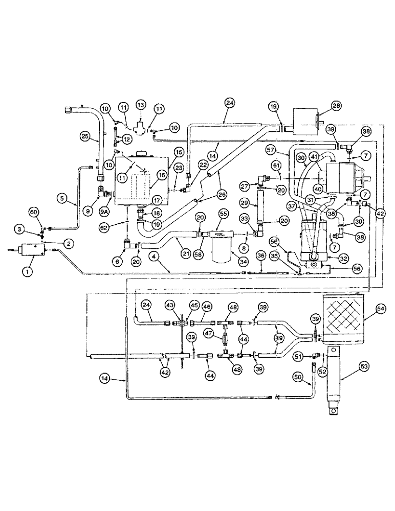
Запчасти Case IH 1400 (8-14) - OIL COOLER AND CONNECTIONS (07) - HYDRAULICS

Схема запчастей Case IH 1400 - (8-14) - OIL COOLER AND CONNECTIONS (07) - HYDRAULICS
7
26
38
32
1
56
14
44
8
28
46
48
39
34
55
39
13
11
20
2
39
10
11
42
22
18
30
9a
41
19
16
40
45
52
58
7
20
51
23
5
6
62
43
11
57
31
25
60
33
9
48
24
10
7
44
37
36
29
39
19
3
53
4
20
14
39
54
17
38
16
39
24
38
12
20
47
50
49
27
56
10
21
51
42
35
FIT
1:1
100%

Артикул

Название

Примечание

Количество

1

403347R91

LOCK VALVE

VALVE ASSEMBLY - foot-n-inch, parts list page 6-7

1шт.

413-632

BOLT,Hex, 3/8" - 16 x 2", Gr 5

(Replaces bolt 180130) Hex, 3/8"-16 x 2", G5

2шт.

425-106

NUT,3/8"-16, Cl 5

(Replaces nut 120377) 3/8"-16, G5

2шт.

192-21

LOCK WASHER,3/8"

WASHER, LOCK, (Replaces washer 120382) 3/8"

2шт.

2

237-6008

O-RING,0.087" Thk x 0.644" ID, -908, Cl 6, 90 Duro

- 13/32 ID x 5/64 inch wide (Replaces 369384R1)

1шт.

3

218-5318

HYD CONNECTOR,9/16"-18, 37 Degree x 1/2"-20, O-Ring

ADAPTER - straight, 1/2-20 x 9/16-18 inch thread (Replaces connector 674681R1)

1шт.

4

216041C1

TUBE

- foot-n-inch

1шт.

5

222121C1

TUBE

- foot-n-inch return

1шт.

6

212282C1

ELBOW

- tank

1шт.

7

237-6012

O-RING,0.116" Thk x 0.924" ID, -912, Cl 6, 90 Duro

12-1, 90 Duro, .924 ID x .116" Thk (Replaces 368269R1)

3шт.

7

237-6010

O-RING,0.097" Thk x 0.755" ID, -910, Cl 6, 90 Duro

10-1, 90 Duro, .755" ID x .097" Thk (Replaces O-ring 364885R1)

3шт.

8

237-6016

O-RING,0.116" Thk x 1.171" ID, -916, Cl 6, 90 Duro

- 1-11/64 ID x 7/64 inch wide (Replaces O-ring 296247R1)

1шт.

9

218-5110

ELBOW,90 Degree Elbow, 1-5/16" - 12 Male JIC x 1-5/16" - 12 Male ORB

90º, 1-5/16-12 inch flare x adjustable O-ring boss (Replaces elbow 9410981)

1шт.

9a

237-6016

O-RING,0.116" Thk x 1.171" ID, -916, Cl 6, 90 Duro

- 1-11/64 ID x 7/64 inch wide

1шт.

10

218-5105

ELBOW,90 Degree Elbow, 9/16" - 18 Male JIC x 9/16" - 18 Male ORB

- 90 degree, 9/16-18 inch flare x adjustable O-ring boss (Replaces elbow 9410976)

3шт.

12

219669C1

TUBE

-, Serial Range: tank-stabilizer

1шт.

13

399923R92

VALVE

- stabilizer, see page 8-13

1шт.

182-134

SCREW,Sl Pan Hd, #10 - 24 x 2"

- machine, pan head slotted, No. 10 NC x 2 inch (Replaces screw 436740)

3шт.

492-11010

LOCK WASHER,#10

WASHER, LOCK, (Replaces washer 120217) #10

3шт.

225-14110

NUT,#10-24

(Replaces nut 120361) #10-24

3шт.

14

219670C1

HYD TUBE

TUBE - valve to stabilizer cylinder

1шт.

15

674993R91

RESERVOIR - hydraulic oil, see page 8-3

1шт.

16

528493R3

HYDRAULIC OIL FILTER

FILTER - reservoir (Replaces filter 386120R91)

1шт.

17

237-6020

O-RING,0.118" Thk x 1.475" ID, -920, Cl 6, 90 Duro

20-1, 90 Duro, 1.475" ID x .118" Thk (Replaces O-ring 307915R1)

1шт.

18

215079C1

NIPPLE - tank hose

1шт.

19

214-1428

HOSE CLAMP,#28, 1.31" - 2.25", Type F Worm

CLAMP, HOSE, (Replaces clamp 279027R91 #28, 1.31/2.25 Type F Worm

2шт.

20

214-1420

HOSE CLAMP,#20, 0.81" - 1.75", Type F Worm

CLAMP - adjustable, 1-5/16 - 2-1/4 inch (Replaces clamp 311164C91)

4шт.

21

REF

INSTRUCTION

HOSE - hydraulic, 1 inch (25.4 mm) long, cut from bulk hose 407122R3

1шт.

22

218-5123

ELBOW,90 Degree Elbow, 1-1/16" - 12 Male JIC x 7/8" - 14 Male ORB

- 90 degree, 1-1/16-12 flare x 7/8-14 inch adjustable O-ring boss (Replaces elbow 673391R1)

1шт.

23

237-6010

O-RING,0.097" Thk x 0.755" ID, -910, Cl 6, 90 Duro

10-1, 90 Duro, .755" ID x .097" Thk (Replaces O-ring 364885R1)

1шт.

24

222110C2

HYD TUBE

TUBE - oil, Serial Range: cooler-tank

1шт.

25

222122C1

HYD TUBE

TUBE - main return

1шт.

26

REF

INSTRUCTION

HOSE - 1-1/4 inch (32 mm) long, cut from bulk hose 637729CX

1шт.

27

217822C1

ELBOW

- barb hose, Eaton

1шт.

27

217820C1

CONNECTOR - beaded stem, Sundstrand, no longer used, order elbow 217822C1

1шт.

28

1272646C91

PUMP, HYDRAULIC

PUMP - hydraulic gear, see page 8-19

1шт.

29

REF

INSTRUCTION

HOSE - hydraulic, 40-1/2 inch (1029 mm) long, cut from bulk hose 637728C1

1шт.

30

216198C1

HOSE

- hydrostatic

1шт.

31

877949C2

CLAMP

FLANGE - split

8шт.

413-620

BOLT,Hex, 3/8" - 16 x 1-1/4", Gr 5

- hex, 3/8 NC x 1-1/4 inch (Replaces bolt 179887)

16шт.

80680

LOCK WASHER,3/8 0.381 CST ZND

WASHER, LOCK, 3/8"

16шт.

32

1252349C93

MOTOR

ASSEMBLY - hydrostatic, remanufactured, Eaton, parts list pages 6-9 and 6-9B

1шт.

32

1255013C91

REMAN-INJECTION PUMP

MOTOR ASSEMBLY - hydrostatic, remanufactured, Sundstrand, parts list pages 6-11 and 6-11B

1шт.

166506C1

GASKET,0.81mm Thk

- motor

1шт.

413-828

BOLT,Hex, 1/2" - 13 x 1-3/4", Gr 5

(Replaces bolt 179887) Hex, 1/2"-13 x 1 3/4", G5

4шт.

80679

LOCK WASHER,1/20.507 CST ZND

WASHER, LOCK, (Replaces washer 103323) 1/2"

4шт.

674652R1

WASHER - flat, 17/32 x 1-1/4 x 1/4 inch

4шт.

33

180444C1

ELBOW

- hose nipple adjusting

1шт.

34

69149C1

FILTER

- hydrostatic spin-on

1шт.

35

218-591

TEE,7/16"-20, 37 Degree

- 7/16-20 inch flare branch x flare x flare (Replaces tee 9402979)

1шт.

36

201903C1

HOSE

- pilot relief valve, foot-n-inch

1шт.

37

216197C1

HOSE

- hydrostatic

1шт.

38

173844C1

ELBOW

- beaded stem, used with Sundstrand motors

3шт.

38

217-363

FITTING,90 Degree Elbow, 5/8" Hose Barb x 1-1/16" - 12 Male ORB

ELBOW, 90°, 5/8" Hose x 1 1/16"-12 ORB Beaded, Adjustable, Used with Eaton motors (Replaces elbow 171949C1)

3шт.

38a

237-6012

O-RING,0.116" Thk x 0.924" ID, -912, Cl 6, 90 Duro

12-1, 90 Duro, .924 ID x .116" Thk

3шт.

39

214-1410

HOSE CLAMP,#10, 0.56" - 1.06", Type F Worm

CLAMP, HOSE, , Adjustable (Replaces clamp 274085R91) #10, 0.56/1.06 Type F Worm

8шт.

40

238-6219

O-RING,0.139" Thk x 1.296" ID, -219, Cl 6, 90 Duro

(Replaces O-ring 343906R1) -219, 90 Duro, 1.296" ID x .139" Thk

4шт.

41

1542556C1

PUMP

ASSEMBLY - hydrostatic, remanufactured, Eaton, optional with pump assembly 1252353C91, parts list pages 6-15 and 6-15B

1шт.

65881H

SPACER,1/4" Pipe x 1 1/4"

- standard pipe, 1/4 x 1-1/4 inch

1шт.

PO22778

SPACER,1/4" Pipe x 2"

- standard pipe, 1/4 x 2 inch

2шт.

413-552

BOLT,Hex, 5/16" - 18 x 3-1/4", Gr 5

- hex, 5/16 NC x 3-1/4 inch (Replaces bolt 180735)

3шт.

413-832

BOLT,Hex, 1/2" - 13 x 2", Gr 5

(Replaces bolt 180181) Hex, 1/2"-13 x 2", G5

4шт.

80679

LOCK WASHER,1/20.507 CST ZND

WASHER, LOCK, (Replaces washer 103323) 1/2"

4шт.

674652R1

WASHER - flat, 17/32 x 1-1/4 x 1/4 inch

4шт.

41

1252353C91

REMAN-HYD PUMP

PUMP ASSEMBLY - hydrostatic, remanufactured, Sundstrand, optional with pump assembly 1255014C91, parts list pages 6-17 - 6-17D

1шт.

Y14154

SPACER - standard pipe, 1/8 x 5/8 inch

4шт.

413-452

BOLT,Hex, 1/4" - 20 x 3-1/4", Gr 5

(Replaces bolt 187068) Hex, 1/4"-20 x 3 1/4", G5

4шт.

413-832

BOLT,Hex, 1/2" - 13 x 2", Gr 5

(Replaces bolt 180181) Hex, 1/2"-13 x 2", G5

4шт.

80679

LOCK WASHER,1/20.507 CST ZND

WASHER, LOCK, (Replaces washer 103323) 1/2"

4шт.

674652R1

WASHER - flat, 17/32 x 1-1/4 x 1/4 inch

4шт.

ref #41 - for the input shaft order 1980162c1. dmm 11/19/97 see fes 748q204

1шт.

42

REF

INSTRUCTION

HOSE - pump to oil cooler, 25-1/2 inch (648 mm) long, cut from bulk hose 73200C1

1шт.

43

218-1256

BHD LOCK NUT,Blkhd, 1 1/16"-12

NUT - hex, lock, bulkhead, 1-1/16 inch NF (Replaces nut 9403296)

1шт.

44

216038C1

FITTING

ELBOW - oil cooler tube

3шт.

45

218-676

FITTING,Blkhd, 1 1/16"-12, 37 Degree x 1 1/16"-12, 37 Degree

FIT STL BULKHD .75MJ .75MJ

1шт.

46

222330C1

TUBE

- oil cooler

1шт.

47

203834C1

VALVE

- oil cooler check

1шт.

48

218-842

TEE,37 Degree, 7/8"-14 x 7/8"-14, Fem Sw Br

- 7/8-14 inch swivel straight thread branch x flare x flare (Replaces tee 9410308)

1шт.

49

216230C1

HOSE - oil cooler outlet

2шт.

50

673581R1

HOSE

- stabilizer

1шт.

51

218-5128

ELBOW,90° Elbow, 9/16" - 18 Male JIC x 3/4" - 16 Male ORB

- 90 degree, 9/16-18 flare x 3/4-16 inch adjustable O-ring boss (Replaces elbow 935036R91)

1шт.

52

237-6008

O-RING,0.087" Thk x 0.644" ID, -908, Cl 6, 90 Duro

8-1, 90 Duro, .644" ID x .087" Thk (Replaces 570828R1)

1шт.

53

142602C91

CYLINDER

ASSEMBLY - hydraulic stabilizer, parts list page 8-7

1шт.

21679R1

HEADED PIN,1" x 3 3/4"

PIN - headed, 1 x 3-3/4 inch

1шт.

32-1620

COTTER PIN,1/4" x 1 1/4"

PIN, SPLIT (COTTER), (Replaces pin 103419) 1/4" x 1 1/4"

2шт.

39-51652

HEADED PIN,1" x 3 1/4"

PIN - headed, 1 x 3-1/4 inch (Replaces pin 27267R1)

1шт.

54

536349R1

COOLER

- oil

1шт.

55

127873C91

FILTER

ASSEMBLY - charge pump, see page 8-33

1шт.

413-612

BOLT,Hex, 3/8" - 16 x 3/4", Gr 5

(Replaces bolt 180120) Hex, 3/8"-16 x 3/4", G5, Full Thd

3шт.

492-11038

LOCK WASHER,3/8"

(Replaces washer 120382) 3/8"

3шт.

56

175760C2

HYDRAULIC HOSE,6.35mm ID x 254mm L, SAE 100R2

HOSE - foot-n-inch (Replaces hose 175760C1)

2шт.

57

REF

INSTRUCTION

HOSE - hydraulic, 31 inch (79 mm) long, cut from hose 73200C1

1шт.

58

180182C1

FITTING

CONNECTOR - hose

1шт.

59

198828C1

GROMMET,25.4mm ID x 41.1mm OD x 26.9mm Thk

- hose

1шт.

515-23254

CLAMP,1", Insul, 3/8" Bolt

P-type (Replaces clamp 27291R1) 1", Insul, 3/8" Bolt

5шт.

515-2363

CLAMP,M6.3, Insul, 3/8" Bolt

- foot-n-inch, P-type, 1/4 inch ID (Replaces clip 299399C1)

1шт.

3118067R1

CLAMP

- tube

3шт.

486004R1

CLAMP

- tube

2шт.

214-1436

HOSE CLAMP,#36, 1.81" - 2.75", Type F Worm

CLAMP, HOSE, , Tube (Replaces clamp 279026R91) #36, 1.81/2.75 Type F Worm

1шт.

673820R1

HOSE - cylinder return

6шт.

159931H1

CLAMP - pump suction hose

3шт.

515-23159

CLAMP,5/8", Insul, 3/8" Bolt

P-type (Replaces clamp 129083R1) 5/8", Insul, 3/8" Bolt

4шт.

515-23190

CLAMP,3/4", Insul, 3/8" Bolt

P-type (Replaces clamp 299566C1) 3/4", Insul, 3/8" Bolt

8шт.

515-23127

CLAMP,1/2", Insul, 3/8" Bolt

P-type (Replaces clamp 299407C1) 1/2", Insul, 3/8" Bolt

8шт.

515-2395

CLAMP,3/8", Insul, 3/8" Bolt

(Replaces clamp 299404C1) 3/8", Insul, 3/8" Bolt

32шт.

665461R1

CLIP

- hydraulic tube

6шт.

22-824

CABLE TIE,3/16" x 7 1/4"

STRAP - tie, 7 inch (178 mm) long (Replaces cable tie 289862C1)

8шт.

515-2363

CLAMP,M6.3, Insul, 3/8" Bolt

- P-type, 1/4 inch ID (Replaces clamp 299400C1)

4шт.

60

218-980

ELBOW,90 Degree, 9/16"-18, 37 Degree x 9/16"-18, 37 Degree Fem Sw

- 90 degree, 9/16-18 inch flare x swivel flare (Replaces elbow 9410280)

1шт.

61

217-6016

O-RING - 1-11/64 ID x 1/8 inch wide, used with elbow 217822C1 (Replaces O-ring 296247R1)

1шт.

61

237-6010

O-RING,0.097" Thk x 0.755" ID, -910, Cl 6, 90 Duro

10-1, 90 Duro, .755" ID x .097" Thk, Used with fitting 217820C1 (Replaces O-ring 364885R1)

1шт.

62

237-6012

O-RING,0.116" Thk x 0.924" ID, -912, Cl 6, 90 Duro

12-1, 90 Duro, .924 ID x .116" Thk (Replaces 368269R1)

1шт.

407122R3

LARGE HOSE,25.4mm ID x 16764mm L, SAE 100R16

HOSE - bulk, 55 foot (16764 mm) long (Replaces bulk hose 637728C1)

1шт.

637729CX

HOSE

- bulk, 50 foot (15240 mm) long, sold by the foot

1шт.

73200C1

HOSE,16mm ID x 1219.2mm L

1шт.

11

237-6006

O-RING,0.078" Thk x 0.468" ID, -906, Cl 6, 90 Duro

6-1, 90 Duro, .468" ID x .078" Thk (Replaces O-ring 364839R1)

3шт.

Выбрано товаров: 116