Запчасти Case IH 414 (365) - ELEC. SYS. WIRING DIAGRAM, ALL 414 & 420 COTTON PICKERS, 416, CH501H - CH1695, 422, CH501H - CH3166 (55) - ELECTRICAL SYSTEMS

Схема запчастей Case IH 414 - (365) - ELEC. SYS. WIRING DIAGRAM, ALL 414 & 420 COTTON PICKERS, 416, CH501H - CH1695, 422, CH501H - CH3166 (55) - ELECTRICAL SYSTEMS
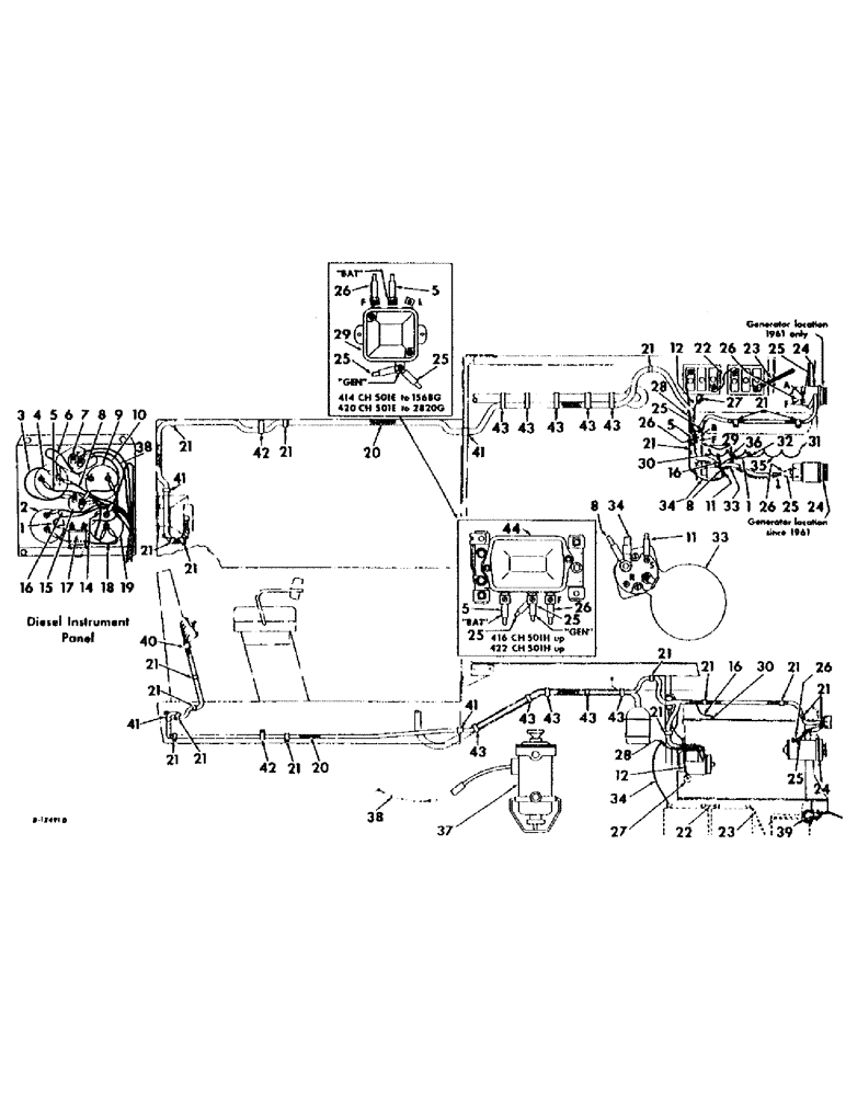
28
26
26
43
25
21
22
5
27
43
42
21
21
24
26
4
26
38
21
21
8
29
2
24
39
16
21
29
5
41
25
40
43
21
16
42
11
25
44
38
21
43
25
43
43
14
21
41
25
33
35
24
12
6
20
5
32
23
9
19
37
11
34
43
31
12
30
22
1
41
8
21
1
36
43
15
26
21
21
43
21
25
8
25
16
20
23
17
5
33
3
34
27
30
21
21
34
43
7
18
21
21
41
26
10
25
28
FIT
1:1
100%

Артикул

Название

Примечание

Количество

NSS

NOT SOLD SEPARAT

CABLE, glow plug switch to junction block

1шт.

2

665015R91

GAUGE

INDICATOR, temperature

1шт.

3

662548R91

CABLE, ignition switch to charge indicator

1шт.

4

702284C1

AMMETER

INDICATOR, charge, Replaces 269467R92

1шт.

5

NSS

NOT SOLD SEPARAT

CABLE, charge indicator to voltage regulator, BAT, terminal indicator

1шт.

6

665486R1

CABLE, glow plug, Serial Range: meter-charge

1шт.

7

366317R93

SWITCH

starting push button

1шт.

7

366317R93GV

CONTROL

Value, Control Switch

1шт.

8

NSS

NOT SOLD SEPARAT

CABLE, charge indicator to solenoid switch

1шт.

9

370380R91

METER

ASSY, glow plug

1шт.

10

662548R91

CABLE, ignition switch to starting push button switch

1шт.

11

NSS

NOT SOLD SEPARAT

CABLE, starting switch to solenoid switch

1шт.

12

NSS

NOT SOLD SEPARAT

CABLE, oil pressure indicator to oil pressure unit

1шт.

13

665486R1

CABLE, glow plug switch to glow plug meter

1шт.

14

662550R91

CABLE, ignition switch to oil pressure indicator

1шт.

15

62801DC

SWITCH

ignition

1шт.

16

NSS

NOT SOLD SEPARAT

CABLE, temperature unit to temperature indicator

1шт.

17

109214H1

SWITCH

glow plug

1шт.

18

662550R91

CABLE, temperature indicator to oil pressure indicator

1шт.

19

665013R91

GAUGE

INDICATOR, oil pressure

1шт.

20

665485R93

HARNESS

ASSY, wiring cables, Consists of ref nos 1, 5, 8, 11, 12, 16, 25 and 26

1шт.

21

362120R1

CLAMP,9.53mm ID, 10.32mm Bolt Hole, P Type

CLIP, cable harness

11шт.

22

370394R91

CABLE

, Serial Range: ASSY,battery-battery

1шт.

23

57026R91

CABLE

STRAP, battery, Serial Range: negative-ground

1шт.

24

GENERATOR ASSY, For components see list of parts under details of generator

1шт.

25

NSS

NOT SOLD SEPARAT

CABLE, voltage regulator GEN terminal to generator A terminal

1шт.

26

NSS

NOT SOLD SEPARAT

CABLE, voltage regulator F terminal to generator F terminal

1шт.

27

665014R91

SENDER UNIT

GAUGE, oil pressure

1шт.

28

56277D

CLIP, firewall cable

1шт.

29

1118999

REGULATOR

REGULATOR ASSY, voltage

1шт.

30

665016R91

TEMPERATURE SENDER

UNIT, temperature

1шт.

31

304131R3

GLOW PLUG

PLUG, glow

6шт.

32

42915D

BLOCK

glow plug junction

1шт.

33

MOTOR ASSY, cranking, For components see list of parts under details of cranking motor

1шт.

180123

BOLT,Hex, 3/8" - 16 x 1 1/8", Gr 5, Full Thd

SCREW, 3/8-16 x 1-1/8 znd hex-hd cap

3шт.

120382

LOCK WASHER,Helical Spring, 3/8"

WASHER, LOCK, 3/8"

3шт.

34

374907R91

CABLE

battery positive to solenoid switch

1шт.

35

319965R91

HARNESS

glow plug cable, cylinder

2шт.

36

263514R91

CLIP

cable, on front bolt of no. 5

1шт.

95-11034

WASHER,1/4"

13/32 x 13/16 x 16 ga

1шт.

37

306274R91

PUMP

ASSY, electric fuel, For components see list of parts under details of electric fuel pump

1шт.

38

667524R91

CABLE ASSY, starter, Serial Range: switch-pump

1шт.

39

200462C1

STRAP, engine ground

1шт.

40

140585

CLIP

cable

1шт.

41

304393R1

CLIP, harness

2шт.

42

604746C1

CLIP, harness

1шт.

43

670705R1

CLIP, harness

5шт.

44

1119260E

REGULATOR ASSY, voltage

1шт.

221-89

REDUCER,Hex, 1/2" x 3/8" NPT

BUSHING, 1/2 x 3/8 reducing, For temperature sending unit

1шт.

Выбрано товаров: 49