Запчасти Case IH 782 (8-214) - HYDRAULIC OIL RESERVOIR, PUMP, MOTOR, COOLER, FILTER AND CONNECTIONS (07) - HYDRAULICS

Схема запчастей Case IH 782 - (8-214) - HYDRAULIC OIL RESERVOIR, PUMP, MOTOR, COOLER, FILTER AND CONNECTIONS (07) - HYDRAULICS
46
46
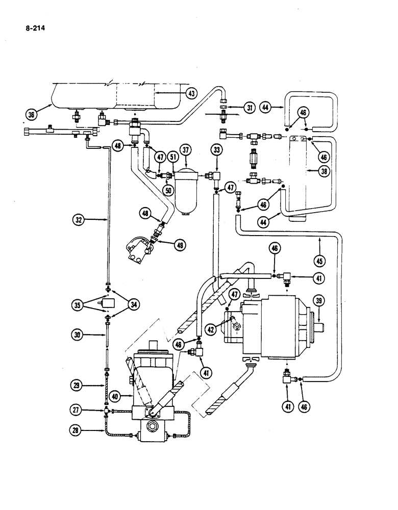
43
51
42
29
44
48
50
32
46
36
46
27
35
47
48
47
41
40
33
41
45
46
41
38
31
30
47
49
37
34
39
28
46
FIT
1:1
100%

Артикул

Название

Примечание

Количество

26

175760C1

HOSE ASSY.

HOSE - motor to tee (Replaces 201114C11) (Continued from Page 8-213)

1шт.

27

9402979

TEE,7/16"-20, 37 Degree

- hydraulic tube three way, 7/16-20 inch thread

1шт.

28

175760C1

HOSE ASSY.

HOSE - motor to tee front (Replaces 201113C11)

1шт.

29

201903C1

HOSE

- pilot relief

1шт.

30

216041C1

TUBE

- foot and inch

1шт.

31

9403296

LOCK NUT,Blkhd, 1 1/16"-12

NUT - bulkhead, 1-1/16-12 inch thread

1шт.

32

216040C1

TUBE

- foot and inch return

1шт.

33

180444C1

ELBOW

- hose nipple adjustable

1шт.

34

674681R1

HYD CONNECTOR,9/16"-18, 37 Degree x 1/2"-20, O-Ring

UNION - reducing, 9/16-18 to 1/2-20 inch thread

1шт.

36

REF

INSTRUCTION

RESERVOIR - hydraulic oil (See Page 8-245)

1шт.

37

1285712C91

FILTER

ASSEMBLY - charge pump (Replaces 127873C91 by also ordering fitting 1288701C1 and o-ring 296247R1) (See Page 8-243)

1шт.

113-206

BOLT,Hex, 3/8" - 16 x 3/4", Gr 5, Full Thd

- hex, 3/8 NC x 3/4 inch

2шт.

120382

LOCK WASHER,Helical Spring, 3/8"

WASHER, LOCK, 3/8"

2шт.

38

536349R1

COOLER

- oil

1шт.

39

1252340C92

PUMP

ASSEMBLY - hydrostatic, Eaton (Machines built 1978 only) (For service replacement order pump 1255014C92) (See Page 6-179)

1шт.

39

1255014C92

REMAN-INJECTION PUMP

PUMP ASSEMBLY - hydrostatic, Eaton (Machines built 1979 and since) (See Page 6-185)

1шт.

40

1252349C92

MOTOR HOUSING

MOTOR ASSEMBLY - hydrostatic, Eaton (Machines built prior to 1982) (For service replacement order motor 1263377C91)

1шт.

40

1263377C91

MOTOR, ELECTRIC

MOTOR ASSEMBLY - hydrostatic, Eaton (Machines built 1982 and since) (See Page 6-175)

1шт.

41

171949C1

ELBOW

- case drain

2шт.

42

217822C1

ELBOW

- charge pump

1шт.

43

528493R3

HYDRAULIC OIL FILTER

FILTER ASSEMBLY - (Replaces 386120R91)

1шт.

44

NSS

NOT SOLD SEPARAT

HOSE - oil cooler outlet, 31-inch (787 mm) (Cut from 73200C1, 50 foot roll) (15 m)

2шт.

45

NSS

NOT SOLD SEPARAT

HOSE - pump to oil cooler, 116 inch (2946 mm) (Cut from 73200C1, 50 foot roll) (15 m)

1шт.

538668R1

BUSHING

1шт.

46

122316R91

HOSE CLAMP,#12, 0.69/1.25 Type F Worm

CLAMP - hose

8шт.

47

311164C91

HOSE CLAMP,#20, 0.81/1.75 Type F Worm

CLAMP - hose, 1-3/4 inch

4шт.

48

279027R91

CLAMP,#28, 1.31/2.25 Type F Worm

- hose, 2-1/4 inch

2шт.

49

1322912C1

CONNECTION

CONNECTOR - reducer (Used with pump 1272645C91)

1шт.

50

1288701C1

FITTING

- filter inlet (Used with filter 1285712C91)

1шт.

51

296247R1

O-RING,16-1, 90 Duro, 1.171" ID x .116" Thk

- 1 inch OD tube (Used with filter 1285712C91)

1шт.

289862C1

CABLE TIE,3/16" x 7"

STRAP - tube retainer

2шт.

134053H1

CLAMP,1", 1/2" Bolt

- hose

2шт.

27291R1

CLAMP

- hose, 3/8 inch closed

5шт.

299614C1

CLAMP

- hose, 1/2 inch closed

1шт.

299407C1

CLAMP

- hose, 1/2 inch closed

1шт.

299615C1

CLAMP

- hose, 5/8 inch closed

1шт.

299409C1

CLAMP

- hose, 9/16 inch closed

1шт.

299404C1

CLAMP

- hose, 3/8 inch closed

5шт.

299399C1

CLIP

CLAMP - hose, 1/4 inch closed

3шт.

665461R1

CLIP

CLAMP - hydraulic tube

8шт.

850218C1

CLAMP

CLIP - tube

1шт.

299400C1

CLAMP

- hose, 1/4 inch closed

1шт.

35

369384R1

O-RING,0.072" Thk x 0.414" ID, -905, Cl 6, 90 Duro

5-1, 90 Duro, .414" ID x .072" Thk, 5/16 OD tube

1шт.

Выбрано товаров: 43