Запчасти Case IH 782 (4-098) - OPERATORS CAB WIRING (06) - ELECTRICAL SYSTEMS

Схема запчастей Case IH 782 - (4-098) - OPERATORS CAB WIRING (06) - ELECTRICAL SYSTEMS
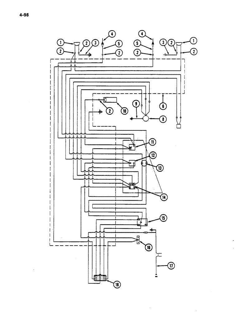
2
11
12
6
10
1
17
2
9
2
18
2
14
13
16
3
2
5
4
1
5
2
2
15
4
8
3
FIT
1:1
100%

Артикул

Название

Примечание

Количество

1

175569C91

HEADLAMP

LIGHT ASSEMBLY - night

2шт.

175570C1

SEAL RETAINER

- night light retainer

1шт.

373662R91

LAMP

- seal beam

1шт.

2

2984528

BODY

CONNECTOR (Without air conditioning)

7шт.

2

188393R1

CONNECTOR, ELEC

CONNECTOR (With air conditioning)

7шт.

3

198162C1

CABLE

ASSEMBLY - upper night light ground

2шт.

4

167412C1

CABLE

- front lights

2шт.

5

196928C1

CABLE

ASSEMBLY - lower light bottom

2шт.

6

196808C3

HARNESS

ASSEMBLY - cab main

1шт.

8

109246C94

BLOWER

ASSEMBLY - cab (See Page 9-297)

1шт.

88542

BOLT,Hex, 1/4"-20 x 1/2", Gr 5

- hex, 1/4 NC x 1/2 inch

4шт.

938016R1

FLANGE NUT,Flg, USR, 1/4"-20

- hex flange lock, 1/4 inch

4шт.

9

187671C1

CABLE

ASSEMBLY - blower ground

1шт.

174097C1

FLANGE NUT,Flg, USR, #10-24

- hex flange lock, No. 10-24

1шт.

159920

SCREW,Cross Pan Hd, #10 - 24 x 1/2"

1шт.

127979

GROMMET,3/4" ID x 1 3/8" x .062", Diag Cut

- blower cable

1шт.

10

111397C2

LAMP

LIGHT ASSEMBLY - dome

1шт.

24416R1

SCREW,Cross Oval Hd, #6 x 3/8"

- tap, No. 6-20 x 3/8 inch

1шт.

11

168251C1

SWITCH

- night light

1шт.

111282C1

KNOB

1шт.

162214R1

NUT

- jam

1шт.

117940C1

LENS

- dome light

1шт.

33686

BULB

- lamp, No. 1141

1шт.

12

109268C2

SWITCH

- operators cab, thermostat (With air conditioning)

1шт.

13

109369C91

LIGHT ASSY.

LAMP ASSEMBLY - low pressure indicator light (With air conditioning)

1шт.

14

168822C2

SWITCH

- blower

1шт.

111282C1

KNOB

1шт.

162214R1

NUT

- jam

1шт.

118296C1

CONNECTOR - blower switch

1шт.

15

437882C1

RELAY

- low pressure indicator light (With air conditioning)

1шт.

16

187526C1

BLOCK

ASSEMBLY - junction

1шт.

174097C1

FLANGE NUT,Flg, USR, #10-24

- hex flange lock, 10-24

2шт.

17

1301064C2

HARNESS

ASSEMBLY - monitor

1шт.

18

2977042

TERMINAL STRIP

CONNECTOR - cab harness to picker (Without air conditioning)

1шт.

18

449797C1

CONTACT HOUSING,Male, 6 Pole

CONNECTOR - cab harness to picker (With air conditioning)

1шт.

Выбрано товаров: 0