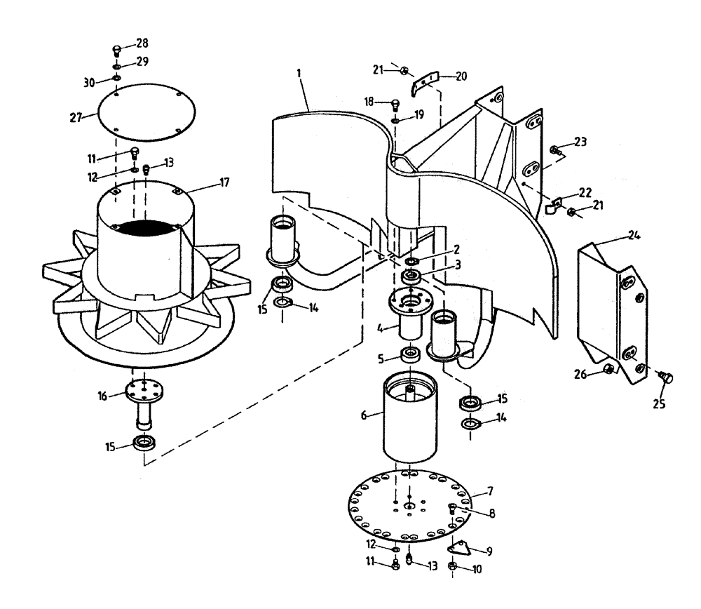
Запчасти Case IH 7700 (A02-05) - TOPPER AND GATHERING DRUM Mainframe & Functioning Components

Схема запчастей Case IH 7700 - (A02-05) - TOPPER AND GATHERING DRUM Mainframe & Functioning Components
26
17
25
15
1
24
14
12
29
16
5
28
11
9
21
11
4
15
13
14
13
18
6
15
30
27
10
8
21
19
2
7
23
3
22
12
20
FIT
1:1
100%

Артикул

Название

Примечание

Количество

1

87054200

FRAME ASSY

1шт.

2

CE040000

CIRCLIP

1шт.

3

00144080

BALL BEARING

1шт.

4

87229324

BEARING HOUSING,80 mm ID x 155 mm

1шт.

5

00144124

BALL BEARING

1шт.

6

87220349

DRUM

1шт.

7

87054700

DISC

1шт.

8

00605373

SCREW

16шт.

9

87213869

BLADE

8шт.

10

00605998

LOCK NUT

16шт.

11

00601499

BOLT

18шт.

12

00605827

WASHER

18шт.

13

00133951

LUBE NIPPLE

grease

3шт.

14

CE050000

CIRCLIP

2шт.

15

00144079

BALL BEARING

4шт.

16

86405400

SHAFT

SPIGOT

2шт.

17

87220421

DRUM

gethering

2шт.

18

00601506

BOLT

4шт.

19

00605829

WASHER

4шт.

20

82029900

BRACKET

CLAMP

2шт.

21

00605999

LOCK NUT

4шт.

22

74030320

CLAMP

2шт.

23

00601504

BOLT

2шт.

24

87227376

ADAPTER

(Raised) (Optional)

1шт.

25

00607923

BOLT

4шт.

26

00606006

LOCK NUT

4шт.

27

87234739

PLATE

COVER

2шт.

28

FA110020

BOLT

8шт.

29

WB100000

WASHER

8шт.

30

WA100000

WASHER

8шт.

Выбрано товаров: 30