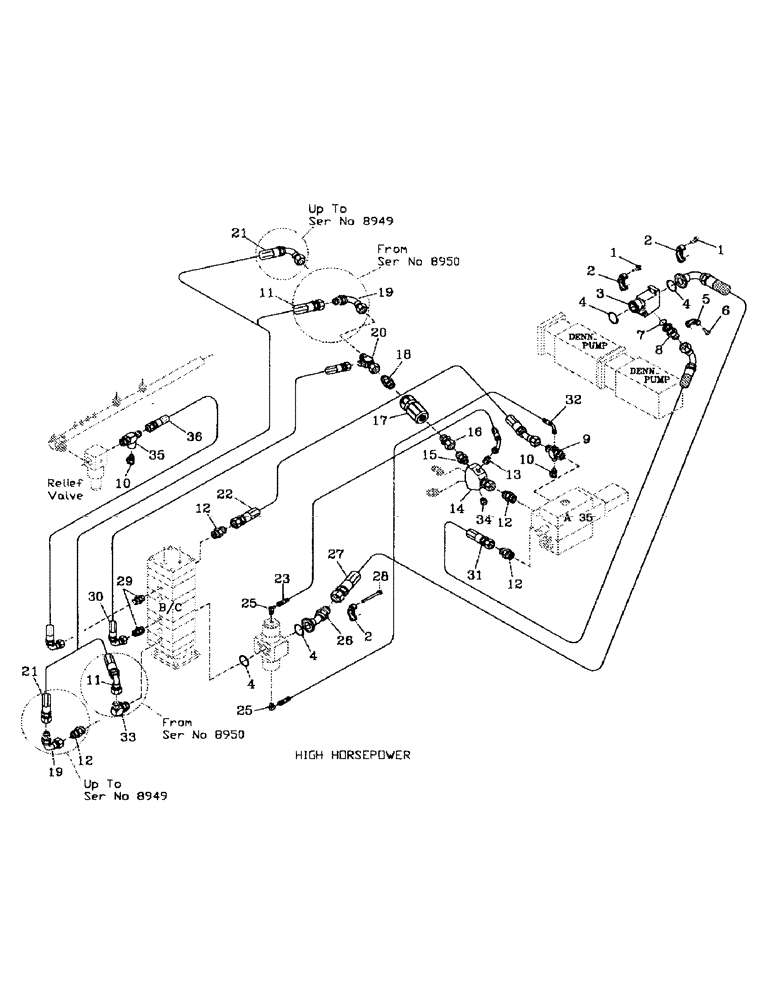
Запчасти Case IH 7700 (B06-08) - HYDRAULIC CIRCUIT LEG BASECUTTER, DENISON Hydraulic Components & Circuits

Схема запчастей Case IH 7700 - (B06-08) - HYDRAULIC CIRCUIT LEG BASECUTTER, DENISON Hydraulic Components & Circuits
29
11
12
25
30
6
36
32
16
1
35
7
21
27
22
10
5
12
21
10
12
2
23
31
9
26
14
15
4
3
34
17
20
35
11
2
8
19
33
12
4
1
19
13
4
28
25
2
4
18
FIT
1:1
100%

Артикул

Название

Примечание

Количество

1

00604498

SCREW

8шт.

2

00400266

SPECIAL CLAMP

CLAMP

3шт.

3

87251520

JUNCTION BLOCK

ADAPTOR

1шт.

4

00100026

O-RING

4шт.

5

00400151

SPECIAL CLAMP

CLAMP

1шт.

6

00604462

SCREW

4шт.

7

00100024

O-RING

1шт.

8

00409602

HYD CONNECTOR

ADAPTOR

1шт.

9

00408641

TEE

1шт.

10

00405498

SCREW ON COUPLING

TEST POINT

2шт.

11

82765200

HOSE

1шт.

12

00400234

HYD CONNECTOR

NIPPLE

2шт.

13

00400073

HYD CONNECTOR

NIPPLE

1шт.

14

87247876

ADAPTER

Y' BLOCK

1шт.

15

00400232

HYD CONNECTOR

NIPPLE

1шт.

16

00409230

HYD CONNECTOR

ADAPTOR

1шт.

17

VALVE (Refer Page B05-19-A)

1шт.

18

00400175

HYD CONNECTOR

NIPPLE

1шт.

19

00403944

HYD CONNECTOR

BEND

1шт.

20

87221699

TEE

1шт.

21

82735600

HOSE

1шт.

22

82755200

HOSE ASSY.

HOSE

1шт.

23

87235740

HOSE

1шт.

25

00405242

HYD CONNECTOR

ELBOW

2шт.

26

00409950

ADAPTER

ADAPTOR

1шт.

27

87251606

HOSE

1шт.

28

00608212

BOLT

SCREW

4шт.

29

00400231

HYD CONNECTOR

NIPPLE

2шт.

30

82721000

HOSE,19.05mm ID x 560mm L, SAE 100R16

1шт.

31

86301127

HOSE ASSY.

HOSE

1шт.

32

86310227

HOSE ASSY.

HOSE

1шт.

33

00400097

HYD CONNECTOR

ELBOW

1шт.

34

00400256

PLUG

1шт.

35

00408647

TEE

1шт.

36

87218997

HOSE ASSY.

HOSE

1шт.

Выбрано товаров: 0