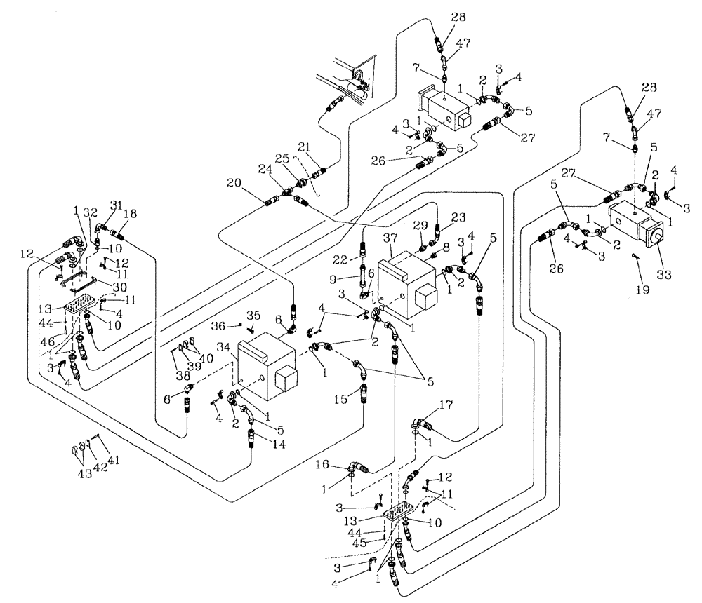
Запчасти Case IH 7700 (B06[41]) - HYDRAULIC CIRCUIT {TRANSMISSION} Hydraulic Components & Circuits

Схема запчастей Case IH 7700 - (B06[41]) - HYDRAULIC CIRCUIT {TRANSMISSION} Hydraulic Components & Circuits
3
13
2
18
3
1
1
7
19
11
27
13
21
4
32
6
28
1
1
8
37
22
23
3
1
2
24
5
5
47
14
4
2
9
11
3
33
5
46
1
43
12
2
34
26
3
10
5
2
39
6
10
6
4
1
15
45
12
1
16
3
4
27
1
30
31
47
25
7
1
4
17
1
29
3
4
4
35
3
10
5
40
4
2
2
44
1
41
36
3
4
12
4
5
1
20
42
5
26
38
28
44
11
FIT
1:1
100%

Артикул

Название

Примечание

Количество

1

00100024

O-RING

16шт.

2

00403854

HYD CONNECTOR

BEND

8шт.

3

00400151

SPECIAL CLAMP

16шт.

4

00604461

SCREW

56шт.

5

00403944

HYD CONNECTOR

BEND

8шт.

6

00400096

HYD CONNECTOR

ELBOW

3шт.

7

00400231

HYD CONNECTOR

NIPPLE

2шт.

8

00401873

HYD CONNECTOR

PLUG

1шт.

9

87253400

TUBE

1шт.

10

00100019

O-RING

4шт.

11

00400265

SPECIAL CLAMP

4шт.

12

00608242

BOLT

24шт.

13

87254313

VENT MANIFOLD

PLATE

2шт.

14

87255936

HOSE

1шт.

15

87255938

HOSE

1шт.

16

87255942

HOSE

1шт.

17

87255940

HOSE

1шт.

18

87235874

HOSE,19.05mm ID x 2310mm L, SAE 100R16

19.00 mm ID x 2310.00 mm, SAE 100R16

1шт.

19

FM112030

BOLT

8шт.

20

81675100

HOSE ASSY.,19.05mm ID x 710mm L, SAE 100R17

HOSE

1шт.

21

86301002

HOSE ASSY.

1шт.

22

87254843

HOSE

1шт.

23

86311426

HOSE ASSY.

1шт.

24

00404678

TEE

1шт.

25

00400068

HYD CONNECTOR

NIPPLE

1шт.

26

87255944

HOSE

2шт.

27

87255946

HOSE

2шт.

28

87256251

HOSE

2шт.

29

00401668

HYD CONNECTOR

NIPPLE

1шт.

30

87254314

SPACER [125/3306]

3шт.

31

00407045

HYD CONNECTOR

BEND

1шт.

32

00410250

HYD CONNECTOR

ADAPTOR

1шт.

33

MOTOR hydraulic

1шт.

Refer Figure B03.17

1шт.

34

PUMP hydraulic (front)

1шт.

Refer Figure B04.01

1шт.

35

00601511

BOLT

8шт.

36

00131382

WASHER

8шт.

37

PUMP hydraulic (rear)

1шт.

Refer Figure B04.01

1шт.

38

FA106045

BOLT

2шт.

39

00408316

COVER PLATE

1шт.

40

00408314

CLAMP

1шт.

41

FA110070

BOLT

4шт.

42

00409576

COVER PLATE

2шт.

43

00409575

CLAMP

2шт.

44

WB080000

WASHER

8шт.

45

FA108030

BOLT

8шт.

46

FA108060

BOLT

[125/3306]

4шт.

47

00408418

HYD CONNECTOR

BEND

2шт.

Выбрано товаров: 50