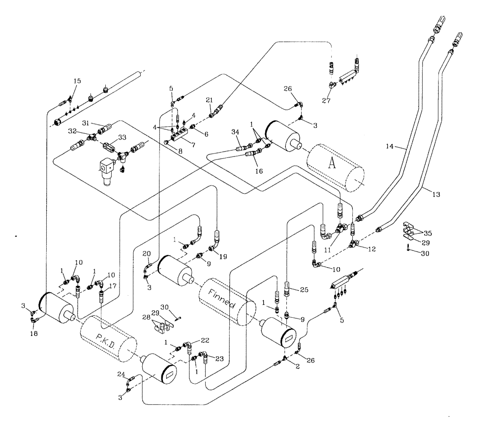
Запчасти Case IH 7700 (B08[01]) - HYDRAULIC CIRCUIT {PKD/FINNED/1ST FLOATING ROLLERS} Hydraulic Components & Circuits

Схема запчастей Case IH 7700 - (B08[01]) - HYDRAULIC CIRCUIT {PKD/FINNED/1ST FLOATING ROLLERS} Hydraulic Components & Circuits
10
6
32
16
7
23
8
1
1
1
25
18
4
3
24
20
9
3
33
30
13
26
1
27
5
17
10
12
21
3
35
4
9
29
10
1
14
1
19
28
29
2
3
11
15
31
5
26
1
30
34
22
FIT
1:1
100%

Артикул

Название

Примечание

Количество

1

00400228

HYD CONNECTOR

NIPPLE

8шт.

2

00403925

TEE

1шт.

3

00405242

HYD CONNECTOR

ELBOW

4шт.

4

00400223

HYD CONNECTOR

NIPPLE

4шт.

5

00402879

HYD CONNECTOR

ELBOW

2шт.

6

00400226

HYD CONNECTOR

NIPPLE

1шт.

7

00409953

RETURN PIPE

MANIFOLD

1шт.

8

00400106

HYD CONNECTOR

PLUG

1шт.

9

00400229

HYD CONNECTOR

NIPPLE

2шт.

10

00407516

HYD CONNECTOR

BEND

3шт.

11

00409239

ADAPTER

TEE

1шт.

12

87217877

TEE

1шт.

13

87256153

TUBE,25.40 mm OD

1шт.

14

87256155

TUBE,1792 mm L

1шт.

15

00404677

TEE

1шт.

16

86306312

HOSE

1шт.

17

87252179

HOSE

1шт.

18

87237581

HOSE ASSY.

1шт.

19

82721000

HOSE,19.05mm ID x 560mm L, SAE 100R16

HOSE

1шт.

20

82702100

HOSE ASSY.

1шт.

21

87214353

HOSE

HOSE

1шт.

22

86303383

HYDRAULIC HOSE

1шт.

23

87234096

HOSE

1шт.

24

87252222

HOSE

1шт.

25

87255572

HOSE,19.05mm ID x 1950mm L, SAE 100R16

HOSE

1шт.

26

86310227

HOSE ASSY.

2шт.

27

00407832

HYD CONNECTOR

ELBOW

1шт.

28

00409580

CLAMP

4шт.

29

00405228

COVER PLATE

8шт.

30

FA108045

BOLT

8шт.

31

86313007

HOSE ASSY.

HOSE

1шт.

32

00407003

TEE

1шт.

33

VALVE hydraulic check, 3/4"

1шт.

Refer Figure B05.19

1шт.

34

87255985

HOSE ASSY.

HOSE

1шт.

35

00405072

CLAMP

4шт.

Выбрано товаров: 36