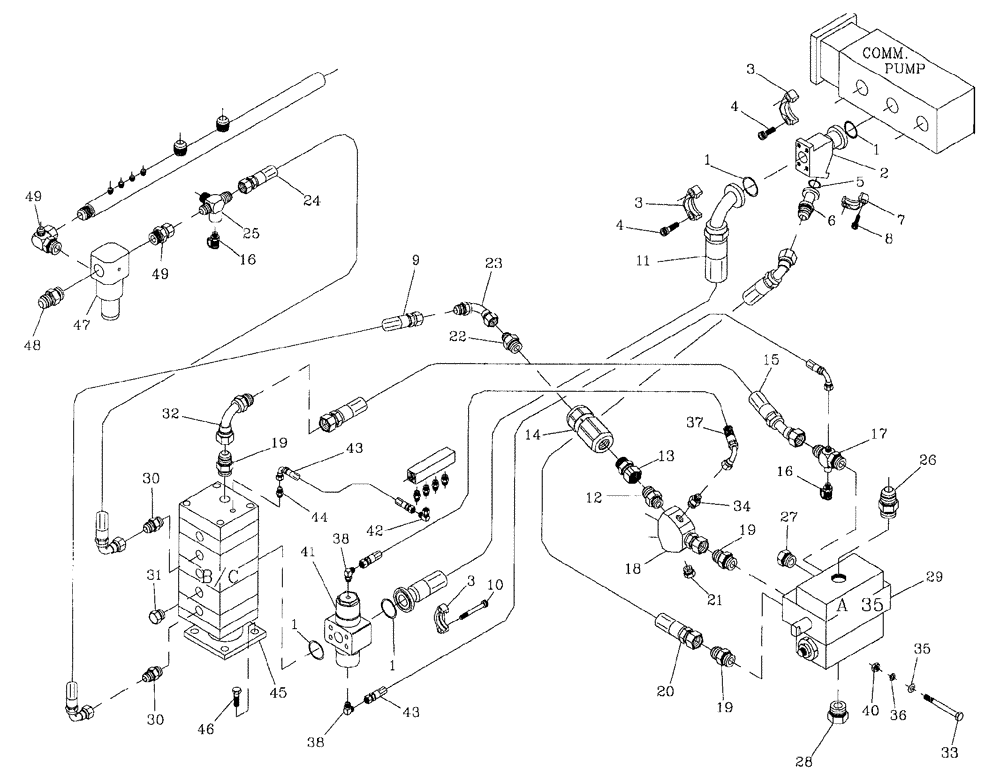
Запчасти Case IH 7700 (B07[02]) - HYDRAULIC CIRCUIT,BASECUTTER, COMMERCIAL PUMP, LOW HORSEPOWER Hydraulic Components & Circuits

Схема запчастей Case IH 7700 - (B07[02]) - HYDRAULIC CIRCUIT,  BASECUTTER, COMMERCIAL PUMP, LOW HORSEPOWER Hydraulic Components & Circuits
36
47
4
16
45
22
1
49
19
32
10
35
30
40
7
2
12
21
31
23
37
33
16
28
8
29
24
43
38
44
3
1
18
20
13
27
9
46
1
19
4
48
38
3
5
15
25
42
6
17
11
26
41
30
19
14
43
34
3
49
FIT
1:1
100%

Артикул

Название

Примечание

Количество

1

00100026

O-RING

4шт.

2

87251520

JUNCTION BLOCK

Adaptor

1шт.

3

00400266

SPECIAL CLAMP

3шт.

4

00604498

SCREW

12шт.

5

00100024

O-RING

1шт.

6

00409602

HYD CONNECTOR

Adaptor

1шт.

7

00400151

SPECIAL CLAMP

1шт.

8

00604461

SCREW

4шт.

9

86311426

HOSE ASSY.

1шт.

10

00608212

BOLT

Screw

4шт.

11

398244A1

HOSE ASSY.

HOSE

1шт.

12

00400232

HYD CONNECTOR

Nipple

1шт.

13

00409230

HYD CONNECTOR

Adaptor

1шт.

14

HYDRAULIC CHECK VALVE 1", Refer Figure BO5

1шт.

19

1шт.

15

87256022

HOSE

1шт.

16

00405498

SCREW ON COUPLING

Test Point

2шт.

17

00408641

TEE

1шт.

18

87247876

ADAPTER

Y Block

1шт.

19

00400234

HYD CONNECTOR

Nipple

4шт.

20

87256021

HOSE

1шт.

21

00400256

PLUG

PLUG

1шт.

22

00404090

HYD CONNECTOR

NIPPLE

1шт.

23

00407045

HYD CONNECTOR

Bend

1шт.

24

87218997

HOSE ASSY.

HOSE

1шт.

25

00410248

TEE

1шт.

26

00400237

HYD CONNECTOR

Nipple

1шт.

27

00400258

HYD CONNECTOR

Plug

1шт.

28

00407385

PLUG

1шт.

29

HYDRAULIC VALVE, Manual, Refer Figure B05

1шт.

05

1шт.

29

HYDRAULIC VALVE, Electric, Refer Figure B05

1шт.

07

1шт.

30

00400231

HYD CONNECTOR

Nipple

2шт.

31

00401873

HYD CONNECTOR

Plug

1шт.

32

00403944

HYD CONNECTOR

Bend

1шт.

33

00601558

BOLT

3шт.

34

00400073

HYD CONNECTOR

Nipple

1шт.

35

00605810

WASHER

3шт.

36

00605829

WASHER

3шт.

37

87235740

HOSE

1шт.

38

00405242

HYD CONNECTOR

Elbow

2шт.

40

00605797

NUT

3шт.

41

HYDRAULIC SHUTTLE VALVE, Refer Figure B05

1шт.

18

1шт.

42

00402879

HYD CONNECTOR

Elbow

1шт.

43

86310227

HOSE ASSY.

2шт.

44

00400223

HYD CONNECTOR

Nipple

1шт.

45

HYDRAULIC MOTOR, Refer Figure B03

1шт.

16

1шт.

46

FM112035

BOLT

4шт.

47

HYDRAULIC RELIEF VALVE, Refer Figure B05

1шт.

21

1шт.

48

86310816

HYD CONNECTOR

ELBOW

1шт.

49

00410246

HYD CONNECTOR

Adaptor

1шт.

Выбрано товаров: 55