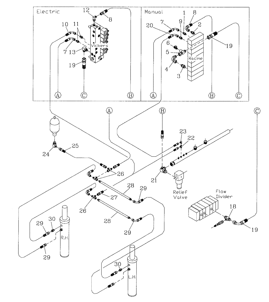
Запчасти Case IH 7700 (B11[06]) - HYDRAULIC CIRCUIT,BASECUTTER LIFT 7700 Hydraulic Components & Circuits

Схема запчастей Case IH 7700 - (B11[06]) - HYDRAULIC CIRCUIT,  BASECUTTER LIFT 7700 Hydraulic Components & Circuits
5
12
23
30
9
26
29
27
26
8
13
7
19
10
6
20
11
24
29
25
1
18
8
28
30
21
19
29
28
4
22
2
19
3
7
29
FIT
1:1
100%

Артикул

Название

Примечание

Количество

1

00400073

HYD CONNECTOR

Nipple

2шт.

2

00400228

HYD CONNECTOR

Nipple

1шт.

3

00400229

HYD CONNECTOR

Nipple

1шт.

4

00407045

HYD CONNECTOR

Bend

1шт.

5

87217841

TEE

ADAPTOR

2шт.

6

00405498

SCREW ON COUPLING

Test Point

2шт.

7

87256256

HOSE ASSY.

1шт.

8

87242175

HOSE,12.7mm ID x 720mm L, SAE 100R17

Electric

1шт.

8

86306228

HOSE,12.7mm ID x 840mm L, SAE 100R17

HOSE, Manual

1шт.

9

00400074

HYD CONNECTOR

Nipple

1шт.

10

87256254

HOSE,9.53mm ID x 730mm L, SAE 100R17

HOSE, Electric

1шт.

11

00400093

HYD CONNECTOR

Nipple

2шт.

12

00400242

HYD CONNECTOR

Elbow

1шт.

13

00400243

HYD CONNECTOR

ELBOW

1шт.

18

00408639

TEE

1шт.

19

87255572

HOSE,19.05mm ID x 1950mm L, SAE 100R16

HOSE

1шт.

20

87247940

HOSE

1шт.

21

86310816

HYD CONNECTOR

TEE

1шт.

22

00404677

TEE

1шт.

23

00402879

HYD CONNECTOR

Elbow

1шт.

24

00409603

ELBOW

1шт.

25

87257041

HOSE

1шт.

26

00404787

TEE

3шт.

27

87247946

HOSE

Manual

1шт.

28

87248208

TUBE,9.70 mm ID x 12.70 mm OD x 1000 mm L

2шт.

29

86313838

HOSE ASSY.

4шт.

30

00400165

HYD CONNECTOR

Nipple

2шт.

Выбрано товаров: 27