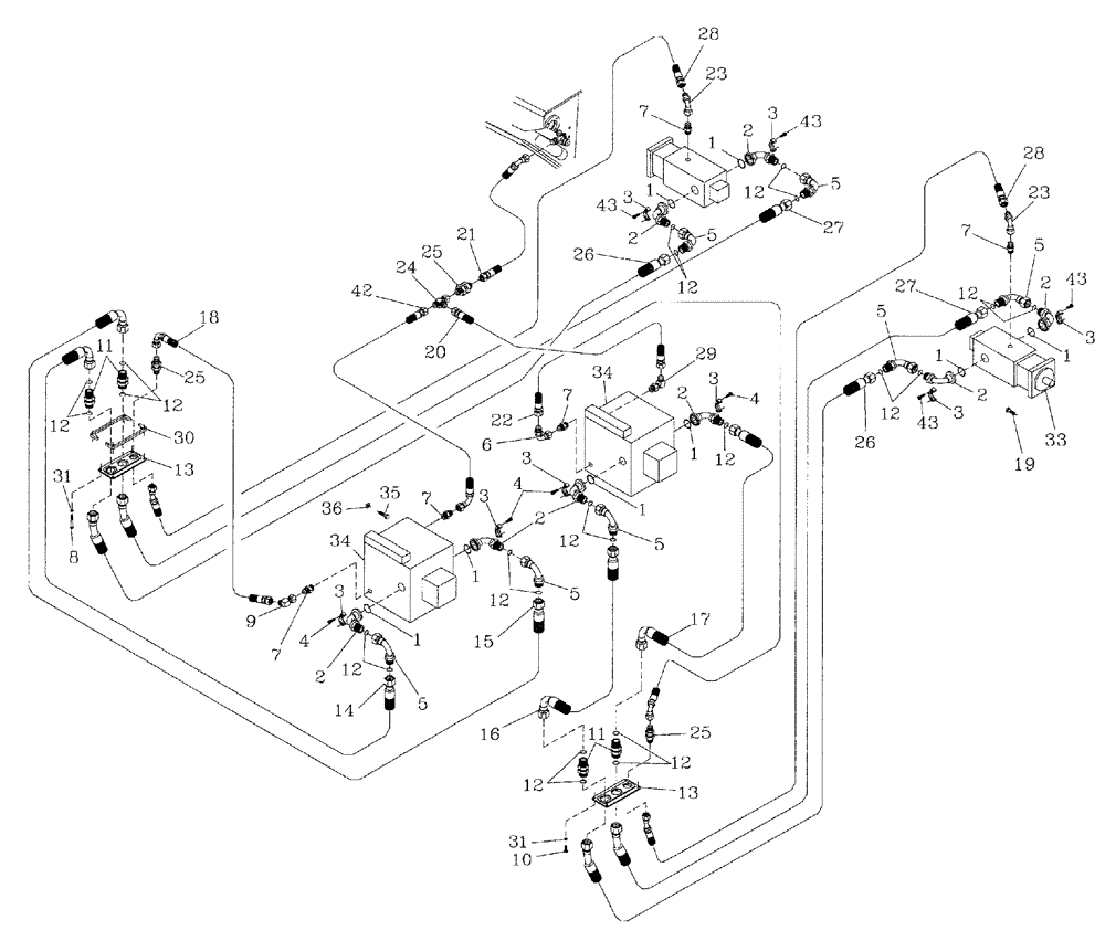
Запчасти Case IH 7700 (B12[02]) - HYDRAULIC CIRCUIT,TRANSMISSION 7700 Hydraulic Components & Circuits

Схема запчастей Case IH 7700 - (B12[02]) - HYDRAULIC CIRCUIT,  TRANSMISSION 7700 Hydraulic Components & Circuits
31
2
3
12
7
12
8
30
13
31
23
20
3
5
29
25
28
5
34
35
1
12
1
5
21
10
1
42
23
13
1
5
12
2
25
43
11
16
17
2
2
3
27
5
43
34
1
7
5
7
3
22
14
2
12
43
25
4
7
7
4
15
5
43
33
19
1
26
3
36
3
28
12
12
3
27
12
2
12
12
9
4
24
12
11
1
6
12
18
1
2
3
26
FIT
1:1
100%

Артикул

Название

Примечание

Количество

1

00100024

O-RING

8шт.

2

00410305

HYD CONNECTOR

Bend

8шт.

3

00407679

SPECIAL CLAMP

8шт.

4

00604499

SCREW

16шт.

5

00410306

HYD CONNECTOR

Bend

7шт.

6

00407045

HYD CONNECTOR

Bend

1шт.

7

00400231

HYD CONNECTOR

Nipple

5шт.

8

FA108040

BOLT

4шт.

9

00404300

HYD CONNECTOR

Elbow

1шт.

10

FA108020

BOLT

4шт.

11

00410307

HYD CONNECTOR

Nipple

4шт.

12

00410312

O-RING

23шт.

13

87256908

PLATE

2шт.

14

395848A1

HOSE

1шт.

15

395850A1

HOSE ASSY.

1шт.

16

386144A1

HOSE ASSY.

1шт.

17

395846A1

HOSE ASSY.,25.4mm ID x 930mm L, SAE 100R15

1шт.

18

82733500

HOSE,19.05mm ID x 1880mm L, SAE 100R16

HOSE

1шт.

19

FM112030

BOLT

8шт.

20

87229424

HOSE ASSY.

HOSE

1шт.

21

86301002

HOSE ASSY.

1шт.

22

87236508

HOSE ASSY.

1шт.

23

00408418

HYD CONNECTOR

Bend

2шт.

24

00404678

TEE

1шт.

25

00400068

HYD CONNECTOR

Nipple

3шт.

26

377749A1

HOSE,25.4mm ID x 2300mm L, SAE 100R15

2шт.

27

377831A1

HOSE,25.4mm ID x 2420mm L

2шт.

28

87235711

HOSE ASSY.

HOSE

2шт.

29

00410299

ADAPTER

Elbow

1шт.

30

87254314

SPACER, 125/3306

1шт.

31

WB080000

WASHER

8шт.

33

HYDRAULIC MOTOR, Refer Figure B03

1шт.

17

1шт.

34

HYDRAULIC PUMP, Refer Figure B04 (01}

1шт.

35

00601511

BOLT

8шт.

36

00131382

WASHER

8шт.

42

82755600

HOSE,19.05mm ID x 660mm L, SAE 100R16

HOSE

1шт.

43

0026-724

SCREW

BOLT

16шт.

Выбрано товаров: 38