Запчасти Case IH 225 (F-2) - HYDRAULICS SYSTEM (07) - HYDRAULIC SYSTEM

Схема запчастей Case IH 225 - (F-2) - HYDRAULICS SYSTEM (07) - HYDRAULIC SYSTEM
FIT
1:1
100%

Артикул

Название

Примечание

Количество

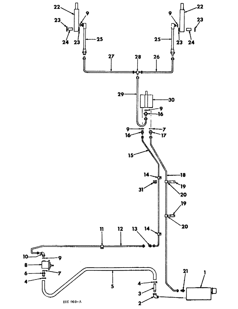
1

597436R91

RESERVOIR, hydraulic oil (For service parts refer to "hydraulic oil reservoir")

1шт.

2

108686

ELBOW,90 Degree, 1/2" NPT Street

1/2" - 90 degree strainer

1шт.

3

591977R1

FITTING, hose

1шт.

4

628091R1

CLAMP, hose (For use w/1-1/8 OD hose)

2шт.

4

279024R91

HOSE CLAMP,#24, 1.06/2.00 Type F Worm

CLAMP, hose (For Use w/1-3/8 OD hose)

2шт.

5

636342R1

HOSE, suction

1шт.

6

614328R1

CONNECTOR, ELEC

CONNECTOR, short swivel

1шт.

7

570828R1

O-RING,0.087" Thk x 0.644" ID, -908, Cl 6, 90 Duro

"O" RING

2шт.

8

PUMP ASSY, hydraulic (For service parts refer to "hydraulic pump")

1шт.

180122

BOLT,Hex, 3/8" - 16 x 1", Gr 5

3/8 X 1" BOLT (For use w/591979R91 pump)

4шт.

Not part of valve.

1шт.

180124

BOLT,Hex, 3/8" - 16 x 1 1/4", Gr 5

3/8 X 1-1/4" BOLT (For use w/591980R91, pump)

2шт.

Not part of valve.

1шт.

120382

LOCK WASHER,Helical Spring, 3/8"

WASHER, LOCK, , 1 per bolt 3/8"

1шт.

Not part of valve.

1шт.

9

364839R1

O-RING,0.078" Thk x 0.468" ID, -906, Cl 6, 90 Duro

6-1, 90 Duro, .468" ID x .078" Thk

5шт.

10

9410976

ELBOW,90 Degree, 9/16"-18, 37 Degree x 9/16"-18, O-Ring

hydraulic 90º, 9/16"-18, 37º x 9/16"-18, O-Ring

1шт.

11

595432R1

CLAMP

tube

1шт.

180016

SPRING

1/4 X 1/2" BOLT

1шт.

120375

NUT,Hex, 1/4" - 20, Gr 5

1шт.

492-11025

LOCK WASHER,1/4"

WASHER, LOCK, 1/4"

1шт.

12

599225R11

TUBE, pressure rear

1шт.

13

9402786

UNION,9/16"-18, 37 Degree x 9/16"-18, 37 Degree

hydraulic

1шт.

14

595432R1

CLAMP

tube

2шт.

180018

CONNECTING LINK

1/4 X 5/8" BOLT

2шт.

120375

NUT,Hex, 1/4" - 20, Gr 5

2шт.

492-11025

LOCK WASHER,1/4"

WASHER, LOCK, 1/4"

2шт.

15

599224R11

TUBE

pressure front

1шт.

16

9410202

HYD CONNECTOR,9/16"-18, 37 Degree x 9/16"-18, O-Ring

UNION, valve pressure & platform lift

2шт.

17

9410203

HYD CONNECTOR,3/4"-16, 37 Degree x 3/4"-16, O-Ring

UNION, valve return

1шт.

18

599223R11

TUBE, return

1шт.

19

172362H1

STRAP, clamp

2шт.

20

140585

CLIP

CLAMP, tube

2шт.

113-206

BOLT,Hex, 3/8" - 16 x 3/4", Gr 5, Full Thd

3/8 X 3/4" BOLT

2шт.

120377

NUT,3/8" - 16, Gr 5

2шт.

120382

LOCK WASHER,Helical Spring, 3/8"

WASHER, LOCK, 3/8"

2шт.

21

9402709

HYD CONNECTOR,3/4"-16, 37 Degree x 3/8"-18, NPTF

CONNECTOR, hydraulic

1шт.

22

599221R91

CYLINDER

ASSY, platform lift (For service parts refer to "platform lift hydraulic cylinder")

2шт.

20300R1

SCREW,Hex, 3/4"-10 x 6", G5

3/4 X 6" BOLT

2шт.

825253C1

3/4" LK NUT

2шт.

932388R1

PIN,1" x 3 1/2"

1 X 3-1/2" STD-HD DLD

2шт.

432-1620

COTTER PIN,1/4" x 1 1/4"

2шт.

23

467750R1

WASHER

25/32 x 1-1/2 x 11 ga

4шт.

24

599222R1

SPACER, cylinder lower

2шт.

25

384482R91

HOSE ASSY.

HOSE, hyd lift

2шт.

26

599228R11

TUBE, platform lift RH 0.375" OD, 31.6, 4.7" Length

1шт.

27

599227R11

TUBE, platform lift LH 0.375" OD, 51.3, 4.7" Length

1шт.

28

76355

TEE,9/16" - 18 JIC x 9/16" - 18 JIC x 9/16" - 18 JIC

platform lift tube

1шт.

29

599226R11

TUBE, valve to tee platform lift 0.375" OD, 16.5, 3.2" Length

1шт.

30

599907R92

VALVE ASSY, hyd control (For service parts refer to "hydraulic control valve")

1шт.

Not part of valve.

1шт.

180042

BOLT,Hex, 1/4" - 20 x 1 3/4", Gr 5

1/4 X 1-3/4" BOLT

2шт.

Not part of valve.

1шт.

120375

NUT,Hex, 1/4" - 20, Gr 5

2шт.

Not part of valve.

1шт.

492-11025

LOCK WASHER,1/4"

WASHER, LOCK, 1/4"

2шт.

Not part of valve.

1шт.

31

598489R1

ANGLE

tube clamp support (Serial no. 601 and since)

1шт.

413-412

BOLT,Hex, 1/4" - 20 x 3/4", Gr 5

1шт.

21801R1

WASHER

9/32 X 3/4 X 16 GA WASHER

1шт.

120375

NUT,Hex, 1/4" - 20, Gr 5

1шт.

492-11025

LOCK WASHER,1/4"

WASHER, LOCK, 1/4"

1шт.

372703R5

HY-TRAN FLUID, 1 qt U.S. measure

1шт.

372704R5

FLUID

HY-TRAN FLUID, 1 gal U.S. measure

1шт.

372705R5

FLUID

HY-TRAN FLUID, 5 gal U.S. measure

1шт.

997495R5

HY-TRAN FLUID, 1 qt imperial measure

1шт.

997497R5

HY-TRAN FLUID, 5 gal imperial measure

1шт.

407024R5

HY-TRAN FLUID, 15 gal U.S. measure

1шт.

999597R5

FLUID

HY-TRAN FLUID, 30 gal U.S. measure

1шт.

999655R5

FLUID

HY-TRAN FLUID, 55 gal U.S. measure

1шт.

Выбрано товаров: 70