Запчасти Case IH 1150 (092) - RADIATOR AND HOOD (10) - ENGINE

Схема запчастей Case IH 1150 - (092) - RADIATOR AND HOOD (10) - ENGINE
FIT
1:1
100%

Артикул

Название

Примечание

Количество

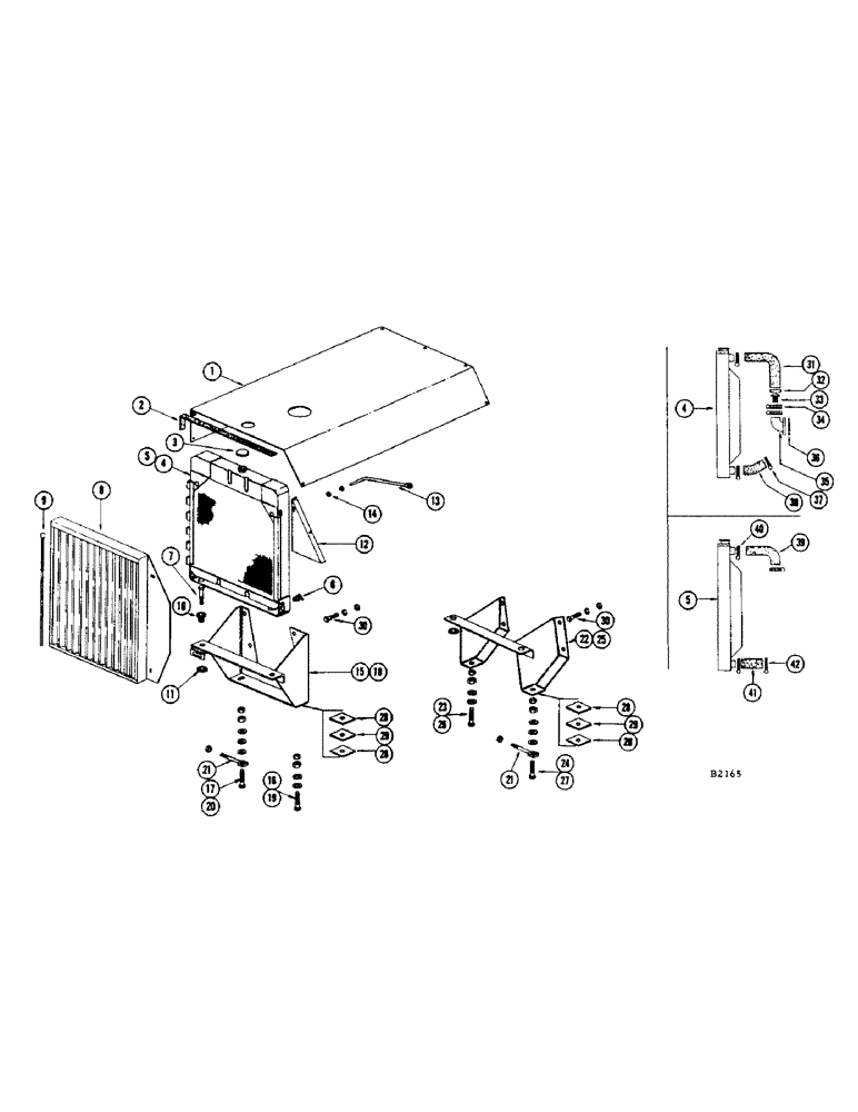
1

FH293233

HOOD - (Gas engine)

1шт.

FH293225

HOOD - (Diesel engine)

1шт.

2

FHO44586

STRAP - felt, hood

1шт.

3

FH720557

CAP - radiator

1шт.

4

FH720433

RADIATOR - (Gas engine)

1шт.

5

FH720813

RADIATOR - (Diesel engine)

1шт.

6

217-103

COCK, DRAIN

FITTING - drain cock

1шт.

7

13-640

BOLT,Hex, 3/8" - 16 x 2-1/2", Gr 5

- 3/8" x 2-1/2" N.C. hex., nut, L.W. and fl. wshr.

2шт.

8

FH293217

SCREEN - radiator

1шт.

13-512

BOLT,Hex, 5/16" - 18 x 3/4", Gr 5

L.W. and fl. wshr. Hex, 5/16"-18 x 3/4", G5, Full Thd

2шт.

9

FH292839

PIN - hinge

1шт.

10

FHO27680

MOUNTING - radiator

2шт.

11

FH293985

WASHER - mounting

4шт.

12

FH371617

FILLER - (Gas engine)

1шт.

FH292979

FILLER - (Diesel engine)

1шт.

13-58

BOLT,Hex, 5/16" - 18 x 1/2", Gr 5

and L.W. Hex, 5/16"-18 x 1/2", G5, Full Thd

2шт.

95-5

WASHER,3/8" x 7/8" x .083"

- 5/16" flat

4шт.

13

FH291583

BRACE - (Gas engine)

1шт.

FH300244

BRACE - (Diesel engine)

1шт.

14

25-148

JAM NUT,Jam, 1/2"-13, G5

- jam, 1/2" NC hex

2шт.

15

FH339564

SUPPORT - (Gas engine) #8266001 and after

1шт.

16

13-824

BOLT,Hex, 1/2" - 13 x 1-1/2", Gr 5, Full Thd

1шт.

17

13-832

BOLT,Hex, 1/2" - 13 x 2", Gr 5

1шт.

18

FH339549

SUPPORT - (Diesel engine) #8266001 and after

1шт.

19

13-832

BOLT,Hex, 1/2" - 13 x 2", Gr 5

1шт.

20

13-840

BOLT,Hex, 1/2" - 13 x 2-1/2", Gr 5

- 1/2" x 2-1/2" N.C. hex.

1шт.

25-108

NUT,1/2"-13, G5

- 1/2" N.C. hex.

4шт.

95-8

WASHER,1/2"

flat 1/2"

5шт.

21

FH247254

BOLT - draw, adjustment

1шт.

25-108

NUT,1/2"-13, G5

- 1/2" N.C. hex.

1шт.

22

FH291385

SUPPORT - (Gas engine) Before #8266001

1шт.

23

13-1036

BOLT,Hex, 5/8" - 11 x 2-1/4", Gr 5

1шт.

24

13-1040

BOLT,Hex, 5/8" - 11 x 2-1/2", Gr 5

1шт.

25

FH293134

SUPPORT - (Diesel engine) Before #8266001

1шт.

26

13-1044

BOLT,Hex, 5/8" - 11 x 2-3/4", Gr 5

- 5/8" x 2-3/4" N.C. hex.

1шт.

27

13-1048

BOLT,Hex, 5/8" - 11 x 3", Gr 5

1шт.

25-1010

NUT,5/8"-11, G5

4шт.

95-10

WASHER,5/8"

- flat 5/8"

5шт.

28

FH292987

SHIM - engine support (Diesel only)

4шт.

29

FHO27714

SHIM - engine support (Diesel only)

2шт.

30

13-1032

BOLT,Hex, 5/8" - 11 x 2", Gr 5

3шт.

13-1040

BOLT,Hex, 5/8" - 11 x 2-1/2", Gr 5

1шт.

25-1010

NUT,5/8"-11, G5

4шт.

92-10

LOCK WASHER,5/8"

WASHER, LOCK, 5/8"

4шт.

31

FH720862

HOSE

- upper, radiator (Gas engine)

1шт.

32

G49625

SUPPORT

SLEEVE - thermostat (Gas engine)

1шт.

33

G11065

CASE

THERMOSTAT - (Gas engine)

1шт.

34

214-260

HOSE CLAMP,#36, 1.81" - 2.75", Type F Worm

3шт.

35

G11965

ELBOW

- water outlet, Serial Range: head-radiator

1шт.

221-3

DRAIN PLUG,Sq Hd, 3/8"-18 NPTF

PLUG - 3/8" sq. hd. pipe

1шт.

36

A30003

GASKET

- outlet elbow

1шт.

13-618

BOLT,Hex, 3/8" - 16 x 1-1/8", Gr 5

and L.W. Hex, 3/8"-16 x 1 1/8", G5, Full Thd

2шт.

37

214-258

HOSE CLAMP,#28, 1.31" - 2.25", Type F Worm

2шт.

38

FH720482

HOSE - lower, radiator (Gas engine)

1шт.

39

FH720466

HOSE - upper, radiator (Diesel engine)

1шт.

G45788

THERMOSTAT - (Diesel engine)

1шт.

40

214-260

HOSE CLAMP,#36, 1.81" - 2.75", Type F Worm

2шт.

41

FH720508

HOSE - lower, radiator (Diesel engine)

1шт.

42

214-258

HOSE CLAMP,#28, 1.31" - 2.25", Type F Worm

2шт.

Выбрано товаров: 59