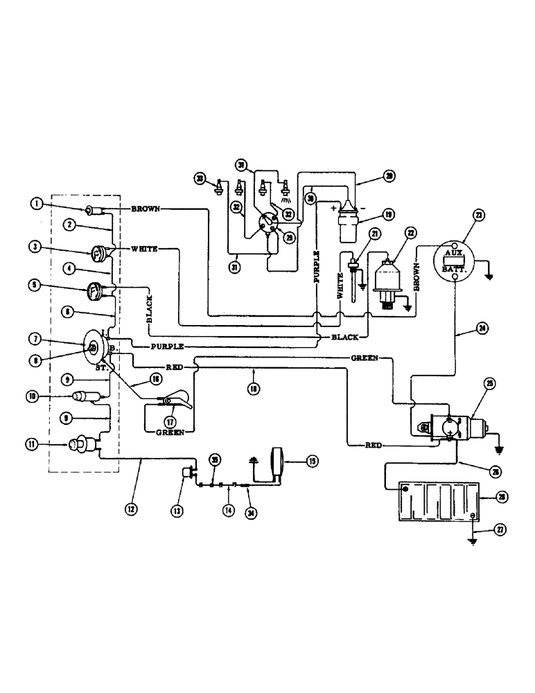
Запчасти Case IH 1255 (080) - ELECTRICAL SYSTEM, GAS (55) - ELECTRICAL SYSTEMS

Схема запчастей Case IH 1255 - (080) - ELECTRICAL SYSTEM, GAS (55) - ELECTRICAL SYSTEMS
FIT
1:1
100%

Артикул

Название

Примечание

Количество

1

F84923

LIGHT - amp. indicator warning

1шт.

F21950

BULB

1шт.

2

FH741546

WIRE - temp. gauge to warning light

1шт.

3

F13117

GAUGE

- temperature

1шт.

4

FH741272

WIRE - temp. gauge to oil pressure gauge

1шт.

5

F13116

SCREW

GAUGE - oil pressure

1шт.

6

FH741272

WIRE - oil gauge to ign. switch "I"

1шт.

7

A24511

SWITCH

- ignition, w/key (Gas)

1шт.

8

A24509

KEY

- ignition switch (Set of 2)

1шт.

9

FH741280

WIRE - switch to, Serial Range: fuse-switch

2шт.

10

F741108

FUSE HOLDER

1шт.

223-9

FUSE,9 Amp, Type SFE

- SFE 9 amp.

1шт.

11

FHO41137

SWITCH

- flashing warning light

1шт.

12

FH722314

WIRE - flasher, Serial Range: switch-flasher

1шт.

13

FH721852

LIGHT, WARNING

FLASHER

1шт.

14

FH741306

WIRE -, Serial Range: flasher-light

1шт.

15

FH721829

LAMP

LIGHT - flashing warning

1шт.

16

FH741694

WIRE - ign. sw. "S" to lockout switch

1шт.

17

FH741686

SWITCH

- lockout

1шт.

18

FH741314

WIRE HARNESS

1шт.

BROWN - amp., Serial Range: lite-alternator

1шт.

WHITE - temp. ga. to temp. sender

1шт.

BLACK - oil ga. to oil sender

1шт.

PURPLE - ign. sw. "I" to ign. coil

1шт.

RED - ign. sw. "B" to starter sol.

1шт.

GREEN - lockout sw. to starter sol.

1шт.

19

G44808

X

COIL - ignition

1шт.

20

G13085

ELECTRICAL WIRE

WIRE - ign., Serial Range: coil-distributor

1шт.

21

A21462

SENDER UNIT

UNIT - temperature sending

1шт.

22

F12034

SENDER UNIT

UNIT - oil pressure sending

1шт.

23

A41090

ALTERNATOR

1шт.

A41083

REGULATOR

1шт.

24

FH741520

WIRE - alternator to starter sol.

1шт.

25

A26584

WASHER

STARTER MOTOR

1шт.

A40795

SOLENOID

1шт.

26

FH721050

CABLE - battery (Pos.) to starter sol.

1шт.

27

FH721068

CABLE - battery, Serial Range: negative-ground

1шт.

28

G44805

X

BATTERY - 12-volt

1шт.

FHO41616

HOLD - down - battery (Not shown)

1шт.

FH702316

BOLT

- battery hold-down (Not shown)

2шт.

29

A30358

DISTRIBUTOR

1шт.

30

G44045

WIRE -, Serial Range: coil-distributor

1шт.

31

G44044

ELECTRICAL WIRE

WIRE - spark plug #1 and #4

2шт.

32

A29994

CABLE

WIRE - spark plug #2 and #3

2шт.

33

G44840

SPARK PLUG

- 18MM

4шт.

G46839

GASKET

- plug

1шт.

34

FHO41145

CONNECTOR - wire

1шт.

35

FH722470

BAND - wedge lock

4шт.

F35410

WIRE - anti-dieseling device

1шт.

Выбрано товаров: 49