Запчасти Case IH 201 (A-027) - WIRING DIAGRAM (55) - ELECTRICAL SYSTEMS

Схема запчастей Case IH 201 - (A-027) - WIRING DIAGRAM (55) - ELECTRICAL SYSTEMS
FIT
1:1
100%

Артикул

Название

Примечание

Количество

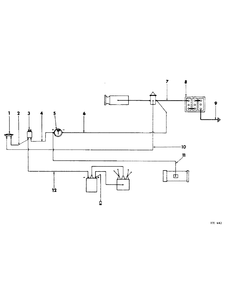
1

BUTTON, starter (refer to "instrument panel")

1шт.

2

618877R11

CABLE, starter button to ignition switch

1шт.

3

SWITCH, ignition (refer to "instrument panel")

1шт.

4

618877R11

CABLE, ignition, Serial Range: switch-ammeter

1шт.

5

AMMETER (refer to "instrument panel")

1шт.

6

618884R11

CABLE, Serial Range: ammeter-solenoid

1шт.

7

617990R91

CABLE

, Serial Range: battery-solenoid

1шт.

CLIP, no. 8 closed

1шт.

BOLT W/NUT, 3/8 x 1/2" mach

1шт.

LK-WASHER, 3/8"

1шт.

8

1MS

BATTERY, dry-charged auto lite (6V)

1шт.

9

613496R91

CABLE

, Serial Range: battery-ground

1шт.

10

618879R11

CABLE, starter, Serial Range: button-solenoid

1шт.

11

618879R11

CABLE, Serial Range: ammeter-generator

1шт.

12

612316R11

CABLE, cort to ignition switch

1шт.

Выбрано товаров: 15