Запчасти Case IH 201 (A-053) - WIRING DIAGRAM, LIGHTING, CARBURETED AND DIESEL WITH OUT SAFETY FLASHING LIGHT (55) - ELECTRICAL SYSTEMS

Схема запчастей Case IH 201 - (A-053) - WIRING DIAGRAM, LIGHTING, CARBURETED AND DIESEL WITH OUT SAFETY FLASHING LIGHT (55) - ELECTRICAL SYSTEMS
FIT
1:1
100%

Артикул

Название

Примечание

Количество

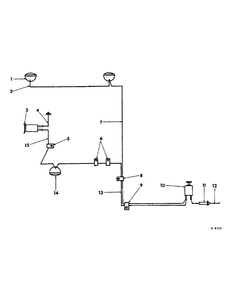
1

HEADLIGHT, Serial Range: (refer-"headlight")

1шт.

2

619047R11

CABLE, Serial Range: headlight-headlight

1шт.

3

362002R92

SOCKET

breakaway connector

1шт.

SCREW, 1/4 x 5/8" cd-pltd std-rd-hd w/nut

2шт.

LK-WASHER, 1/4" cd-pltd

2шт.

4

618240R11

CABLE, connector, Serial Range: socket-ground

1шт.

5

120520

CLIP

no. 3 closed

1шт.

BOLT, 1/4 x 1/2" cd-pltd mach w/nut

1шт.

LK-WASHER, 1/4"

1шт.

6

613753R1

CLIP, tail light wire

2шт.

7

618882R11

CABLE, light switch to RH headlight

1шт.

613755R1

CLIP, cable

2шт.

8

120521

CLIP,1/4", 1/4" Bolt

no. 4 closed

1шт.

SCREW, 1/4 x 1/2" cd-pltd slt-rd-hd

1шт.

LK-WASHER, 1/4" cd-pltd

1шт.

9

125912

CLIP

no. 4 closed 5/16" bolt

1шт.

10

SWITCH, light (refer to "instrument panel")

1шт.

11

618891R91

FUSE HOUSING, ignition switch to light switch cable

1шт.

106653

FUSE

20 ampere (6 volt)

1шт.

117142

FUSE,10 Amp, Type 3AG

10 ampere (12 volt)

1шт.

12

618880R11

CABLE, light switch to voltage regulator (diesel only)

1шт.

13

612509R11

CABLE, light switch to tail light

1шт.

14

LIGHT, tail (refer to "combination work & tail light")

1шт.

15

613754R11

CABLE, connector socket to tail light

1шт.

Выбрано товаров: 24