Запчасти Case IH 201 (A-054) - WIRING DIAGRAM, LIGHTING, CARBURETED WITH SAFETY FLASHING LIGHT (55) - ELECTRICAL SYSTEMS

Схема запчастей Case IH 201 - (A-054) - WIRING DIAGRAM, LIGHTING, CARBURETED WITH SAFETY FLASHING LIGHT (55) - ELECTRICAL SYSTEMS
FIT
1:1
100%

Артикул

Название

Примечание

Количество

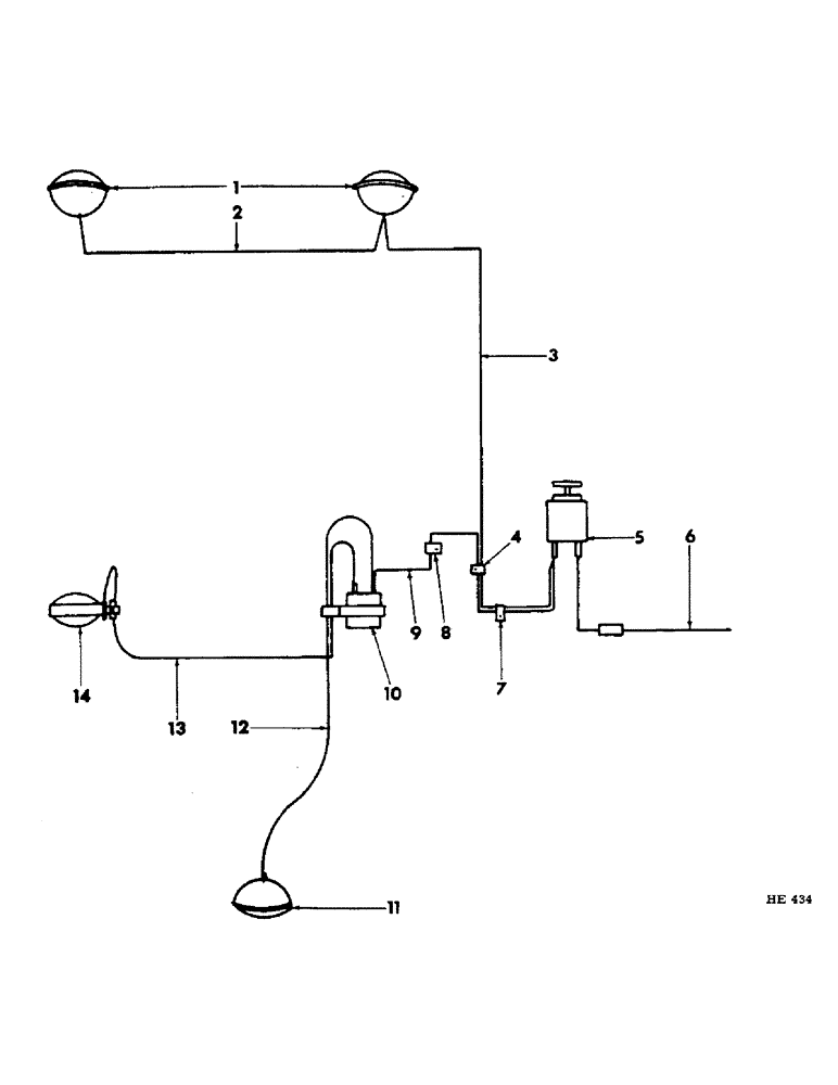
1

HEADLIGHT, Serial Range: (refer-"headlight")

1шт.

2

619047R11

CABLE, Serial Range: headlight-headlight

1шт.

613755R1

CLIP, cable

1шт.

3

618882R11

CABLE, light switch to RH headlight

1шт.

4

120521

CLIP,1/4", 1/4" Bolt

no. 4 closed

1шт.

SCREW, 1/4 x 1/2" cd-pltd cd-hd slt mach w/nut

1шт.

LK-WASHER, 1/4" cd-pltd

1шт.

5

62801DC

SWITCH

light (refer to "instrument panel")

1шт.

6

618891R91

FUSE HOUSING, ignition switch to light switch cable

1шт.

455844

FUSE,25 Amp, Type 3AG

25 ampere (6 volt)

1шт.

7

125912

CLIP

no. 4 closed for 5/16" bolt

1шт.

8

120520

CLIP

no. 3 operation platform to cable & flasher

2шт.

9

612509R11

CABLE, flasher to light switch

1шт.

10

FLASHER, 12 volt (refer to "safety flashing light")

1шт.

11

LIGHT, tail (refer to "combination work & tail ight")

1шт.

12

612316R11

CABLE, flasher to tail light

1шт.

13

636370R91

CABLE, safety, Serial Range: light-flasher

1шт.

14

LIGHT ASSEMBLY (refer to "safety flashing light")

1шт.

Выбрано товаров: 18