Запчасти Case IH 375 (G-08) - ELECTRICAL SYSTEM, WIRING DIAGRAM (06) - ELECTRICAL SYSTEMS

Схема запчастей Case IH 375 - (G-08) - ELECTRICAL SYSTEM, WIRING DIAGRAM (06) - ELECTRICAL SYSTEMS
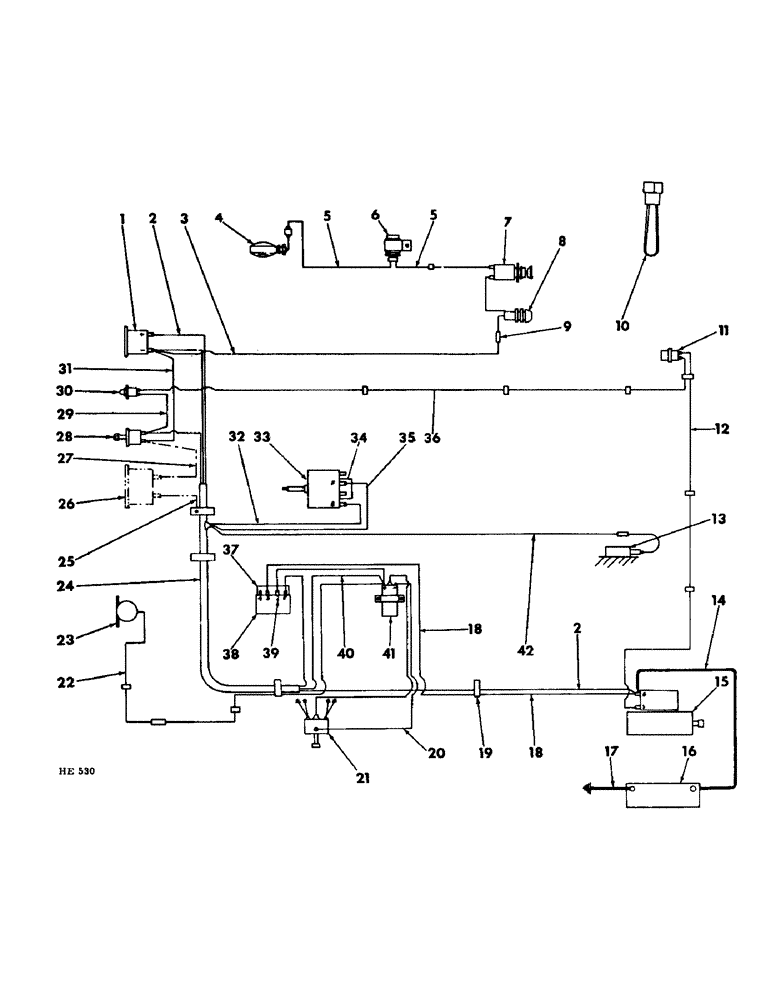
23
26
2
2
11
13
33
17
10
39
28
18
12
4
34
42
1
8
22
38
41
19
9
16
18
27
15
25
5
5
21
29
36
14
40
6
37
31
3
32
7
20
35
30
24
FIT
1:1
100%

Артикул

Название

Примечание

Количество

1

154818C91

GAUGE ASSY.

AMMETER, instrument panel

1шт.

2

CABLE, ammeter positive terminal to starting motor solenoid switch (NSS) (for service order 1 - 598121R1, wiring HARNESS)

1шт.

3

598156R1

CABLE, ammeter negative terminal to flashing safety light unit

1шт.

4

LIGHT, flashing safety (for component parts of this assembly refer to "FLASHING SAFETY LIGHT" in section "G" of this parts catalog)

1шт.

5

595983R91

CABLE, flashing safety light to flasher unit or jumper cable to light switch

2шт.

6

394132R91

FLASHER UNIT

safety light (for component parts of this assembly refer to "FLASHING SAFETY LIGHT" in section "G" of this parts catalog)

1шт.

7

62801DC

SWITCH

light (for component parts of this assembly refer to "LIGHT SWITCH" in section "G" of this parts catalog)

1шт.

8

592700R92

HOLDER, flashing safety light fuse

1шт.

9426333

FUSE,15 Amp, Type 3AG

1-1/4" long 15 amp

1шт.

9

376749R1

BODY

CONNECTOR, ammeter cable to flashing safety light fuse holder cable

1шт.

10

394473R91

CABLE, jumper (when steady light is preferred or flashing light is prohibited by law) (also refer to "FLASHING SAFETY LIGHT" in section "G" of this parts catalog)

1шт.

11

382728R91

SWITCH

safety starting

1шт.

464623R1

WASHER

21/32 x 1-1/2 x 11 ga

1шт.

12

597827R1

CABLE, safety starting switch to engine starting motor

1шт.

119702R1

CLIP

safety switch cable

2шт.

140577

CLIP, safety switch

1шт.

13

SOLENOID, carburetor fuel shut-off (for component parts of this assembly refer to "FUEL SHUT-OFF VALVE" in section "F" of the ENG-1 parts catalog)

1шт.

14

896063R91

CABLE, battery to starting motor solenoid switch

1шт.

15

1107268

MOTOR, 12 volt starting (for component parts of this assembly refer to "CRANKING MOTOR" in section "G" of this parts catalog)

1шт.

180124

BOLT,Hex, 3/8" - 16 x 1 1/4", Gr 5

3/8 x 1-1/4"

3шт.

120622

NUT,#8-32

1шт.

120377

NUT,3/8" - 16, Gr 5

3шт.

121841

LOCK WASHER,#8

WASHER, LOCK, #8

1шт.

120382

LOCK WASHER,Helical Spring, 3/8"

WASHER, LOCK, 3/8"

4шт.

16

BATTERY, ignition (for component parts refer to "BATTERY AND TRAY" in section "G" of this parts catalog)

1шт.

17

181342R91

CABLE

, Serial Range: battery-ground

1шт.

180121

BOLT,Hex, 3/8" - 16 x 7/8", Gr 5

3/8 x 7/8"

1шт.

120377

NUT,3/8" - 16, Gr 5

1шт.

120382

LOCK WASHER,Helical Spring, 3/8"

WASHER, LOCK, 3/8"

1шт.

18

598125R1

CABLE, voltage regulator No. 3 terminal to engine starting motor solenoid switch

1шт.

19

105247

CLAMP, electrical cable

1шт.

20

CABLE, engine coil to engine distributor (for part numbers and components refer to "ENGINE IGNITION UNIT" in section "F" of this parts catalog ENG-1)

1шт.

21

DISTRIBUTOR, engine ignition (for component parts of this assembly refer to "DISTRIBUTOR" in section "F" of ENG-1 parts catalog)

1шт.

22

598126R1

CABLE, electric fuel pump to engine coil

1шт.

119702R1

CLIP

pump cable

1шт.

140577

CLIP, pump cable

1шт.

23

394327R92

PUMP

electric fuel (also refer to "FUEL LINES" in section "E" of this parts catalog)

1шт.

24

598121R1

HARNESS, electric wiring

1шт.

101980R1

CLIP

CLAMP, cable harness

1шт.

101981R1

CLIP

CLAMP, cable harness

1шт.

105963R1

CLIP

CLAMP, cable harness

1шт.

515-21159

CLAMP,15.9mm ID, 7.1mm Bolt Hole, P Type

cable harness

1шт.

25

598389R1

CABLE, hourmeter ground (special)

1шт.

26

621657C91

HOURMETER, instrument panel (for component parts of this assembly refer to "HOURMETER" in section "H" of this parts catalog)

1шт.

27

598936R1

CABLE, safety starting switch to instrument panel hourmeter

1шт.

28

403562R2

SWITCH

key ignition (for component parts of this assembly refer to "KEY IGNITION SWITCH" in section "G" of this parts catalog)

1шт.

29

CABLE, starter button to key ignition switch (NSS) (for service order 1 - 598121R1, wiring HARNESS)

1шт.

30

393209R91

SWITCH

BUTTON, engine starting

1шт.

373612R1

CAP

starter button

1шт.

31

598122R1

CABLE, ammeter to key ignition switch

1шт.

32

CABLE, ammeter to "B" terminal on alternator (NSS) (for service order 1 - 598121R1, wiring HARNESS)

1шт.

33

ALTERNATOR, (for component parts of this assembly refer to "ALTERNATOR" in section "G" of this parts catalog)

1шт.

34

969541R1

CONNECTOR, ELEC

CONNECTOR, generator field terminal

1шт.

35

CABLE, "F" terminal on voltage regulator to "F" terminal on alternator (NSS) (for service order 1 - 598121R1, wiring HARNESS)

1шт.

36

597826R1

CABLE, engine starting button to safety starting switch

1шт.

119702R1

CLIP

switch cable

3шт.

37

969325R1

ELEC CONNECTOR,Female

CONNECTOR, voltage regulator

1шт.

38

1119513

VOLTAGE REGULATOR

REGULATOR, voltage (for component parts of this assembly refer to "VOLTAGE REGULATOR" in section "G" of this parts catalog)

1шт.

180016

SPRING

1/4 x 1/2"

2шт.

492-11025

LOCK WASHER,1/4"

WASHER, LOCK, 1/4"

2шт.

39

598124R1

CABLE, voltage regulator terminal to engine coil

1шт.

40

CABLE, key ignition switch to engine coil (NSS) (for service order 1 - 598121R1, wiring HARNESS)

1шт.

41

COIL, engine ignition (for component parts of this assembly refer to "ENGINE IGNITION UNIT" in section "F" of this ENG-1 parts catalog)

1шт.

42

CABLE, carburetor fuel shut-off solenoid to connect green cable to engine coil (NSS) (for service order 1 - 598121R1, wiring HARNESS)

1шт.

Выбрано товаров: 64