Запчасти Case IH 4000 (08-27) - ELECTRICAL, OPERATORS CAB WIRING (06) - ELECTRICAL

Схема запчастей Case IH 4000 - (08-27) - ELECTRICAL, OPERATORS CAB WIRING (06) - ELECTRICAL
FIT
1:1
100%

Артикул

Название

Примечание

Количество

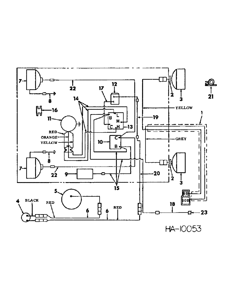
1

829154C1

HARNESS

flasher light cable

1шт.

2

394262R1

WASHER

GASKET, light

2шт.

3

LIGHT ASSY, flashing safety warning, For service parts refer to safety flashing light

2шт.

25-158

JAM NUT,Jam, 1/2"-20, G5

1/2-20 hex-jam

2шт.

4

155491C91

THERMOSTAT

condenser, For use w/air conditioner

1шт.

5

165129C91

CLUTCH

ASSY, compressor, For use w/air conditioner

1шт.

6

828596C1

CABLE

condenser thermostat, For use w/air conditioner

2шт.

7

175569C91

HEADLAMP

HEAD LIGHT, cab, For service parts refer to operators cab headlight

2шт.

120238

JAM NUT,Jam, 1/2"-13, G5

1/2-13 hex-jam

2шт.

8

827430C1

CABLE

ASSY, headlight ground

2шт.

9

173907C1

LIGHT ASSY, dome

1шт.

455490

BULB,C-6, #1003, 12V, .94W

LAMP, dome light

1шт.

827439C1

CONNECTOR, male

1шт.

10

168251C1

SWITCH

ASSY, light control

1шт.

109311H

JAM NUT

switch mounting

1шт.

11

175576C91

BLOWER

ASSY, For service parts refer to operators cab blower section 13

1шт.

12

175575C1

THERMOSTAT

SWITCH, thermostat control, For use w/air conditioner

1шт.

13

168822C2

SWITCH

blower control

1шт.

14

827432C1

HARNESS ASSY, blower wiring

1шт.

15

827445C1

CABLE ASSY, power to dome light switch and blower switch

1шт.

113752

GROMMET, 5/16 ID power cable

1шт.

16

396015R1

GROMMET

capillary tube 1/8 O.D. upper roof RH

1шт.

17

CABLE ASSY, blower switch to thermostat switch, Use with air conditioner, For service order 6 inch of 16 GA wire from bulk stock no. 995056R1 and add 2 - terminals 915073R1 and 2 - heat shrink sleever 1 inch long

1шт.

18

830328C2

CABLE, power supply extension

1шт.

19

CABLE ASSY, thermostat to condenser, Use w/air conditioner, For service order 88 inch of 16 GA wire from bulk stock no. 995056R1 and add 1 - type HI terminal, 1-377279C1 terminal and 2 - heat shrink sleeves 1 inch long

1шт.

20

830327C2

CABLE, thermostat to consdenser ext, For use w/air conditioner

1шт.

21

827441C1

CLIP, cable

7шт.

22

827466C1

HARNESS ASSY, upper headlight

1шт.

23

CONNECTOR, cab power supply, For connecting part refer to electrical system rear harness

1шт.

Выбрано товаров: 29