Запчасти Case IH 4000 (08-29) - ELECTRICAL, OPERATORS CAB WIRING (06) - ELECTRICAL

Схема запчастей Case IH 4000 - (08-29) - ELECTRICAL, OPERATORS CAB WIRING (06) - ELECTRICAL
FIT
1:1
100%

Артикул

Название

Примечание

Количество

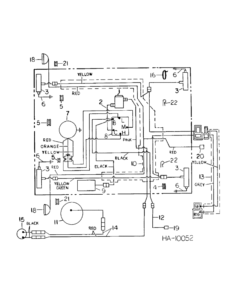
1

175575C1

THERMOSTAT

SWITCH, thermostat control, For use w/air conditioner

1шт.

109311H

JAM NUT

switch mounting

1шт.

2

175798C1

CABLE, blower, Serial Range: switch-thermostat

1шт.

3

130882C91

LAMP

LIGHT ASSY, warning, For service parts refer to operators cab warning light

4шт.

26618R1

SCREW

10-24 x 2-1/2 pan hd cr rec mach

8шт.

19910R1

LOCK NUT

10-24 hex lock

8шт.

4

117736C1

GROMMET

warning light rear

1шт.

5

128157

GROMMET,3/8" ID x 27/32" x .062", Diag Cut

warning light front and blower cable

3шт.

6

823651C1

CABLE

warning light ground

4шт.

7

109246C93

BLOWER

ASSY, cab, Replaces 823820C91, For service parts refer to operators cab blower section 13

1шт.

160556

SCREW,Cross Pan Hd, 1/4" - 20 x 1"

8шт.

492-11025

LOCK WASHER,1/4"

WASHER, LOCK, 1/4"

1шт.

8

168822C2

SWITCH

blower control

1шт.

109311H

JAM NUT

switch mounting

1шт.

9

823757C91

LIGHT

ASSY, interior, Includes 1-455490 lamp

1шт.

455490

BULB,C-6, #1003, 12V, .94W

LAMP, interior light

1шт.

24416R1

SCREW,Cross Oval Hd, #6 x 3/8"

#6-20 x 3/8 ovh cr rec type ab tapping

4шт.

10

823658C2

HARNESS

wiring

1шт.

9413950

LOCK NUT,1/4"-20, GB

NUT, 1/4-20 hex

2шт.

11

165129C91

CLUTCH

ASSY, compressor, For use w/air conditioner

1шт.

12

831787C1

CABLE

power supply extension

1шт.

13

831788C1

HARNESS

flashing light cable

1шт.

14

828596C1

CABLE

condenser thermostat

1шт.

15

155491C91

THERMOSTAT

condenser

1шт.

16

289862C1

CABLE TIE,3/16" x 7"

STRAP, harness tie

1шт.

17

117974

GROMMET, blower switch cable

1шт.

18

HEADLIGHT, cab, Not part of cab assy, For service parts refer to headlight and taillight, 4000 Windrower serial no. 3250 and since, 5000 Windrower serial no. 1350 and since

2шт.

19

CONNECTOR, cab power supply, For connecting part refer to electrical system rear harness

1шт.

20

CONNECTOR, cab headlight, For connecting part refer to electrical system front harness

1шт.

21

823618C1

GROMMET

headlight cable

2шт.

22

299403C1

CLAMP

rear warning

4шт.

Выбрано товаров: 31