Запчасти Case IH 4586 (08-02[A]) - ELECTRICAL, BATTERY AND CONNECTIONS, 4586 TRACTORS WITH SERIAL NO. 1501 AND ABOVE (06) - ELECTRICAL

Схема запчастей Case IH 4586 - (08-02[A]) - ELECTRICAL, BATTERY AND CONNECTIONS, 4586 TRACTORS WITH SERIAL NO. 1501 AND ABOVE (06) - ELECTRICAL
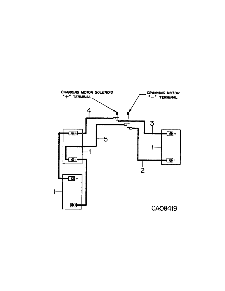
1
1
3
4
1
2
5
FIT
1:1
100%

Артикул

Название

Примечание

Количество

1

IHCLM31S

BATTERY, maintenance free

3шт.

522639C1

NUT

battery terminal special

6шт.

2

131011C1

CABLE ASSY.

CABLE ASSY, ground to battery RH

1шт.

3

131012C1

CABLE ASSY.

CABLE ASSY, RH battery to cranking motor solenoid

1шт.

121589C1

INSULATOR

battery cable boot, Furnish as part of 131012C1

1шт.

CONDUIT, convoluted, Furnish 6.0 inches from bulk roll marked 464835C1

1шт.

4

121950C1

CABLE ASSY.

CABLE ASSY, LH battery to cranking motor solenoid

1шт.

121589C1

INSULATOR

battery cable boot, Furnish as part of 121950C1

1шт.

CONDUIT, convoluted, Furnish 6.0 inches from bulk roll marked 464835C1

1шт.

5

121948C1

CABLE ASSY.

CABLE ASSY, ground to battery LH

1шт.

313445C1

CLAMP

cable

2шт.

174916

LOCK WASHER,Ext-Int Tooth, 1/4"

WASHER, 1/4 ext-int tooth lock

2шт.

120375

NUT,Hex, 1/4" - 20, Gr 5

2шт.

442991C1

CLAMP

cable

1шт.

180124

BOLT,Hex, 3/8" - 16 x 1 1/4", Gr 5

3/8 x 1-1/4 type 5

1шт.

120382

LOCK WASHER,Helical Spring, 3/8"

WASHER, LOCK, 3/8"

1шт.

120377

NUT,3/8" - 16, Gr 5

1шт.

Выбрано товаров: 17