Запчасти Case IH 1210 (M30) - ELECTRICAL EQUIPMENT, ELECTRICAL WIRING, STARTING AND HEADLAMPS 1210 AND 1212 MODELS (06) - ELECTRICAL SYSTEMS

Схема запчастей Case IH 1210 - (M30) - ELECTRICAL EQUIPMENT, ELECTRICAL WIRING, STARTING AND HEADLAMPS 1210 AND 1212 MODELS (06) - ELECTRICAL SYSTEMS
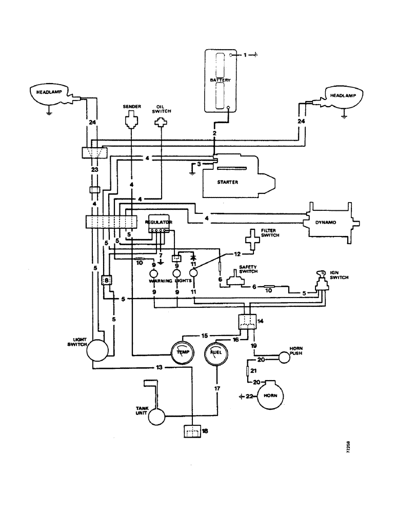
18
17
11
5
9
4
3
4
24
4
20
14
5
10
23
10
15
22
12
7
1
8
11
9
4
2
5
20
9
16
6
5
5
21
24
9
5
6
19
5
13
4
FIT
1:1
100%

Артикул

Название

Примечание

Количество

1

K917372

CABLE

, Serial Range: battery-earth

1шт.

2

K947407

CABLE

, Serial Range: battery-starter

1шт.

K621621

CABLE

CLIP, cable to cylinder block

1шт.

K621609

CLIP

cable to radiator bracket.

1шт.

K603925

SCREW,Pan, 1/4" - 20 x 5/8"

1/4 UNC x 5/8 in, cable to radiator bracket.

1шт.

K626341

SPRING WASHER

WASHER spring, 1/4 in, cable to radiator bracket.

1шт.

K607043

NUT

1/4 UNC, cable to radiator bracket.

1шт.

K87560

CONTACT HOUSING

COVER rubber, starter terminal

1шт.

3

K918762

CABLE

, Serial Range: starter-earth

1шт.

4

K921162

HARNESS

wiring, with half 8-way connector

1шт.

K921276

CONDUIT

1шт.

K82317

GROMMET

11/16 in, conduit

2шт.

K621618

CLIP

, Serial Range: conduit-engine

2шт.

5a

K940374

HARNESS

wiring, with half 8-way connector (1212)

1шт.

5b

K920979

HARNESS

wiring, with half 8-way connector (1210)

1шт.

K621600

CLIP

Nylastic, harness to fuel tank.

1шт.

86625206

SCREW,Phillips Drive, Pan HD, #10 - 32 x 1/2"

No. 10 UNF x 1/2 in, harness to fuel tank.

1шт.

K626340

RING

WASHER spring, 3/16 in, harness to fuel tank.

1шт.

K617080

NUT

No. 10 UNF, harness to fuel tank.

1шт.

6

K940317

HARNESS

wiring, safety switch

1шт.

7

K924142

CABLE

LEAD, Serial Range: regulator-earth

1шт.

K925268

BLADE

connector

1шт.

8

K86230

CONNECTOR, ELEC

CONNECTOR double

2шт.

9a

K945365

HARNESS

wiring, instrument panel, with hazard warning switch

1шт.

9b

K921150

HARNESS

wiring, instrument panel

1шт.

10

K67916

ELEC CONNECTOR

CONNECTOR single

2шт.

11

K921439

HARNESS

filter warning lamp

1шт.

12

K921364

CABLE

LEAD, warning lamp switch

1шт.

K10518

BUCKLE

CLIP buckle

3шт.

13

K940375

WIRE

LEAD, lighting switch to rear lamps

1шт.

K940741

CONDUIT

1шт.

K621692

CLIP

conduit

2шт.

K621693

CLIP

1шт.

88542

BOLT,Hex, 1/4"-20 x 1/2", Gr 5

SCREW set, 1/4 UNC x 1/2 in, leads to gearbox

3шт.

K626341

SPRING WASHER

WASHER spring, 1/4 in, leads to gearbox cover.

3шт.

K621600

CLIP

Nylastic, leads to gearbox cover.

1шт.

K626340

RING

WASHER spring, 3/16 in, leads to gearbox cover.

1шт.

86625206

SCREW,Phillips Drive, Pan HD, #10 - 32 x 1/2"

No. 10 UNF x 1/2 in, leads to gearbox cover.

1шт.

14

K925309

CONNECTOR, ELEC

CONNECTOR four-way

1шт.

15

K921128

ELECTRICAL WIRE

LEAD, connector to temperature gauge

1шт.

16

K945841

ELECTRICAL WIRE

LEAD, connector to voltage stabilizer

1шт.

17

K921156

NO LONGER SERVICED

LEAD, fuel gauge

1шт.

18

K908905

CONNECTOR, ELEC

CONNECTOR three-way, side/rear lamps

1шт.

19

K921128

ELECTRICAL WIRE

LEAD, connector to horn push

1шт.

20

K921199

ELECTRICAL WIRE

LEAD, horn, Serial Range: push-horn

2шт.

21

K67916

ELEC CONNECTOR

CONNECTOR single

1шт.

22

K908902

WIRE

LEAD, Serial Range: horn-earth

1шт.

23

K921237

ELECTRICAL WIRE

LEAD, harness to headlamp leads (inboard headlamps)

1шт.

K903822

WASHER

CLIP, leads to bonnet front (double filament)

6шт.

24a

K921571

ELECTRICAL WIRE

LEAD, headlamps (double filament)

1шт.

24b

K921573

ELECTRICAL WIRE

LEAD, harness to headlamps (inboard headlamps)

1шт.

K903822

WASHER

CLIP, leads to bonnet front (single filament)

9шт.

K914196

ELECTRICAL WIRE

LEAD earth, headlamps (single filament)

2шт.

24c

K921238

ELECTRICAL WIRE

LEAD, harness to headlamps (outboard headlamps)

1шт.

K903822

WASHER

CLIP, leads to bonnet front (outboard headlamps)

1шт.

Выбрано товаров: 55