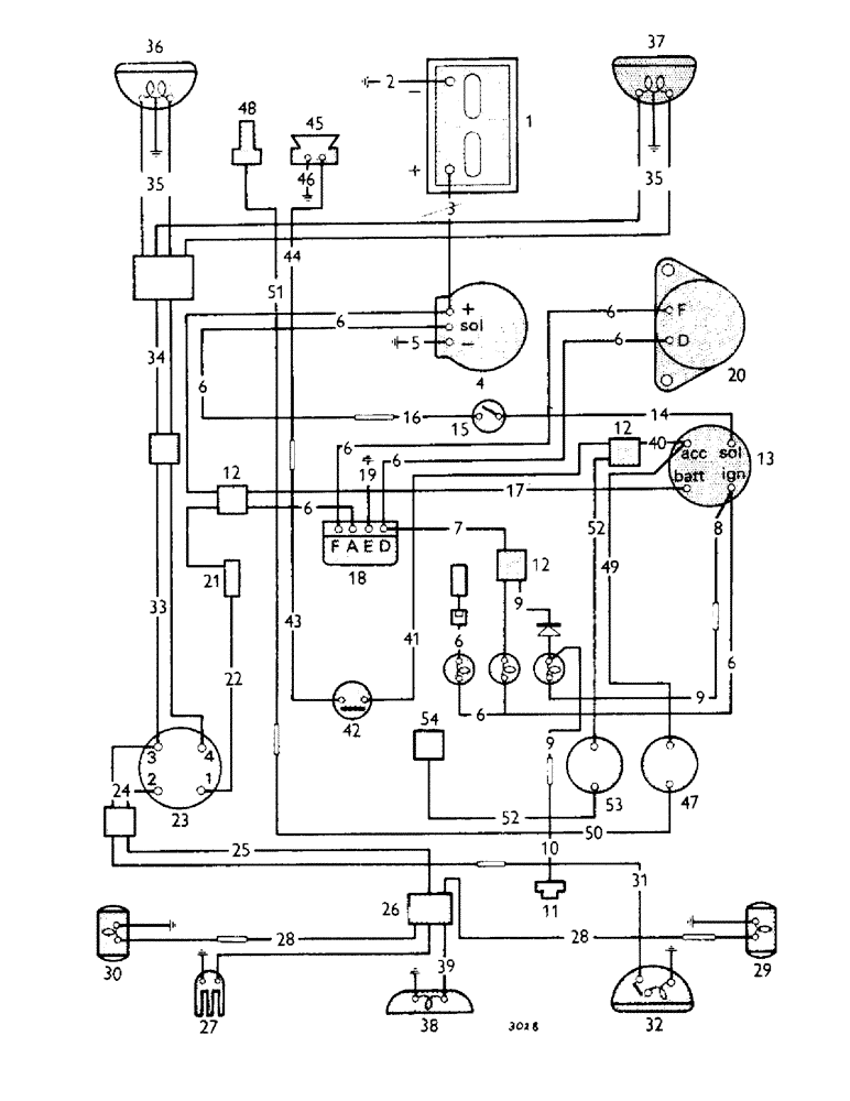
Запчасти Case IH 880B (116) - ELECTRICAL EQUIPMENT, TRACTOR 530001 TO 544391 (06) - ELECTRICAL SYSTEMS

Схема запчастей Case IH 880B - (116) - ELECTRICAL EQUIPMENT, TRACTOR 530001 TO 544391 (06) - ELECTRICAL SYSTEMS
35
42
1
45
6
9
19
50
15
20
54
35
5
30
14
7
26
8
49
28
37
36
6
29
43
6
13
33
39
40
6
9
9
44
41
6
23
18
6
11
12
27
47
6
34
16
17
53
12
21
2
6
4
31
46
10
51
22
12
32
24
52
48
6
38
28
52
25
3
6
FIT
1:1
100%

Артикул

Название

Примечание

Количество

1

K907789

BATTERY

- 12 volt

1шт.

K909819

NO LONGER SERVICED

COVER - battery

1шт.

K909760

CLAMP

- battery

1шт.

K908394

BUSHING

- seating pad

1шт.

K24892

RATCHET

- plate, 1/4 in.

2шт.

K909818

STUD

- clamping

2шт.

K19470

WASHER

- 1/4 in.

2шт.

K19480

SPRING WASHER

- spring, 1/4 in.

2шт.

K19435

NUT

- wing, 1/4 BSF

2шт.

2

K913945

CABLE

- battery, Serial Range: negative-earth

1шт.

K602840

SCREW

SETSCREW - 5/16 UNC x 1/2 in. battery, Serial Range: cable-earth

1шт.

K11517

WASHER

- shakeproof, 5/16 in. battery, Serial Range: cable-earth

1шт.

K607004

NUT

- 5/16 UNC battery, Serial Range: cable-earth

1шт.

3

K914193

CABLE

- battery, Serial Range: positive-starter

1шт.

K621641

CLIP

1шт.

K602701

BOLT

- setscrew, 1/4 UNC x 1/2 in.

1шт.

K19480

SPRING WASHER

- spring, 1/4 in.

1шт.

K15518

CLAMP

- clip, 7/16 in.

1шт.

K87560

CONTACT HOUSING

- rubber cover--starter

1шт.

4

K913007

X

STARTER - (Lucas M45)

1шт.

413-618

BOLT,Hex, 3/8" - 16 x 1-1/8", Gr 5

SETSCREW - 3/8 UNC x 1 1/8 in.

3шт.

K19482

SPRING WASHER

WASHER - lock, spring, 3/8 in.

3шт.

5

K918762

CABLE

- starter to earth (supersedes 908844)

1шт.

K912380

NO LONGER SERVICED

CONDUIT

1шт.

K82317

GROMMET

- conduit

2шт.

K89523

BRACKET

- clip, 3/4 in. conduit attachment

2шт.

K602700

SCREW,1/4" - 20 x 3/8"

SETSCREW - 1/4 UNC x 3/8 in. conduit attachment

1шт.

K602702

SCREW

SETSCREW - 1/4 UNC x 5/8 in. conduit attachment

1шт.

K607000

NUT

- 1/4 UNC conduit attachment

1шт.

K19480

SPRING WASHER

- spring, 1/4 in. conduit attachment

2шт.

K908351

INDICATOR LIGHT

LIGHT - indicator, warning (dynamo charge and oil pressure), Serial Range: 530001-543156

1шт.

BULB - 12 volt, 2.4 watt MES, Serial Range: 530001-543156

2шт.

K912382

CABLE

- wiring harness, Serial Range: 530001-543156

1шт.

K621600

CLIP

- Nylastic, Serial Range: 530001-543156

2шт.

K12189

SCREW

- 2 BA x 1/2 in. (replaces 12121), Serial Range: 530001-543156

1шт.

K11109

NUT

- 2 BA, Serial Range: 530001-543156

2шт.

K19488

SPRING WASHER

- spring, 3/16 in., Serial Range: 530001-543156

2шт.

6

K918793

HARNESS - wiring, Serial Range: 543157-544391

1шт.

7

K921405

SPARE PART

LEAD - regulator to warning lamp, Serial Range: 543157-544391

1шт.

8

K921406

ELECTRICAL WIRE

WIRE - lead--isolating switch to filter warning lamp, Serial Range: 543157-544391

1шт.

9

K921365

NO LONGER SERVICED

HARNESS - oil filter warning lamp, Serial Range: 543157-544391

1шт.

10

K921364

CABLE

- lead--switch to connector, Serial Range: 543157-544391

1шт.

K621665

CLIP

- PTO case and frame platform, Serial Range: 543157-544391

2шт.

K19934

CABLE CLIP

CLIP - cable, main frame, Serial Range: 543157-544391

1шт.

K602701

BOLT

- setscrew, 1/4 UNC x 1/2 in., Serial Range: 543157-544391

1шт.

K19480

SPRING WASHER

- spring, 1/4 in., Serial Range: 543157-544391

1шт.

K621666

CLIP - clutch cover, Serial Range: 543157-544391

1шт.

11

K921317

SENDER UNIT

SWITCH - oil filter warning lamp

1шт.

12

K86230

CONNECTOR, ELEC

CONNECTOR - double

2шт.

13

K961975

NO LONGER SERVICED

SWITCH - isolating and starter, supersedes 912384 (AC-Delco 1533514)

1шт.

K918835

KEY

- (Yale type) (used with 961975)

2шт.

K912417

KEY

- switch (used with 912384)

2шт.

K912408

NUT

- switch retaining

1шт.

K11513

WASHER - shakeproof, 3/4 in.

1шт.

14

K918669

CABLE

- lead--starter switch to safety, U865 (911869) (starter safety switch)

1шт.

15

K918672

NEUTRAL START SWITCH

SWITCH - safety, starter, U865 (911869) (starter safety switch)

1шт.

K626732

NO LONGER SERVICED

PIECE - distance, switch to tank support, U865 (911869) (starter safety switch)

2шт.

K19393

SETSCREW - 4 BA x 3/4 in. switch to tank support, U865 (911869) (starter safety switch)

2шт.

K623493

NUT - 4 BA switch to tank support, U865 (911869) (starter safety switch)

2шт.

K11885

SPRING

- washer, 4 BA switch to tank support, U865 (911869) (starter safety switch)

2шт.

K920281

CLUTCH

- peg, U865 (911869) (starter safety switch)

1шт.

K19482

SPRING WASHER

WASHER - spring, 3/8 in., U865 (911869) (starter safety switch)

1шт.

K918619

LEVER - switch to clutch pedal, U865 (911869) (starter safety switch)

1шт.

K918620

ROD - pull switch to clutch pedal, U865 (911869) (starter safety switch)

1шт.

K625108

SPRING

- switch to clutch pedal, U865 (911869) (starter safety switch)

1шт.

K19470

WASHER

- 1/4 in. switch to clutch pedal, U865 (911869) (starter safety switch)

1шт.

K11934

PIN

- split, 1/16 x 1/2 in., U865 (911869) (starter safety switch)

2шт.

16

K918675

SPARE PART

LEAD - safety switch to connector, U865 (911869) (starter safety switch)

1шт.

17

K912386

SWITCH

- lead--isolating, Serial Range: switch-connector

1шт.

18

K908901

REGULATOR

- (Lucas RB108)

1шт.

K603926

SCREW

- 1/4 UNC x 3/4 in., Serial Range: regulator-bracket

2шт.

K19480

SPRING WASHER

- spring, 1/4 in., Serial Range: regulator-bracket

2шт.

K607000

NUT

- 1/4 UNC, Serial Range: regulator-bracket

2шт.

19

K908902

WIRE

LEAD -, Serial Range: regulator-earth

1шт.

20

K913986

NO LONGER SERVICED

DYNAMO - (Lucas C40A)

1шт.

K900757

PULLEY

- dynamo

1шт.

280345

BOLT,Hex, 5/16" - 18 x 7/8", Gr 5, Full Thd

SETSCREW - 5/16 UNC x 7/8 in. dynamo fixing to cylinder block

1шт.

K902420

NO LONGER SERVICED

WASHER - 5/16 in. dynamo fixing to cylinder block

1шт.

K19481

SPRING WASHER

WASHER - lock, spring, 5/16 in. dynamo fixing to cylinder block

1шт.

K914251

ADJUSTER

- strap dynamo fixing to cylinder block

1шт.

K912758

BRACKET

- support dynamo fixing to cylinder block

1шт.

K602902

SCREW

SETSCREW - 3/8 UNC x 3/4 in. dynamo fixing to cylinder block

2шт.

K19482

SPRING WASHER

WASHER - lock, spring, 3/8 in. dynamo fixing to cylinder block

2шт.

9635884

BOLT,Hex, 5/16" - 18 1", Full Thd, Gr 5

SETSCREW - 5/16 UNC x 1 in. dynamo fixing to cylinder block

2шт.

9635082

NUT,5/16" - 18, Gr 5

- 5/16 UNC dynamo fixing to cylinder block

2шт.

K19481

SPRING WASHER

WASHER - spring, 5/16 in dynamo fixing to cylinder block

2шт.

21

K907475

FUSE

- holder

1шт.

K960980

HOLDER

- cap--fuse 907475

1шт.

K960981

SEAL

- rubber, cap 907475

1шт.

K904459

FUSE

- 25 amp. 907475

1шт.

22

K912387

NO LONGER SERVICED

LEAD - fuse to lighting switch

1шт.

23

K912388

IGNITION SWITCH

SWITCH - ignition, lighting (Lucas 54033351) five-position

1шт.

K902464

SWITCH

- lighting (Lucas 54033370) four-position

1шт.

K901981

KNOB

1шт.

K14658

O-RING,0.07" Thk x 0.239" ID

1шт.

24

K912390

ELECTRICAL WIRE

WIRE - lead, Serial Range: (sidelamps)--switch-connector

1шт.

25

K912391

NO LONGER SERVICED

LEAD -, Serial Range: (sidelamps)--connector-connector

1шт.

K621600

CLIP

- Nylastic

1шт.

K12121

SCREW

- 2 BA x 1/2 in.

1шт.

K19488

SPRING WASHER

- spring, 3/16 in.

1шт.

K908904

GUARD

- cable, shell finders

1шт.

K925166

GUARD ASSY.

- cable, fan fenders

1шт.

26

K908905

CONNECTOR, ELEC

CONNECTOR - three-way

1шт.

27

K904078

NO LONGER SERVICED

SOCKET - trailer connection

1шт.

K960896

PLUG - trailer socket

1шт.

K603924

SCREW

- 1/4 UNC x 1/2 in., Serial Range: socket-earth

1шт.

K607000

NUT

- 1/4 UNC, Serial Range: socket-earth

1шт.

K19480

SPRING WASHER

- spring, 1/4 in., Serial Range: socket-earth

1шт.

28

K913980

NO LONGER SERVICED

LEAD - connector to side/rear lamps

2шт.

29

K914108

NO LONGER SERVICED

LAMP - side/rear, right-hand see Fig. 120

1шт.

30

K914109

NO LONGER SERVICED

LAMP - side/rear, left-hand see Fig. 120

1шт.

K912566

BULB

- 12 volt, 6 watt, double contact

2шт.

K913983

CABLE - tube, right-hand

1шт.

K913982

CABLE - tube, left-hand

1шт.

K617080

NUT

- No. 10 UNF, Serial Range: sidelamps-fenders

4шт.

K11519

WASHER

- shakeproof, 3/16 in., Serial Range: sidelamps-fenders

4шт.

K614941

SCREW

- 10 UNF, Serial Range: sidelamps-fenders

4шт.

K19930

GROMMET,3/8" ID x 5/8" Groove Dia

- fenders

4шт.

31

K913981

BRACKET

-, Serial Range: lead--connector-floodlamp

1шт.

32

K914107

NO LONGER SERVICED

FLOODLAMP - rear (see Fig. 120)

1шт.

BULB - pre-focus, 36 watt

1шт.

K24589

GROMMET

1шт.

K912385

CABLE

- lead (headlamps)--lighting switch, double filament, Serial Range: headlamps-connector

1шт.

K908903

LEAD - (headlamps)--connector to, double filament headlamps connector

1шт.

K915935

SPARE PART

LEAD - connector to headlamps double filament headlamps

1шт.

K915874

HEADLAMP

- 12 volt, 40/40 watt, double filament headlamps sealed beam unit

2шт.

K961759

MOUNTING PARTS

- rubber double filament headlamps

2шт.

K607040

NUT

- No. 8 UNC double filament headlamps

4шт.

K626340

RING

- spring washer, 3/16 in. double filament headlamps

4шт.

K919114

CLIP

- leads to bonnet double filament headlamps

6шт.

K914195

NO LONGER SERVICED

LEAD - (headlamps)--lighting switch, single filament, Serial Range: headlamps-connector

1шт.

K86230

CONNECTOR, ELEC

CONNECTOR - double, single filament headlamps

1шт.

K914194

NO LONGER SERVICED

LEAD - connector to headlamps single filament headlamps

1шт.

K915141

LAMP

HEADLAMP - 12 volt, 35 watt, sealed, single filament headlamps beam unit

2шт.

K961759

MOUNTING PARTS

- rubber single filament headlamps

2шт.

K607040

NUT

- No. 8 UNC single filament headlamps

4шт.

K626340

RING

- spring washer, 3/16 in. single filament headlamps

4шт.

K914196

ELECTRICAL WIRE

WIRE - lead--headlamp to earth single filament headlamps

2шт.

K903822

WASHER

- clip--leads to bonnet single filament headlamps

9шт.

33

K912385

CABLE

- lead (headlamps)--lighting switch, side-mounted, Serial Range: headlamps-connector

1шт.

34

K908903

LEAD - (headlamps--connector to, side-mounted headlamps connector

1шт.

35

K915963

LEAD - connector to headlamps side-mounted headlamps

1шт.

36

K915865

HEADLIGHT

HEADLAMP - left-hand see Fig. 120 side-mounted headlamps

1шт.

37

K915866

SPARE PART

HEADLAMP - right-hand see Fig. 120 side-mounted headlamps

1шт.

BULB - pre-focus, 28 mm., 12 volt, side-mounted headlamps 35/35 watt

2шт.

K903822

WASHER

- clip--leads to bonnet side-mounted headlamps

14шт.

K919114

CLIP

-, Serial Range: lead-bonnet

4шт.

38

K82303

SPARE PART

LAMP - number plate, U590 (911150) (rear number plate lamp--standard seat)

1шт.

BULB - 12 volt, 6 watt, single, U590 (911150) (rear number plate contact lamp--standard seat)

1шт.

K12355

NUT

- domed, 2 BA, U590 (911150) (rear number plate lamp--standard seat)

2шт.

K902460

SUPPORT

- bracket, U590 (911150) (rear number plate lamp--standard seat)

1шт.

K603924

SCREW

- 1/4 UNC x 1/2 in. bracket to, U590 (911150) (rear number plate seat lamp--standard seat)

3шт.

K607000

NUT

- 1/4 UNC bracket to seat, U590 (911150) (rear number plate lamp--standard seat)

3шт.

K19480

SPRING WASHER

- spring, 1/4 in. bracket to, U590 (911150) (rear number plate seat lamp--standard seat)

3шт.

39

K912392

NO LONGER SERVICED

LEAD - connector to number plate, U590 (911150) (rear number plate lamp lamp--standard seat)

1шт.

K24824

NO LONGER SERVICED

CLIP - lead to seat, U590 (911150) (rear number plate lamp--standard seat)

1шт.

K19930

GROMMET,3/8" ID x 5/8" Groove Dia

- seat, U590 (911150) (rear number plate lamp--standard seat)

1шт.

K913985

SPARE PART

LAMP - number plate, U656 (911343) (rear number plate lamp--super comfort suspension seat)

1шт.

BULB - 12 volt, 6 watt, single, U656 (911343) (rear number plate contact, lamp--super comfort suspension seat)

1шт.

K913984

PLATE

- number, U656 (911343) (rear number plate lamp--super comfort suspension seat)

1шт.

K603926

SCREW

- 1/4 UNC x 3/4 in. lamp to, U656 (911343) (rear number plate seat, lamp--super comfort suspension seat)

2шт.

K607043

NUT

- 1/4 UNC lamp to seat, U656 (911343) (rear number plate lamp--super comfort suspension seat)

2шт.

K626341

SPRING WASHER

WASHER - lock, spring, 1/4 in. lamp to seat, U656 (911343) (rear number plate lamp--super comfort suspension seat)

2шт.

K903822

WASHER

- clip--lead to number plate, U656 (911343) (rear number plate lamp--super comfort suspension seat)

1шт.

K621642

SPARE PART

CLIP - lead to seat, U656 (911343) (rear number plate lamp--super comfort suspension seat)

1шт.

86625206

SCREW,Phillips Drive, Pan HD, #10 - 32 x 1/2"

- No. 10 UNF x 1/2 in., U656 (911343) (rear number plate lamp--super comfort suspension seat)

1шт.

K617080

NUT

- No. 10 UNF, U656 (911343) (rear number plate lamp--super comfort suspension seat)

1шт.

K626340

RING

- spring washer, 3/16 in., U656 (911343) (rear number plate lamp--super comfort suspension seat)

1шт.

40

K912389

ELECTRICAL WIRE

WIRE - lead--isolating, Serial Range: switch-connector

1шт.

41

K918928

LEAD - isolating switch to horn push, U591 (911151) (electric horn) (supersedes 912701)

1шт.

42

K19911

SPARE PART

HORN - push U591 (911151) (electric horn)

1шт.

K908047

PAD

- seating horn push to instrument panel, U591 (911151) (electric horn)

1шт.

K624718

SCREW

- 5 BA x 3/4 in. horn push to instrument panel, U591 (911151) (electric horn)

2шт.

K19487

WASHER

- spring, 1/8 in. horn push to instrument panel, U591 (911151) (electric horn)

2шт.

K19419

NUT

- 5 BA horn push to instrument panel, U591 (911151) (electric horn)

2шт.

43

K908019

CABLE

- lead--horn push to connector U591 (911151) (electric horn)

1шт.

44

K912700

LEAD - connector to horn U591 (911151) (electric horn)

1шт.

45

K907861

NO LONGER SERVICED

HORN - bracket U591 (911151) (electric horn)

1шт.

K912699

PLATE - carrier, horn U591 (911151) (electric horn)

1шт.

K602702

SCREW

SETSCREW - 1/4 UNC x 5/8 in. carrier plate to horn, U591 (911151) (electric horn)

2шт.

K19480

SPRING WASHER

- spring, 1/4 in. carrier plate to horn, U591 (911151) (electric horn)

2шт.

K607000

NUT

- 1/4 UNC carrier plate to horn U591 (911151) (electric horn)

2шт.

46

K908902

WIRE

LEAD - horn to earth U591 (911151) (electric horn)

1шт.

47

K910618

ELECTRICAL GAUGE

GAUGE - electrical, temperature U581 (911135) (thermometer)

1шт.

48

K907985

SPARE PART

SENDER - U581 (911135) (thermometer)

1шт.

49

K912717

LEAD - isolating switch to gauge U581 (911135) (thermometer)

1шт.

50

K907998

ELECTRICAL GAUGE

GAUGE - electrical, lead, to connector U581 (911135) (thermometer)

1шт.

51

K907999

ELECTRICAL WIRE

WIRE - lead--connector to sender U581 (911135) (thermometer)

1шт.

52

K918794

SPARE PART

HARNESS - isolating switch to unit and gauge, U872 (911876) (fuel gauge)

1шт.

53

K917374

SPARE PART

GAUGE - fuel U872 (911876) (fuel gauge)

1шт.

54

K916635

SENDER UNIT

- tank U872 (911876) (fuel gauge)

1шт.

Выбрано товаров: 191