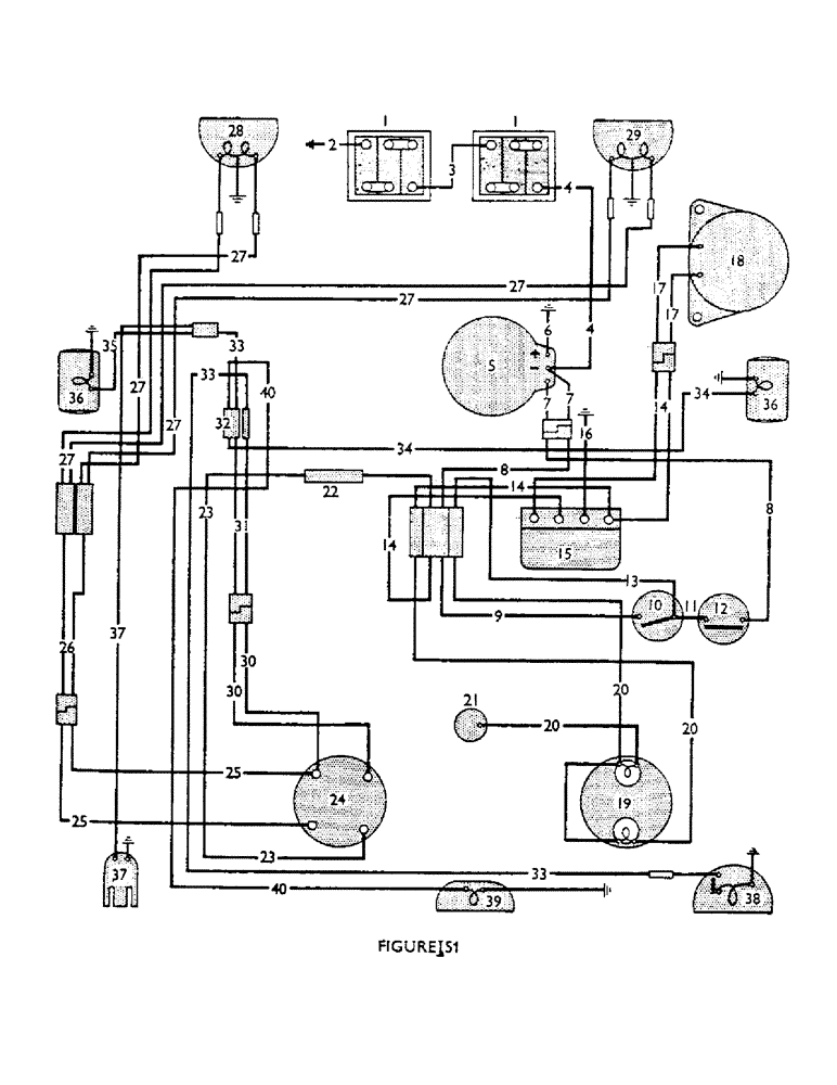
Запчасти Case IH 990B (78) - ELECTRICAL EQUIPMENT, FROM TRACTOR 440001 TO 456232 (06) - ELECTRICAL SYSTEMS

Схема запчастей Case IH 990B - (78) - ELECTRICAL EQUIPMENT, FROM TRACTOR 440001 TO 456232 (06) - ELECTRICAL SYSTEMS
27
22
36
4
4
20
12
7
26
39
25
4
30
24
1
40
2
5
8
23
8
15
10
16
7
36
25
34
14
9
27
21
32
14
20
20
33
37
33
27
19
13
27
3
40
37
17
23
27
11
6
30
35
17
33
1
18
29
38
34
31
27
FIT
1:1
100%

Артикул

Название

Примечание

Количество

1

K62312

Battery, 6 Volt (Exide 3/KVH17L)

2шт.

2

K900588

CABLE

, Serial Range: Cable--Battery-Earth

1шт.

3

K900563

CABLE

, Serial Range: Cable--Battery-Battery

1шт.

4

K900593

, Serial Range: Cable--Battery-Starter

1шт.

K15438

Clip--Cable to Tank Support

1шт.

K621621

CABLE

Clip--Cable to Gearbox Cover

1шт.

K87560

CONTACT HOUSING

Rubber Cover--Starter Terminal

1шт.

5

K89772

STARTER MOTOR

Starter

1шт.

K600408

BOLT,3/8" x 2"

3/8 UNC x 2 in.

1шт.

280136

NUT,3/8"-16, G8

1шт.

K600406

BOLT

3/8 UNC x 1 3/4 in.

2шт.

K19482

SPRING WASHER

Spring Washer, 3/8 in.

3шт.

6

K908844

NO LONGER SERVICED

, Serial Range: Cable--Starter-Earth

1шт.

K907500

Conduit

1шт.

K621618

CLIP

, Serial Range: Conduit-manifold

2шт.

K19482

SPRING WASHER

Spring Washer, 3/8 in, Serial Range: Conduit-manifold

2шт.

280136

NUT,3/8"-16, G8

Conduit to manifold 3/8"-16, G8

2шт.

K82317

GROMMET

--Conduit

2шт.

7

K907472

SWITCH

, Serial Range: Lead--Starter-Connector

1шт.

K24824

NO LONGER SERVICED

Clip Lead to clutch housing

1шт.

K602701

BOLT

Setscrew, 1/4 UNC x 1/2 in. Lead to clutch housing

1шт.

K19480

SPRING WASHER

Spring Washer, 1/4 in Lead to clutch housing

1шт.

8

K908873

Lead (Starter)--Connector to Connector, From Tractor 444553

1шт.

8

K907473

Lead (Starter)--Connector to Connector, To Tractor 444552

1шт.

K907477

CONNECTOR, ELEC

Four-Way Connector

1шт.

K67916

ELEC CONNECTOR

Cable Nipple

1шт.

9

K907457

SPARE PART

Lead--Four-Way Connector to Isolating Switch

1шт.

10

K68534

STARTING MOTOR

Isolating Switch (with Keys)

1шт.

11

K907461

SPARE PART

Lead--Isolating Switch to Starter Button

1шт.

12

K19903

IGNITION SWITCH

Starter Button

1шт.

13

K907462

Lead--Isolating Switch to Four-Way Connector

1шт.

14

K908871

HARNESS

Wiring Harness From Tractor 444553

1шт.

14

K908567

Wiring Harness To Tractor 444552

1шт.

15

K910422

SPARE PART

Regulator (Lucas 37396)--Used with Dynamo 908882

1шт.

15

K900136

REGULATOR

(Lucas 37229)--Used with Dynamo 35521

1шт.

K603926

SCREW

1/4 UNC x 3/4 in., Serial Range: Regulator-bracket

2шт.

K19480

SPRING WASHER

Spring Washer, 1/4 in, Serial Range: Regulator-bracket

2шт.

K607000

NUT

Unt, 1/4 UNC, Serial Range: Regulator-bracket

2шт.

K19921

Ferrule--Regulator Connections

4шт.

16

K907458

, Serial Range: Lead--Regulator-Earth

1шт.

17

K909607

REGULATOR

Lead--Connector to Dynamo 908882

1шт.

17

K907469

SWITCH

Lead--Connector to Dynamo 35521

1шт.

K961267

CONNECTOR, ELEC

Female Connector (Lucar), 35 Amp Dynamo 908882 to lead 907469

1шт.

K961269

INSULATOR

35 Amp Connector Dynamo 908882 to lead 907469

1шт.

K961266

ELEC CONNECTOR

Female Connector (Lucar), 14 Amp Dynamo 908882 to lead 907469

1шт.

K961268

CONNECTOR,ELECTRIC

Insulator, 14 Amp Connector Dynamo 908882 to lead 907469

1шт.

18

K908882

GENERATOR

Dynamo (Lucas C40A) From Tractor 449043

1шт.

18

KK961766

Dynamo (Lucas C39P/2) To Tractor 449042

1шт.

19

K908351

INDICATOR LIGHT

Warning Light--Dynamo Charge and Oil Pressure

1шт.

Bulb, 12 Volt, 2.4 Watt MES

2шт.

20

K908884

HARNESS

--Warning Lights From Tractor 444553

1шт.

20

K908352

HARNESS

--Warning Lights To Tractor 444552

1шт.

K19932

RING

Clip Harness to tank support

1шт.

K614983

Screw, No. 10 UNF x 3/8 in. Harness to tank support

1шт.

K19488

SPRING WASHER

Spring Washer, 3/16 in. Harness to tank support

1шт.

120614

NUT,Hex, #10 - 32

Nut, No. 10 UNF Harness to tank support

1шт.

21

K903851

PRESSURE SWITCH

Switch--Oil Warning Light

1шт.

22

K907475

FUSE

Holder

1шт.

K960980

HOLDER

Cap--Fuse Holder 907475

1шт.

K960981

SEAL

Rubber Seal--Cap 907475

1шт.

K904459

FUSE

25 Amp 907475

1шт.

23

K908872

X

Lead--Fuse to Lighting Switch From Tractor 444553

1шт.

23

K907455

SPARE PART

Lead--Fuse to Lighting Switch To Tractor 444552

1шт.

24

K901836

IGNITION SWITCH

Lighting Switch

1шт.

25

K907471

Lead (Headlamps)--Lighting, Serial Range: Switch-Connector

1шт.

K621600

CLIP

Nylastic Clip Leads to regulator brocket

2шт.

K19488

SPRING WASHER

Spring Washer, 3/16 in. Leads to regulator brocket

2шт.

K11109

NUT

2BA Leads to regulator bracket

2шт.

26

K907470

CABLE

Lead, Serial Range: (Headlamps)--Connector-Connector

1шт.

27

K903821

SPARE PART

, Serial Range: Lead--Connector-Headlamps

1шт.

K903822

WASHER

Clip--Headlamp, Serial Range: Leads-Bonnet

13шт.

28

K901837

LAMP

Headlamp--L.H. (see Fig. 92)

1шт.

29

K901838

SPARE PART

Headlamp--R.H. (see Fig. 92)

1шт.

Bulb, 12 Volt, 36/36 Watt, Double Contact

2шт.

30

K907466

SWITCH

Lead (Sidelamps)--Lighting, Serial Range: Switch-Connector

1шт.

K907501

Guard--Lighting and Battery Leads

1шт.

31

K907467

SPARE PART

Lead, Serial Range: (Sidelamps)--Connector-Connector

1шт.

32

K86230

CONNECTOR, ELEC

Double Connector

2шт.

33

K907465

Lead--Side and Floodlamp

1шт.

34

K907460

Lead--R.H. Sidelamp

1шт.

35

K907459

SPARE PART

Lead--L.H. Sidelamp

1шт.

K87772

Cable Tube--R.H. Sidelamp

1шт.

K87773

Cable Tube--L.H. Sidelamp

1шт.

K19917

Clip Cable, Serial Range: tubes-mudguards

4шт.

K614983

Screw, No. 10 UNF x 3/8 in. Cable, Serial Range: tubes-mudguards

4шт.

K19488

SPRING WASHER

Spring Washer, 3/16 in. Cable, Serial Range: tubes-mudguards

4шт.

120614

NUT,Hex, #10 - 32

Nut, No. 10 UNF Cable tubes to mudguards

4шт.

36

K901970

STOP LIGHT

Side/Rear Lamp (see Fig. 92)

2шт.

Bulb, 12 Volt, 6 Watt, Single Contact

2шт.

37

K904078

NO LONGER SERVICED

Socket--Trailer Connection

1шт.

K960896

Plug--Trailer Socket

1шт.

K24824

NO LONGER SERVICED

Clip Socket, Serial Range: lead-earth

1шт.

K603924

SCREW

1/4 UNC x 1/2 in. Socket, Serial Range: lead-earth

1шт.

K19480

SPRING WASHER

Spring Washer, 1/4 in. Socket, Serial Range: lead-earth

1шт.

K607000

NUT

1/4 UNC Socket, Serial Range: lead-earth

1шт.

38

K902551

LAMP

Rear Floodlamp (see Fig. 92)

1шт.

Bulb, 12 Volt, 36 Watt, Single Contact

1шт.

K19917

Clip Leads to seat support bracket

3шт.

K19932

RING

Clip Leads to seat support bracket

1шт.

K614984

SCREW

No. 10 UNF x 1/2 in. Leads to seat support bracket

4шт.

K19488

SPRING WASHER

Spring Washer, 3/16 in. Leads to seat support bracket

4шт.

120614

NUT,Hex, #10 - 32

Nut, No. 10 UNF Leads to seat support bracket

4шт.

39

K82303

SPARE PART

Lamp--Rear Number Plate U417 (907435)

1шт.

Bulb, 12 Volt, 4 Watt, Single Contact, U417 (907435)

1шт.

K902460

SUPPORT

Bracket U417 (907435)

1шт.

K12355

NUT

Domed Nut, 2BA U417 (907435)

2шт.

40

K907464

Lead--Connector to Number Plate Lamp, U417 (907435)

1шт.

K603924

SCREW

1/4 UNC x 1/2 in. U417 (907435)

3шт.

K626431

Spring Washer, 1/4 in. U417 (907435)

3шт.

K607043

NUT

1/4 UNC U417 (907435)

3шт.

K621644

CLIP

--Lead to Seat U417 (907435)

1шт.

K19930

GROMMET,3/8" ID x 5/8" Groove Dia

U417 (907435)

1шт.

K621600

CLIP

Nylastic Clip--Leads to Seat Support, U417 (907435)

2шт.

Выбрано товаров: 113