Запчасти Case IH 995 (M26) - ELECTRICAL EQUIPMENT, ELECTRICAL WIRING, STARTING AND HEADLAMPS 990 995 AND 996 TRACTORS, UP TO A (06) - ELECTRICAL SYSTEMS

Схема запчастей Case IH 995 - (M26) - ELECTRICAL EQUIPMENT, ELECTRICAL WIRING, STARTING AND HEADLAMPS 990 995 AND 996 TRACTORS, UP TO A (06) - ELECTRICAL SYSTEMS
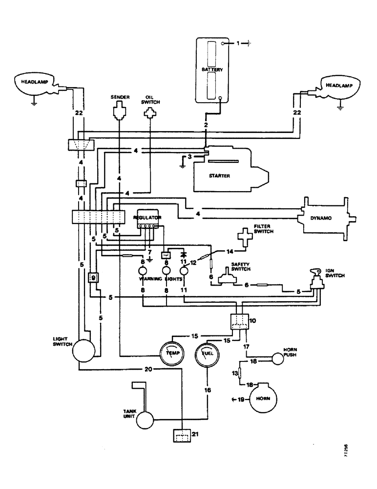
6
22
3
4
14
5
4
17
6
13
5
15
8
5
5
5
4
10
2
19
12
22
8
4
11
1
18
8
20
4
5
18
8
11
4
7
16
5
15
21
9
FIT
1:1
100%

Артикул

Название

Примечание

Количество

1

K913945

CABLE

, Serial Range: battery-earth

1шт.

K602840

SCREW

set, 5/16 UNC x 1/2 in, Serial Range: cable-earth.

1шт.

K11517

WASHER

spring, 5/16 in, Serial Range: cable-earth.

1шт.

9635082

NUT,5/16" - 18, Gr 5

5/16 in, cable to earth.

1шт.

2

K947406

CABLE

, Serial Range: battery-starter

1шт.

K621621

CABLE

CLIP, Serial Range: cable-engine

1шт.

K87560

CONTACT HOUSING

COVER rubber, Serial Range: starter-terminal

1шт.

3

K918762

CABLE

, Serial Range: starter-earth

1шт.

4

K920977

HARNESS

wiring, with half 8-way connector

1шт.

K921276

CONDUIT

1шт.

K82317

GROMMET

11/16 in, conduit

2шт.

K621618

CLIP

, Serial Range: conduit-engine

2шт.

5

K920979

HARNESS

wiring, with half 8-way connector

1шт.

6a

K945210

WIRE HARNESS

HARNESS wiring, starter to safety switch, 43 in (TB55 Electrical)

1шт.

6b

K940413

HARNESS

starter to safety switch, 48 in

1шт.

K940411

CONDUIT, switch harness

1шт.

K945209

COVER

PLATE cover, switch harness

1шт.

88542

BOLT,Hex, 1/4"-20 x 1/2", Gr 5

SCREW set, 1/4 UNC x 1/2 in, plate to gearbox cover.

4шт.

K626341

SPRING WASHER

WASHER spring, 1/4 in, plate to gearbox cover.

4шт.

K903822

WASHER

CLIP, lead to fuel tank flange

1шт.

7

K924142

CABLE

LEAD, Serial Range: regulator-earth

1шт.

K925268

BLADE

connector, earth lead

1шт.

86625206

SCREW,Phillips Drive, Pan HD, #10 - 32 x 1/2"

No. 10 UNF x 1/2 in, blade to earth.

1шт.

K617080

NUT

No. 10 UNF, Serial Range: blade-earth.

1шт.

K626340

RING

WASHER spring, 3/16 in, Serial Range: blade-earth.

1шт.

8a

K945365

HARNESS

wiring, instrument panel, with hazard warning switch

1шт.

8b

K921150

HARNESS

wiring, instrument panel

1шт.

9

K86230

CONNECTOR, ELEC

CONNECTOR double

2шт.

10

K925309

CONNECTOR, ELEC

CONNECTOR four-way

3шт.

11

K921439

HARNESS

wiring, filter warning lamp

1шт.

12

K923724

ELECTRICAL WIRE

LEAD, warning, Serial Range: lamp-connector

1шт.

13

K67916

ELEC CONNECTOR

CONNECTOR single

2шт.

14

K923723

NO LONGER SERVICED

LEAD, connector to filter switch

1шт.

K19929

BUCKLE

CLIP buckle

1шт.

K19930

GROMMET,3/8" ID x 5/8" Groove Dia

5/8 in

1шт.

K621665

CLIP

lead to PTO case

1шт.

K621629

NO LONGER SERVICED

CLIP, Serial Range: lead-frame.

1шт.

88542

BOLT,Hex, 1/4"-20 x 1/2", Gr 5

SCREW set, 1/4 UNC x 1/2 in, lead to frame.

1шт.

K626341

SPRING WASHER

WASHER spring, 1/4 in, Serial Range: lead-frame.

1шт.

15

K921128

ELECTRICAL WIRE

LEAD, Serial Range: connector-instruments

3шт.

16a

K946161

NO LONGER SERVICED

LEAD, fuel gauge to tank unit, top-mounted tank unit (TB135 Engine)

1шт.

16b

K920914

ELECTRICAL WIRE

LEAD, fuel gauge to tank unit, side-mounted tank unit

1шт.

17

K921128

ELECTRICAL WIRE

LEAD, connector to horn push

1шт.

18

K921199

ELECTRICAL WIRE

LEAD, horn, Serial Range: push-horn

2шт.

19

K908902

WIRE

LEAD, Serial Range: horn-earth

1шт.

20

K923775

ELECTRICAL WIRE

LEAD, switch to rear lamps

1шт.

21

K908905

CONNECTOR, ELEC

CONNECTOR three-way, side/rear lamps

1шт.

22a

K921073

ELECTRICAL WIRE

LEAD, harness to headlamps (inboard headlamps)

1шт.

K919114

CLIP

leads to bonnet (inboard headlamps)

6шт.

22b

K921072

HARNESS

LEAD, harness to headlamps (outboard headlamps)

1шт.

K919114

CLIP

harness to bonnet. (outboard headlamps)

4шт.

K903822

WASHER

CLIP, harness to bonnet. (outboard headlamps)

4шт.

K963802 Bulb Holder

1шт.

Выбрано товаров: 53