Запчасти Case IH 2500 (06-02) - COOLING, OIL COOLER, INTERNATIONAL 2500 SERIES A TRACTORS WITH SYNCHROMESH TRANSMISSION Cooling

Схема запчастей Case IH 2500 - (06-02) - COOLING, OIL COOLER, INTERNATIONAL 2500 SERIES A TRACTORS WITH SYNCHROMESH TRANSMISSION Cooling
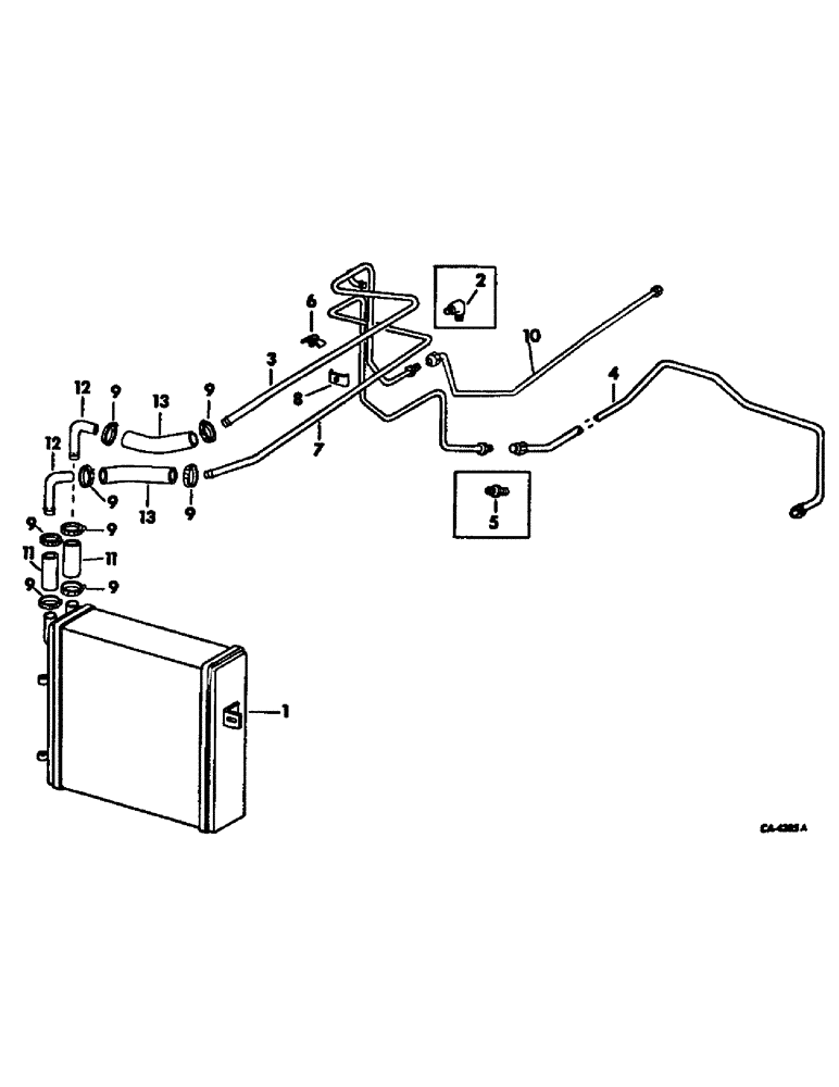
7
12
9
5
10
9
11
8
3
9
9
11
1
9
4
9
2
12
13
9
13
6
9
FIT
1:1
100%

Артикул

Название

Примечание

Количество

1

536349R1

COOLER

oil, on orders for cooler 406409R2 or 539560R1 furnish cooler 536349R1, two hoses 65795C1, two tubes 65794C and four clamps 995218R1

1шт.

103384

COTTER PIN,1/8" x 3/4"

Pin, Split (Cotter), 1/8" x 3/4"

2шт.

Q663

HEADED PIN,5/16" x 1 7/8"

PIN, 5/16 x 1-7/8 std

2шт.

2

9402943

ELBOW,90 Degree, 3/4"-16, 37 Degree x 3/4"-16, 37 Degree

UNION, 3/4-16 C-Z deg hyd flared tube 90 deg elbow, used with tube 529605C2

1шт.

3

534867R1

TUBE ASSY, oil cooler outlet, tractors with serial no. 101117 and below

1шт.

3

66100C1

TUBE

ASSY, oil cooler outlet, tractors with serial no. 101118 and above

1шт.

4

529605R2

TUBE ASSY, oil cooler rear, for service replacement furnish one each tube assy 66098C1 and 66095C1

1шт.

4

66095C1

TUBE

ASSY, oil cooler rear

1шт.

5

9402787

UNION,3/4"-16, 37 Degree x 3/4"-16, 37 Degree

3/4-16 C-Z 37 deg hyd flared tube, used with tube 529606R1

1шт.

6

529644R11

CLAMP

ASSY, oil cooler tube

1шт.

NLS

NO LONGER SERVICED

SCREW, 1/4-20 x 7/8 hex-hd cap

1шт.

103319

LOCK WASHER,1/4"

WASHER, LOCK, 1/4"

1шт.

7

529628R1

TUBE

ASSY, oil cooler inlet, for service replacement furnish one each tube assy 66098C1 and 66095C1

1шт.

7

66098C1

PIPE

TUBE ASSY, oil cooler inlet

1шт.

8

381448R1

CLAMP

oil cooler tube

1шт.

179801

BOLT,Hex, 1/4" - 20 x 1 1/2", Gr 5

1шт.

103319

LOCK WASHER,1/4"

WASHER, LOCK, 1/4"

1шт.

9

995218R1

CLAMP

oil cooler hose

8шт.

10

529606R1

TUBE

ASSY, oil cooler return rear, tractors with serial no. 101117 and below

1шт.

10

66096C1

TUBE

ASSY, oil cooler return rear, tractor with serial no. 101118 and above with draft control

1шт.

10

67265C1

TUBE

ASSY, oil cooler return rear, tractors without forward and reverse or draft control with serial no. 101118 and above

1шт.

10

66117C1

TUBE ASSY.

TUBE ASSY, oil cooler return rear, tractors with forward and reverse wtih serial no. 101118 and above

1шт.

11

65795C1

HOSE

oil cooler connection

2шт.

12

65794C1

TUBE, connection 0.625" OD, 2, 2" Length

2шт.

13

533983R1

HYDRAULIC HOSE,0.63" ID x 14.00", Class 1

Oil Cooler 0.63" ID x 14.00", Class 1

2шт.

Выбрано товаров: 25