Запчасти Case IH 400-SERIES (066) - POWRCEL DIESEL ENGINE, FUEL FILTERS AND TUBES ASSEMBLY (02) - ENGINE

Схема запчастей Case IH 400-SERIES - (066) - POWRCEL DIESEL ENGINE, FUEL FILTERS AND TUBES ASSEMBLY (02) - ENGINE
FIT
1:1
100%

Артикул

Название

Примечание

Количество

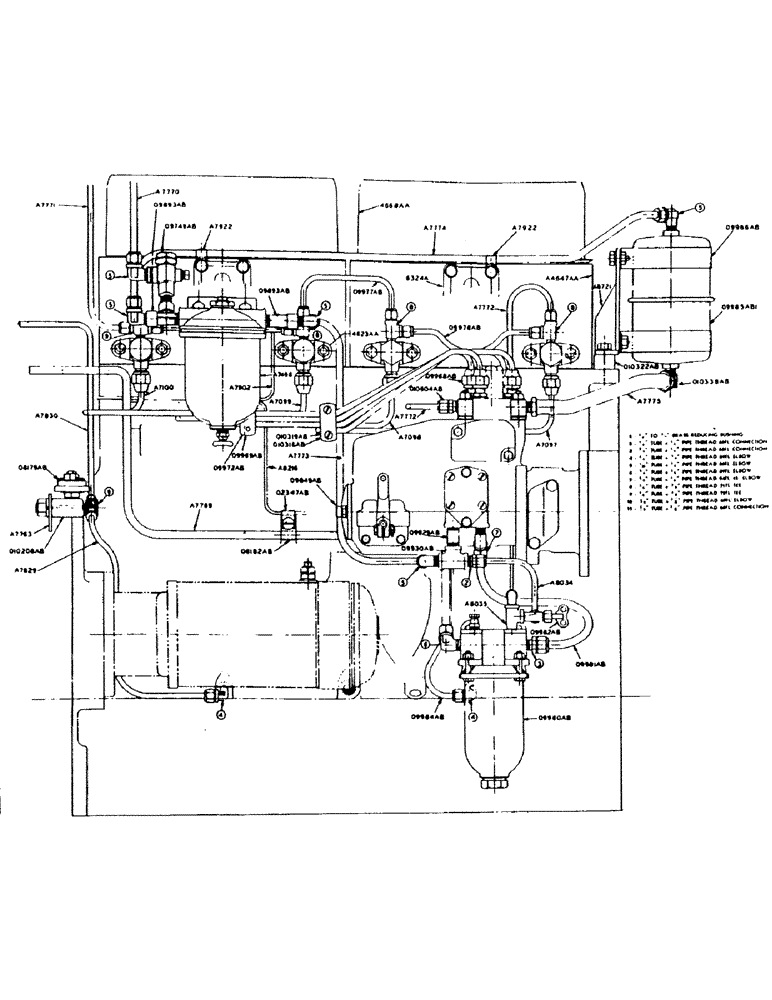
A7097

TUBE

- fuel injector, with sleeves and nuts, for no. 1 cylinder

1шт.

A7098

LOWER LINK

TUBE - fuel injector, with sleeves and nuts, for no. 2 cylinder

1шт.

A7099

PIN

TUBE - fuel injector, with sleeves and nuts, for no. 3 cylinder

1шт.

A7100

BUSHING

TUBE - fuel injector, with sleeves and nuts, for no. 4 cylinder

1шт.

A7771

TUBE - injector leak-off to fuel tank (1/4" tubing)

1шт.

Imperial flex. tee no. 76FL (1/4" tube size x 1/4" pipe thrd.) (connects tube to fuel tank)

1шт.

A7772

TUBE - leak-off, fuel pump to injector nozzle (1/4" tubing)

1шт.

O9845AB

X

NOZZLE - injector, with 09847AB gasket

4шт.

O9847AB

X

GASKET - injector nozzle holder

4шт.

O9848AB

X

STUD - nozzle holder, small

4шт.

3/8" hex. nut, light, N.F. thrd.

4шт.

O9849AB

STUD - nozzle holder, large

4шт.

3/8" light N.F. hex. nut

4шт.

O9967AB

X

SLEEVE - injector tube coupling

8шт.

O9968AB

NUT - injector tube

8шт.

O9969AB

X

CLAMP - injector tube (clamps 3 tubes)

2шт.

No. 10 x 1" rhd. mach. screw with N.C. hex. nut and lockwasher

2шт.

O9972AB

X

CUSHION - between 09969AB clamp and injector tubes

2шт.

O9977AB

TUBE - injector leak-off, upper (1/4" tubing)

1шт.

O9978AB

X

TUBE - injector leak-off, lower (1/4" tubing)

2шт.

O10318AB

X

CLAMP - injector tube (clamps 4 tubes)

2шт.

no. 10 x 1" rhd. mach. screw with N.C. hex. nut and lockwasher

2шт.

O10319AB

X

CUSHION - between 010318Ab clamp and injector tubes

2шт.

O10604AB

X

CONNECTION - fuel pump leak-off check

1шт.

O10618AB

X

GASKET - for injector pressure adjusting screw protective cap

4шт.

4623AA

X

NOZZLE - injector, with holder and gasket

4шт.

Imperial flex tee no. 71FL (1/4" tube size x 1/8" pipe thrd.)

3шт.

Imperial flex tee no. 72FL (1/4" tube size x 1/8" pipe thrd.) (at rear of nozzle)

1шт.

Imperial brass no. 60FL sleeve for 1/4" tubing, for A7771, 09977AB and 09978Ab tubes, and nuts, for fuel

1шт.

Imperial brass no. 61FL nut for 1/4" tubing, for A7771, 09977AB and 09978AB tubes, and sleeves, for fuel

1шт.

Выбрано товаров: 0